Скачать Типовой проект 903-2-30.90 Альбом 7. Часть 2. Автоматизация. Пожарная сигнализация (Q = 3,25/13 куб. м/ч)Дата актуализации: 10.08.2017 Типовой проект 903-2-30.90
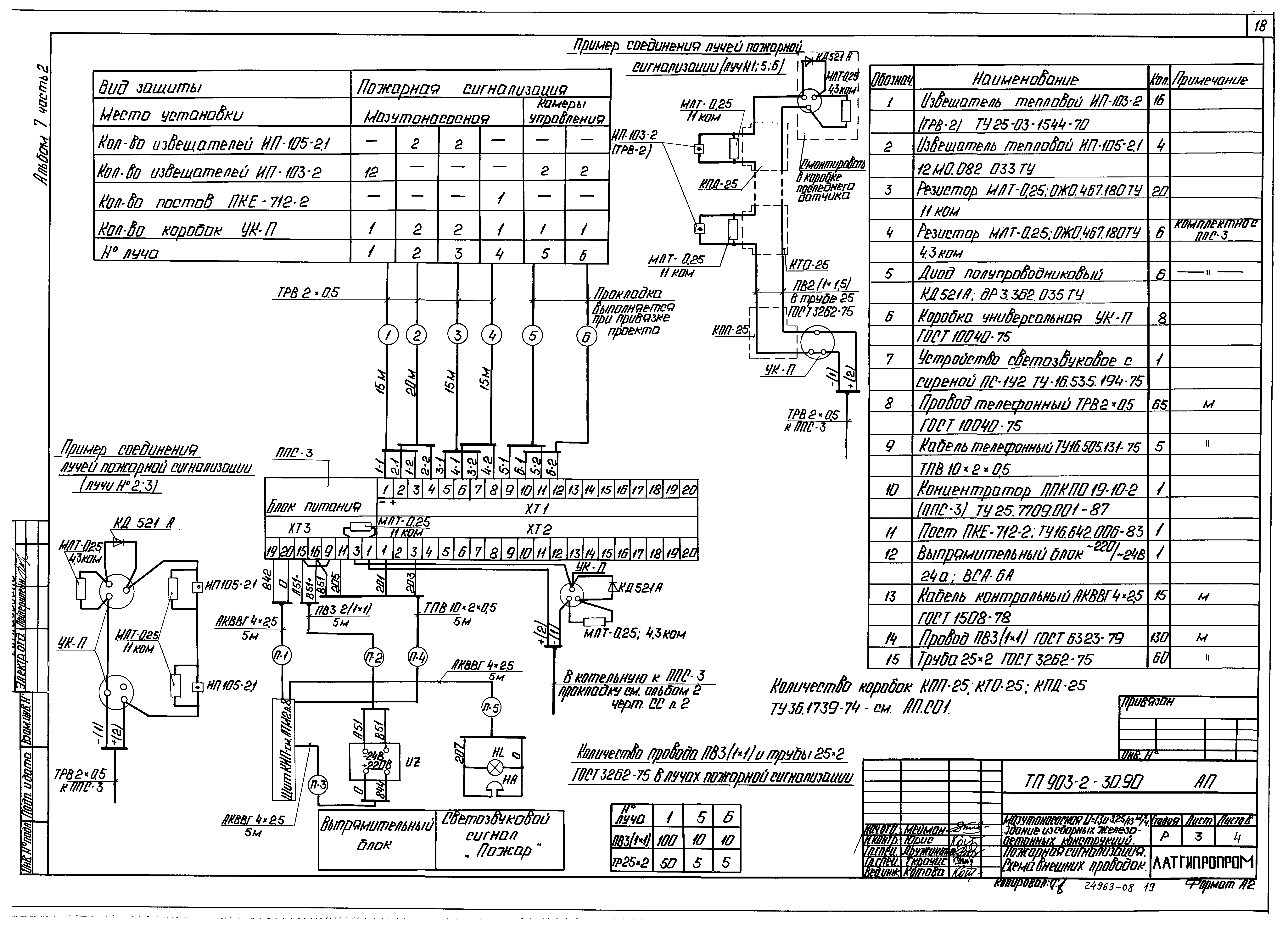
Альбом 7. Часть 2. Автоматизация. Пожарная сигнализация (Q = 3,25/13 куб. м/ч)Обозначение: | Типовой проект 903-2-30.90 | Обозначение англ: | 903-2-30.90 | Статус: | не определен законодательством | Название рус.: | Альбом 7. Часть 2. Автоматизация. Пожарная сигнализация (Q = 3,25/13 куб. м/ч) | Дата добавления в базу: | 01.09.2013 | Дата актуализации: | 05.05.2017 | Дата введения: | 01.04.1991 | Оглавление: | Содержание альбома Автоматизация АТМ2 Общие данные Схема автоматизации Схема электрическая принципиальная регулятора температуры мазута Схема электрическая принципиальная технологической сигнализации Схема электрическая принципиальная питания Схема внешних проводок Схема подключения внешних проводок Приточная система П1. Схемы автоматизации и внешних проводок Приточная система П1. Схема электрическая принципиальная План расположения Установка МЭО100/25-0,25-87 поз. 13б к клапану 9с-3-4 на паропроводе Установка МЭО100/25-0,25-87 поз. 15б к клапану 9с-4-2 на паропроводе Пожарная сигнализация АП Общие данные Пожарная сигнализация. Схема электрическая принципиальная Пожарная сигнализация. Схема внешних проводок Пожарная сигнализация. План расположения | Разработан: | Латгипропром
| Утверждён: | 01.04.1991 Сантехниипроект (22)
| Расположен в: |
|
                  
|