Информационная система
«Ёшкин Кот»

Скачать базу одним архивом
Скачать обновления
История создания базы
Карта сайта

Скачать Типовой проект 902-1-134.88 Альбом IV. Электротехническая часть. Автоматизация. Связь и сигнализация

Дата актуализации: 10.08.2017

Типовой проект 902-1-134.88

Альбом IV. Электротехническая часть. Автоматизация. Связь и сигнализация

Обозначение: Типовой проект 902-1-134.88
Обозначение англ: 902-1-134.88
Статус:не определен законодательством
Название рус.:Альбом IV. Электротехническая часть. Автоматизация. Связь и сигнализация
Дата добавления в базу:01.09.2013
Дата актуализации:05.05.2017
Дата введения:01.09.1988
Оглавление:ТП 902-1-134.88-ЭМ Электротехническая часть
ТП 902-1-134.88-ЭМ-1 Общие данные (начало)
ТП 902-1-134.88-ЭМ-2 Общие данные (окончание)
ТП 902-1-134.88-ЭМ-3 Схема электрическая принципиальная 6 кВ (начало)
ТП 902-1-134.88-ЭМ-4 Схема электрическая принципиальная 6 кВ (окончание)
ТП 902-1-134.88-ЭМ-5 2КТП-400. Схема электрическая принципиальная 0.4 кВ
ТП 902-1-134.88-ЭМ-6 Распределительная сеть ~380/220 В. Принципиальная схема (начало)
ТП 902-1-134.88-ЭМ-7 Распределительная сеть ~380/220 В. Принципиальная схема (окончание)
ТП 902-1-134.88-ЭМ-8 Схема электрическая принципиальная управления турбокомпрессором (начало)
ТП 902-1-134.88-ЭМ-19 Схема электрическая принципиальная управления турбокомпрессором (окончание)
ТП 902-1-134.88-ЭМ-10 Схема электрическая принципиальная питания собственных нужд КРУ-6кВ (начало)
ТП 902-1-134.88-ЭМ-11 Схема электрическая принципиальная питания собственных нужд КРУ-6кВ (продолжение)
ТП 902-1-134.88-ЭМ-12 Схема электрическая принципиальная питания собственных нужд КРУ-6кВ (продолжение)
ТП 902-1-134.88-ЭМ-13 Схема электрическая принципиальная питания собственных нужд КРУ-6кВ (окончание)
ТП 902-1-134.88-ЭМ-14 Схема электрическая принципиальная питания шинок ШП
ТП 902-1-134.88-ЭМ-15 КРУ-6кВ. План шинок
ТП 902-1-134.88-ЭМ-16 Схема электрическая принципиальная управления насосами технической воды
ТП 902-1-134.88-ЭМ-17 Схема электрическая принципиальная управления дренажным насосом, насосом опорожнения сооружения
ТП 902-1-134.88-ЭМ-18 Схема электрическая принципиальная управления насосами технической воды на гидросмыв в песколовке
ТП 902-1-134.88-ЭМ-19 Схема электрическая принципиальная управления затворами и задвижкой турбокомпрессора (начало)
ТП 902-1-134.88-ЭМ-20 Схема электрическая принципиальная управления затворами и задвижкой турбокомпрессора (продолжение)
ТП 902-1-134.88-ЭМ-21 Схема электрическая принципиальная управления затворами и задвижкой турбокомпрессора (окончание)
ТП 902-1-134.88-ЭМ-22 Схема электрическая принципиальная управления насосами избыточного ила
ТП 902-1-134.88-ЭМ-23 Схема электрическая принципиальная управления заслонкой камеры фильтра
ТП 902-1-134.88-ЭМ-24 Схема электрическая принципиальная управления вытяжными вентиляторами и воздушным клапаном
ТП 902-1-134.88-ЭМ-25 Схема электрическая принципиальная центральной сигнализации КРУ-6кВ
ТП 902-1-134.88-ЭМ-26 Схема электрическая принципиальная оперативной блокировки
ТП 902-1-134.88-ЭМ-27 Схема электрическая принципиальная предупредительной сигнализации (начало)
ТП 902-1-134.88-ЭМ-28 Схема электрическая принципиальная предупредительной сигнализации (окончание)
ТП 902-1-134.88-ЭМ-29 Схема электрическая принципиальная аварийной сигнализации (начало)
ТП 902-1-134.88-ЭМ-30 Схема электрическая принципиальная аварийной сигнализации (окончание)
ТП 902-1-134.88-ЭМ-31 Схема подключения электрооборудования (начало)
ТП 902-1-134.88-ЭМ-32 Схема подключения электрооборудования (продолжение)
ТП 902-1-134.88-ЭМ-33 Схема подключения электрооборудования (продолжение)
ТП 902-1-134.88-ЭМ-34 Схема подключения электрооборудования (продолжение)
ТП 902-1-134.88-ЭМ-35 Схема подключения электрооборудования (продолжение)
ТП 902-1-134.88-ЭМ-36 Схема подключения электрооборудования (продолжение)
ТП 902-1-134.88-ЭМ-37 Схема подключения электрооборудования (продолжение)
ТП 902-1-134.88-ЭМ-38 Схема подключения электрооборудования (продолжение)
ТП 902-1-134.88-ЭМ-39 Схема подключения электрооборудования (продолжение)
ТП 902-1-134.88-ЭМ-40 Схема подключения электрооборудования (продолжение)
ТП 902-1-134.88-ЭМ-41 Схема подключения электрооборудования (продолжение)
ТП 902-1-134.88-ЭМ-42 Схема подключения электрооборудования (продолжение)
ТП 902-1-134.88-ЭМ-43 Схема подключения электрооборудования (продолжение)
ТП 902-1-134.88-ЭМ-44 Схема подключения электрооборудования (продолжение)
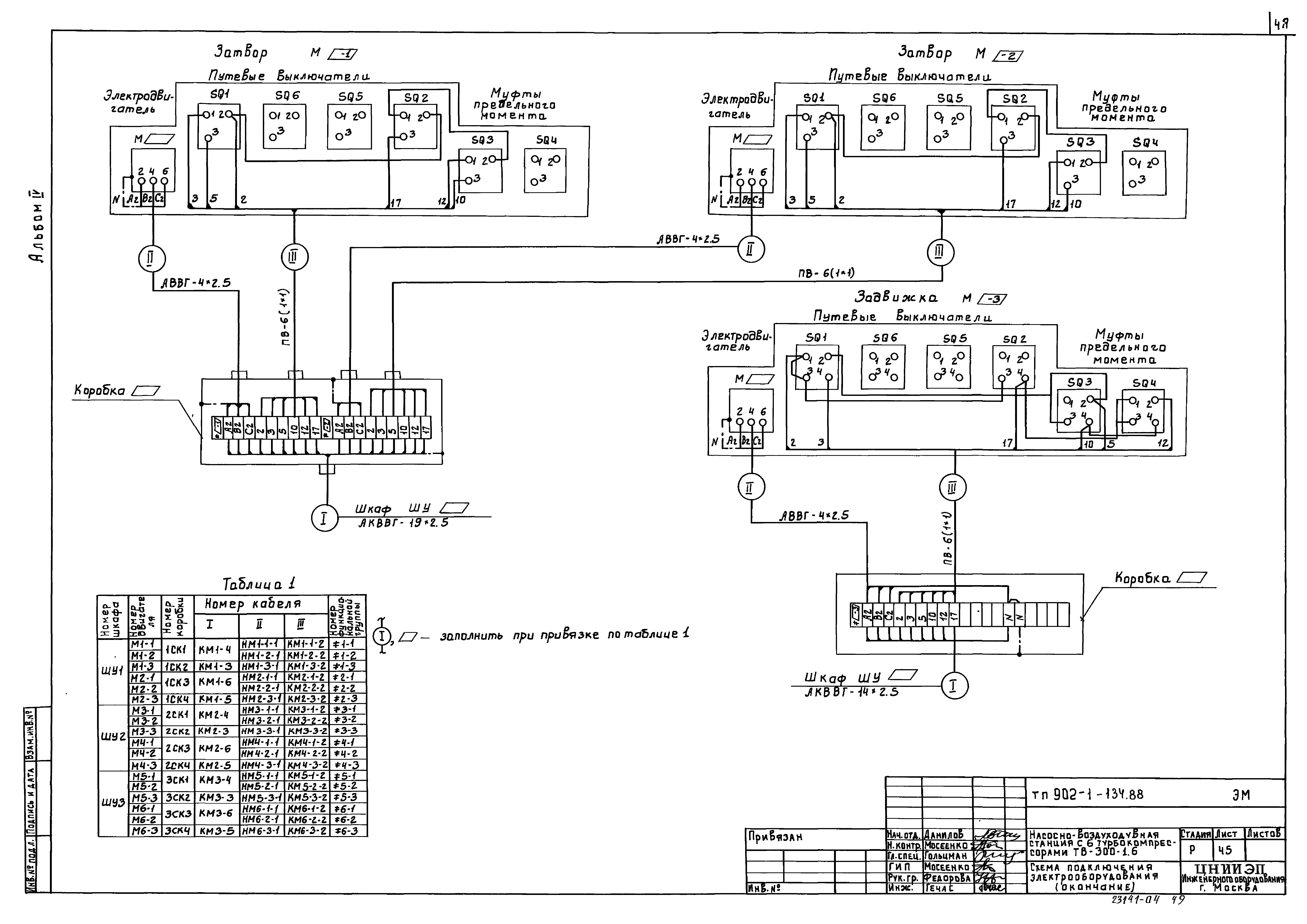
ТП 902-1-134.88-ЭМ-45 Схема подключения электрооборудования (окончание)
ТП 902-1-134.88-ЭМ-46 Кабельный журнал (начало)
ТП 902-1-134.88-ЭМ-47 Кабельный журнал (продолжение)
ТП 902-1-134.88-ЭМ-48 Кабельный журнал (продолжение)
ТП 902-1-134.88-ЭМ-49 Кабельный журнал (продолжение)
ТП 902-1-134.88-ЭМ-50 Кабельный журнал (продолжение)
ТП 902-1-134.88-ЭМ-51 Кабельный журнал (окончание)
ТП 902-1-134.88-ЭМ-52 Установка электрооборудования. План
ТП 902-1-134.88-ЭМ-53 Установка электрооборудования. Разрезы
ТП 902-1-134.88-ЭМ-54 План расположения электрооборудования и прокладка кабелей (начало)
ТП 902-1-134.88-ЭМ-55 План расположения электрооборудования и прокладка кабелей (продолжение)
ТП 902-1-134.88-ЭМ-56 План расположения электрооборудования и прокладка кабелей (окончание)
ТП 902-1-134.88-ЭМ-57 Заземление и зануление электрооборудования
ТП 902-1-134.88-ЭМ-58 Прокладка троллейного шинопровода для крана МК
ТП 902-1-134.88-Эмз.з.И1 Эскизный чертеж общего низковольтного комплектного устройства ШУ1(ШУ2,ШУ3)
ТП 902-1-134.88-Эмз.з.И2 Эскизный чертеж общего низковольтного комплектного устройства Я
ТП 902-1-134.88-ЭМ.ОЛ1 Опросный лист для заказа 2КТП-400. Армэлектрозавода
ТП 902-1-134.88-ЭМ.ОЛ2-1 Опросный лист на поставку устройства комплектного распределительного типа КМ-1Ф-10-20У3 (начало)
ТП 902-1-134.88-ЭМ.ОЛ2-2 Опросный лист на поставку устройства комплектного распределительного типа КМ-1Ф-10-20У3 (продолжение)
ТП 902-1-134.88-ЭМ.ОЛ2-3 Опросный лист на поставку устройства комплектного распределительного типа КМ-1Ф-10-20У3 (продолжение)
ТП 902-1-134.88-ЭМ.ОЛ2-4 Опросный лист на поставку устройства комплектного распределительного типа КМ-1Ф-10-20У3 (продолжение)
ТП 902-1-134.88-ЭМ.ОЛ2-5 Опросный лист на поставку устройства комплектного распределительного типа КМ-1Ф-10-20У3
ТП 902-1-134.88-Э0 Электрическое освещение
ТП 902-1-134.88-ЭО-1 Общие данные
ТП 902-1-134.88-ЭО-2 Электрическое освещение. Планы на отм. 0.000 и -4.800(-3.600)
ТП 902-1-134.88-АТХ Автоматизация
ТП 902-1-134.88-АТХ-1 Общие данные
ТП 902-1-134.88-АТХ-2 Схема автоматизации (начало)
ТП 902-1-134.88-АТХ-3 Схема автоматизации (окончание). Схема распределительной сети
ТП 902-1-134.88-АТХ-4 Схема соединения внешних проводок (начало)
ТП 902-1-134.88-АТХ-5 Схема соединения внешних проводок (продолжение)
ТП 902-1-134.88-АТХ-6 Схема соединения внешних проводок (продолжение)
ТП 902-1-134.88-АТХ-7 Схема соединения внешних проводок (окончание)
ТП 902-1-134.88-АТХ-8 Щит оператора. Схема подключения внешних проводок (начало)
ТП 902-1-134.88-АТХ-9 Щит оператора. Схема подключения внешних проводок (продолжение)
ТП 902-1-134.88-АТХ-10 Щит оператора. Схема подключения внешних проводок (окончание)
ТП 902-1-134.88-АТХ-11 План расположения (начало)
ТП 902-1-134.88-АТХ-12 План расположения (окончание)
ТП 902-1-134.88-АТХз.з.1-1 Эскизный чертеж общего вида щита оператора (Щ1) (начало)
ТП 902-1-134.88-АТХз.з.1-2 Эскизный чертеж общего вида щита оператора (Щ1) (продолжение)
ТП 902-1-134.88-АТХз.з.1-3 Эскизный чертеж общего вида щита оператора (Щ1) (окончание)
ТП 902-1-134.88-АТХз.з.2-1 Эскизный чертеж общего вида щита оператора (Щ2) (начало)
ТП 902-1-134.88-АТХз.з.2-2 Эскизный чертеж общего вида щита оператора (Щ3) (окончание)
ТП 902-1-134.88-СС Связь и сигнализация
ТП 902-1-134.88-СС-1 Общие данные. План на отм. 0.000 с сетями связи и сигнализации. Скелетная схема
Разработан: ЦНИИЭП иженерного оборудования
Утверждён:15.03.1988 Госкомархитектура (68)
Расположен в:Техническая документация Строительство Справочные документы Типовые строительные конструкции, изделия и узлы Общероссийский строительный каталог Промышленные предприятия, здания и сооружения Здания и сооружения санитарно-технические Канализация Сооружения для очистки производственных сточных вод Насосно-воздуходувные станции
Заменяет собой:
  • Типовой проект 902-1-56
Типовой проект 902-1-134.88Типовой проект 902-1-134.88Типовой проект 902-1-134.88Типовой проект 902-1-134.88Типовой проект 902-1-134.88Типовой проект 902-1-134.88Типовой проект 902-1-134.88Типовой проект 902-1-134.88Типовой проект 902-1-134.88Типовой проект 902-1-134.88Типовой проект 902-1-134.88Типовой проект 902-1-134.88Типовой проект 902-1-134.88Типовой проект 902-1-134.88Типовой проект 902-1-134.88Типовой проект 902-1-134.88Типовой проект 902-1-134.88Типовой проект 902-1-134.88Типовой проект 902-1-134.88Типовой проект 902-1-134.88Типовой проект 902-1-134.88Типовой проект 902-1-134.88Типовой проект 902-1-134.88Типовой проект 902-1-134.88Типовой проект 902-1-134.88Типовой проект 902-1-134.88Типовой проект 902-1-134.88Типовой проект 902-1-134.88Типовой проект 902-1-134.88Типовой проект 902-1-134.88Типовой проект 902-1-134.88Типовой проект 902-1-134.88Типовой проект 902-1-134.88Типовой проект 902-1-134.88Типовой проект 902-1-134.88Типовой проект 902-1-134.88Типовой проект 902-1-134.88Типовой проект 902-1-134.88Типовой проект 902-1-134.88Типовой проект 902-1-134.88Типовой проект 902-1-134.88Типовой проект 902-1-134.88Типовой проект 902-1-134.88Типовой проект 902-1-134.88Типовой проект 902-1-134.88Типовой проект 902-1-134.88Типовой проект 902-1-134.88Типовой проект 902-1-134.88Типовой проект 902-1-134.88Типовой проект 902-1-134.88Типовой проект 902-1-134.88Типовой проект 902-1-134.88Типовой проект 902-1-134.88Типовой проект 902-1-134.88Типовой проект 902-1-134.88Типовой проект 902-1-134.88Типовой проект 902-1-134.88Типовой проект 902-1-134.88Типовой проект 902-1-134.88Типовой проект 902-1-134.88Типовой проект 902-1-134.88Типовой проект 902-1-134.88Типовой проект 902-1-134.88Типовой проект 902-1-134.88Типовой проект 902-1-134.88Типовой проект 902-1-134.88Типовой проект 902-1-134.88Типовой проект 902-1-134.88Типовой проект 902-1-134.88Типовой проект 902-1-134.88Типовой проект 902-1-134.88Типовой проект 902-1-134.88Типовой проект 902-1-134.88Типовой проект 902-1-134.88Типовой проект 902-1-134.88Типовой проект 902-1-134.88Типовой проект 902-1-134.88Типовой проект 902-1-134.88Типовой проект 902-1-134.88Типовой проект 902-1-134.88Типовой проект 902-1-134.88Типовой проект 902-1-134.88Типовой проект 902-1-134.88Типовой проект 902-1-134.88Типовой проект 902-1-134.88Типовой проект 902-1-134.88Типовой проект 902-1-134.88Типовой проект 902-1-134.88Типовой проект 902-1-134.88Типовой проект 902-1-134.88

© 2013 Ёшкин Кот :-) Карта сайта