Скачать Типовой проект 903-2-14 Альбом I. Часть 1. Мазутонасосная. Части: тепломеханическая, автоматизация, электротехническая, санитарно-техническая, тепловые сетиДата актуализации: 10.08.2017 Типовой проект 903-2-14
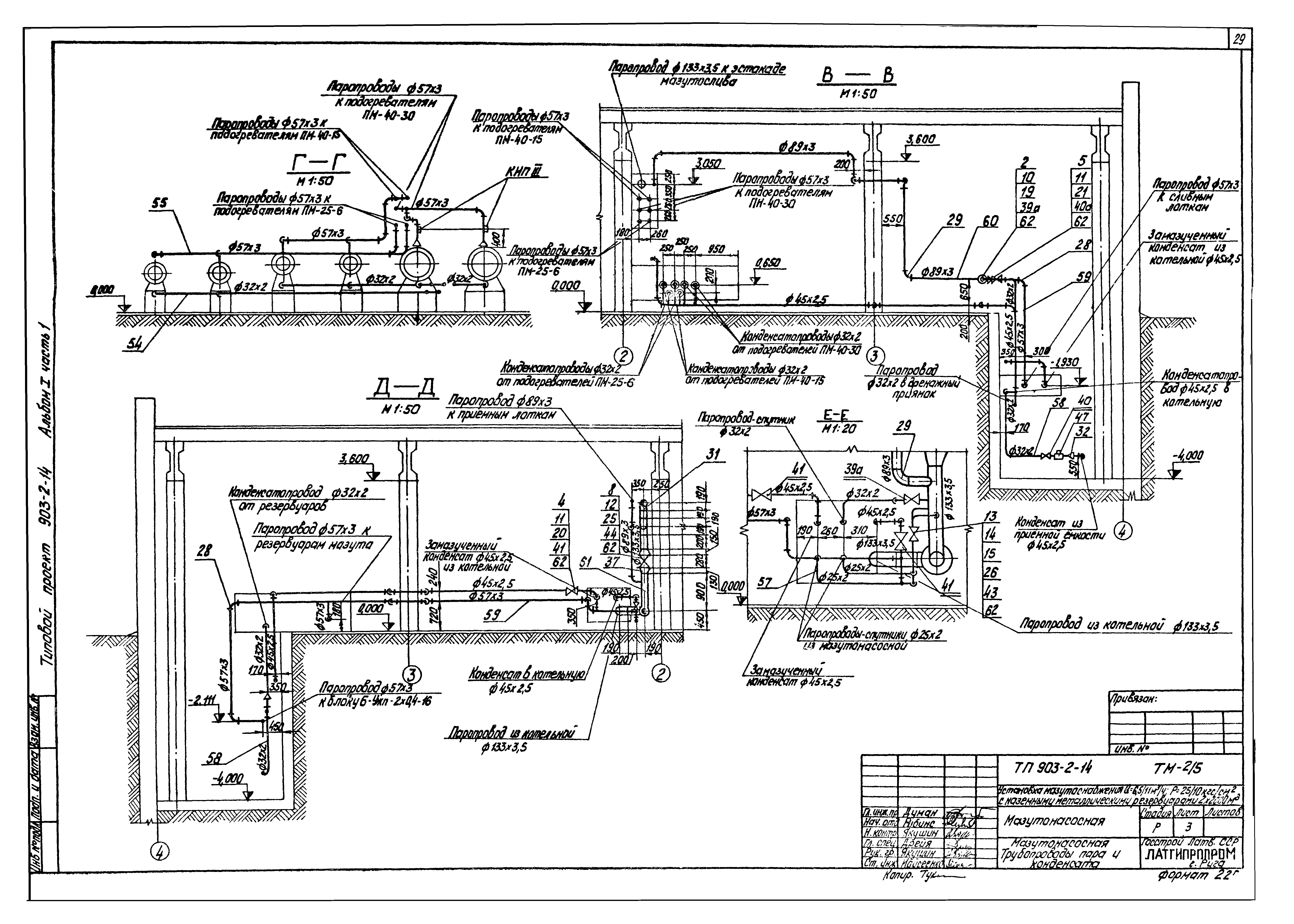
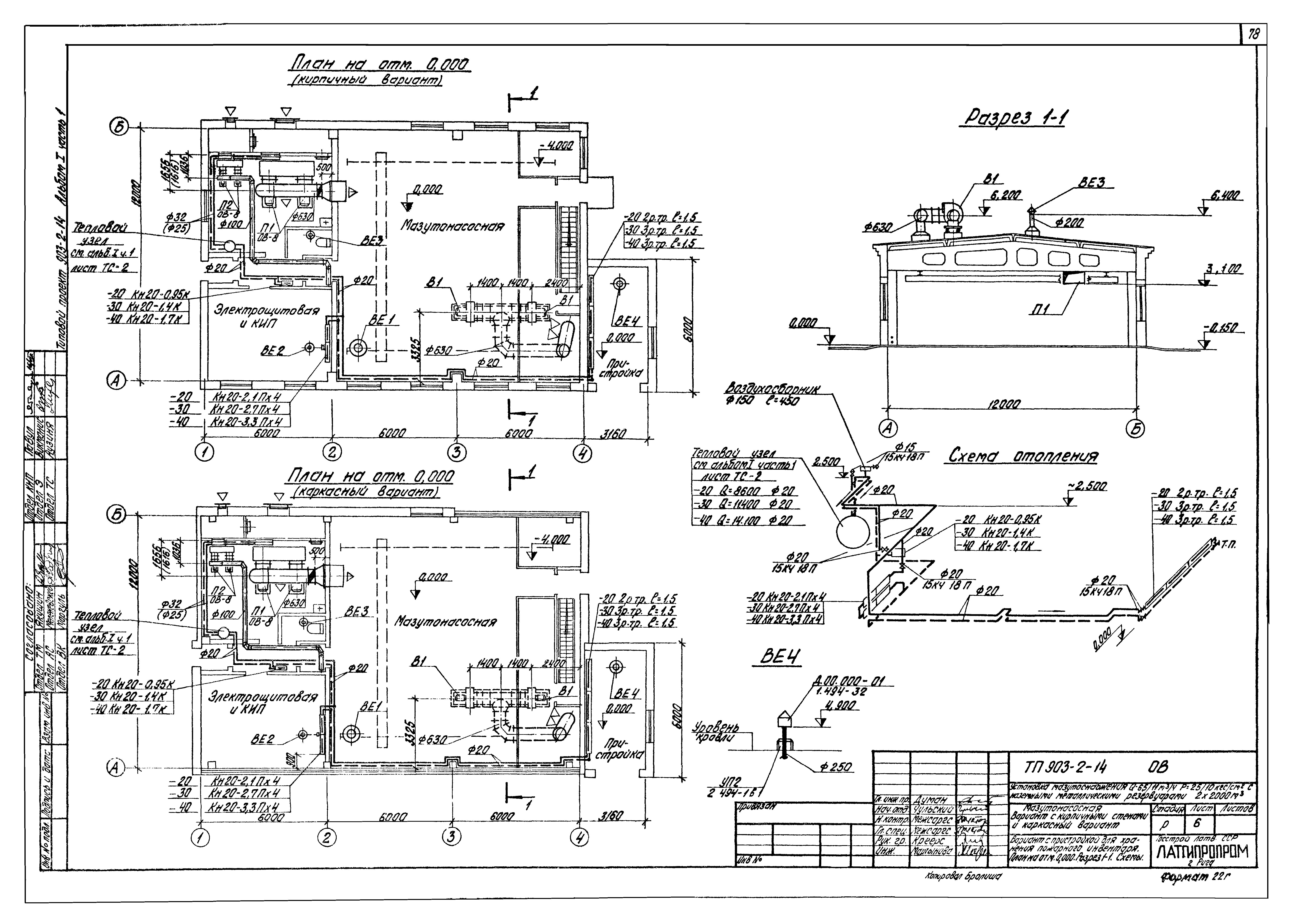
Альбом I. Часть 1. Мазутонасосная. Части: тепломеханическая, автоматизация, электротехническая, санитарно-техническая, тепловые сетиОбозначение: | Типовой проект 903-2-14 | Обозначение англ: | 903-2-14 | Статус: | не действует | Название рус.: | Альбом I. Часть 1. Мазутонасосная. Части: тепломеханическая, автоматизация, электротехническая, санитарно-техническая, тепловые сети | Дата добавления в базу: | 01.09.2013 | Дата актуализации: | 05.05.2017 | Оглавление: | ТП 903-2-14 Содержание альбома ТП 903-2-14 Пояснительная записка ТП 903-2-14-ТМ Тепломеханическая часть ТП 903-2-14-ТМ-1/1 Общая часть ТП 903-2-14-ТМ-1/1 Общая часть. Общие данные (начало) ТП 903-2-14-ТМ-1/1 Общая часть. Общие данные (продолжение) ТП 903-2-14-ТМ-1/1 Общая часть. Общие данные (окончание) ТП 903-2-14-ТМ-1/2 Общая часть. Компоновка сооружений мазутного хозяйства ТП 903-2-14-ТМ-1/3 Общая часть. Схема трубопроводов мазутного хозяйства ТП 903-2-14-ТМ-1/4 Общая часть. Схема трубопроводов жидких присадок ТП 903-2-14-ТМ Мазутонасосная ТП 903-2-14-ТМ-2/1 Мазутонасосная. Общие данные (начало) ТП 903-2-14-ТМ-2/1 Мазутонасосная. Общие данные (продолжение) ТП 903-2-14-ТМ-2/1 Мазутонасосная. Общие данные (окончание) ТП 903-2-14-ТМ-2/2 Мазутонасосная. Перечень изолируемых поверхностей ТП 903-2-14-ТМ-2/3 Мазутонасосная. Компоновка оборудования ТП 903-2-14-ТМ-2/4 Мазутонасосная. Трубопроводы мазута ТП 903-2-14-ТМ-2/5 Мазутонасосная. Трубопроводы пара и конденсата ТП 903-2-14-ТМ-2/6 Мазутонасосная. Трубопроводы жидких присадок и дренажа ТП 903-2-14-ТМ-2/7 Мазутонасосная. Трубопроводы паротушения ТП 903-2-14-ТМ-2/8 Мазутонасосная. Схема дренажей и продувки мазутопроводов ТП 903-2-14-ТМ-2/9 Мазутонасосная. Схема дренажей и продувки паропроводов ТП 903-2-14-ТМ-2/10 Мазутонасосная. Установка датчиков уровня Ду ТП 903-2-14-ТМ-2/11 Мазутонасосная. Дренажное и продувочное устройство ТП 903-2-14-ТМ-2/12 Мазутонасосная. Таблица крепежных материалов ТП 903-2-14-КИП Автоматизация ТП 903-2-14-КИП-1 Общие данные (начало) ТП 903-2-14-КИП-1 Общие данные (окончание) ТП 903-2-14-КИП-1 Схема функциональная ТП 903-2-14-КИП-1 Схемы электрические принципиальные ТП 903-2-14-КИП-1 Схема внешних проводок ТП 903-2-14-КИП-1 План расположения ТП 903-2-14-КИП-1 Пожарная сигнализация ТП 903-2-14-Э Электротехническая часть ТП 903-2-14-Э-1 Общие данные (начало) ТП 903-2-14-Э-1 Общие данные (продолжение) ТП 903-2-14-Э-1 Общие данные (окончание) ТП 903-2-14-Э-2 Питающая и распределительная сеть ~380В. Принципиальная однолинейная схема ЩСУ ТП 903-2-14-Э-3 План силовой электроустановки ТП 903-2-14-Э-4 Насос подачи мазута к паровым котлам. Схема принципиальная ТП 903-2-14-Э-5 Насос подачи мазута к водогрейным котлам. Схема принципиальная ТП 903-2-14-Э-6 Перекачивающий насос. Насос-дозатор. Схемы принципиальные ТП 903-2-14-Э-7 Насос дренажный. Механизм управляемый. Схемы принципиальные ТП 903-2-14-Э-8 Вентилятор приточный П-1. Вентилятор вытяжной В-1. Схема принципиальная ТП 903-2-14-Э-9 Вентилятор приточный П-2. Схема принципиальная ТП 903-2-14-Э-10 Вентиль на паропроводе. Схема принципиальная ТП 903-2-14-Э-11 Аварийная сигнализация. Схема принципиальная ТП 903-2-14-Э-12 Схема подключений ЩСУ ТП 903-2-14-Э-13 Кабельный журнал ТП 903-2-14-Э-14 План осветительной электроустановки ТП 903-2-14-ЭС Слаботочные устройства ТП 903-2-14-ЭС-1 План слаботочных сетей на отм. 0.000 ТП 903-2-14-ВК Водоснабжение и канализация ТП 903-2-14-ВК-1 Общие данные (начало) ТП 903-2-14-ВК-2 Общие данные (окончание) ТП 903-2-14-ВК-3 План на отм. 0.000 ТП 903-2-14-ВК-4 Схемы систем В1;К1;К13;К14 ТП 903-2-14-ОВ Отопление и вентиляция ТП 903-2-14-ОВ-1 Общие данные (начало) ТП 903-2-14-ОВ-2 Общие данные (продолжение) ТП 903-2-14-ОВ-3 Общие данные (продолжение) ТП 903-2-14-ОВ-4 Общие данные (окончание) ТП 903-2-14-ОВ-15 План на отм. 0.000. Разрез 1-1 ТП 903-2-14-ОВ-6 Вариант с пристройкой для хранения пожарного инвентаря. План на отм. 0.000. Разрез 1-1. Схемы ТП 903-2-14-ОВ-7 Схемы ТП 903-2-14-ОВ-8 Отопительно-вентиляционная установка П1 и П2 ТП 903-2-14-ОВ-9 Коробка воздухораспределительная ТП 903-2-14-ТС Тепловые сети ТП 903-2-14-ТС-1 Общие данные ТП 903-2-14-ТС-2 Тепловой пункт. План, развертка 1-1. Разрезы 2-2;3-3 | Разработан: | Латгипропром
| Утверждён: | 11.10.1979 Латгипропром (251)
| Расположен в: |
|
                                                                                   
|