Информационная система
«Ёшкин Кот»

Скачать базу одним архивом
Скачать обновления
История создания базы
Карта сайта

Скачать Типовой проект 903-1-277.90 Альбом 2. Тепломеханические решения. Газоснабжение. Станция водоподготовки

Дата актуализации: 10.08.2017

Типовой проект 903-1-277.90

Альбом 2. Тепломеханические решения. Газоснабжение. Станция водоподготовки

Обозначение: Типовой проект 903-1-277.90
Обозначение англ: 903-1-277.90
Статус:не определен законодательством
Название рус.:Альбом 2. Тепломеханические решения. Газоснабжение. Станция водоподготовки
Дата добавления в базу:01.09.2013
Дата актуализации:05.05.2017
Дата введения:30.04.1990
Оглавление:Тепломеханические решения ТМ1
   Общие данные
   Компоновка оборудования. План на отм. 0.000. Разрез А-А
   Компоновка оборудования. Вид сверху. Разрезы Б-Б, В-В. План на отм. 5.600
   Компоновка оборудования. Перечень оборудования
   Схема соединений водогрейной части котельной
   Схема соединений паровой части котельной
   Трубопроводы сетевой воды. План. Разрез А-А
   Трубопроводы сетевой воды. Разрезы Б-Б, В-В, Г-Г, Д-Д
   Трубопроводы сетевой воды. Разрез Е-Е
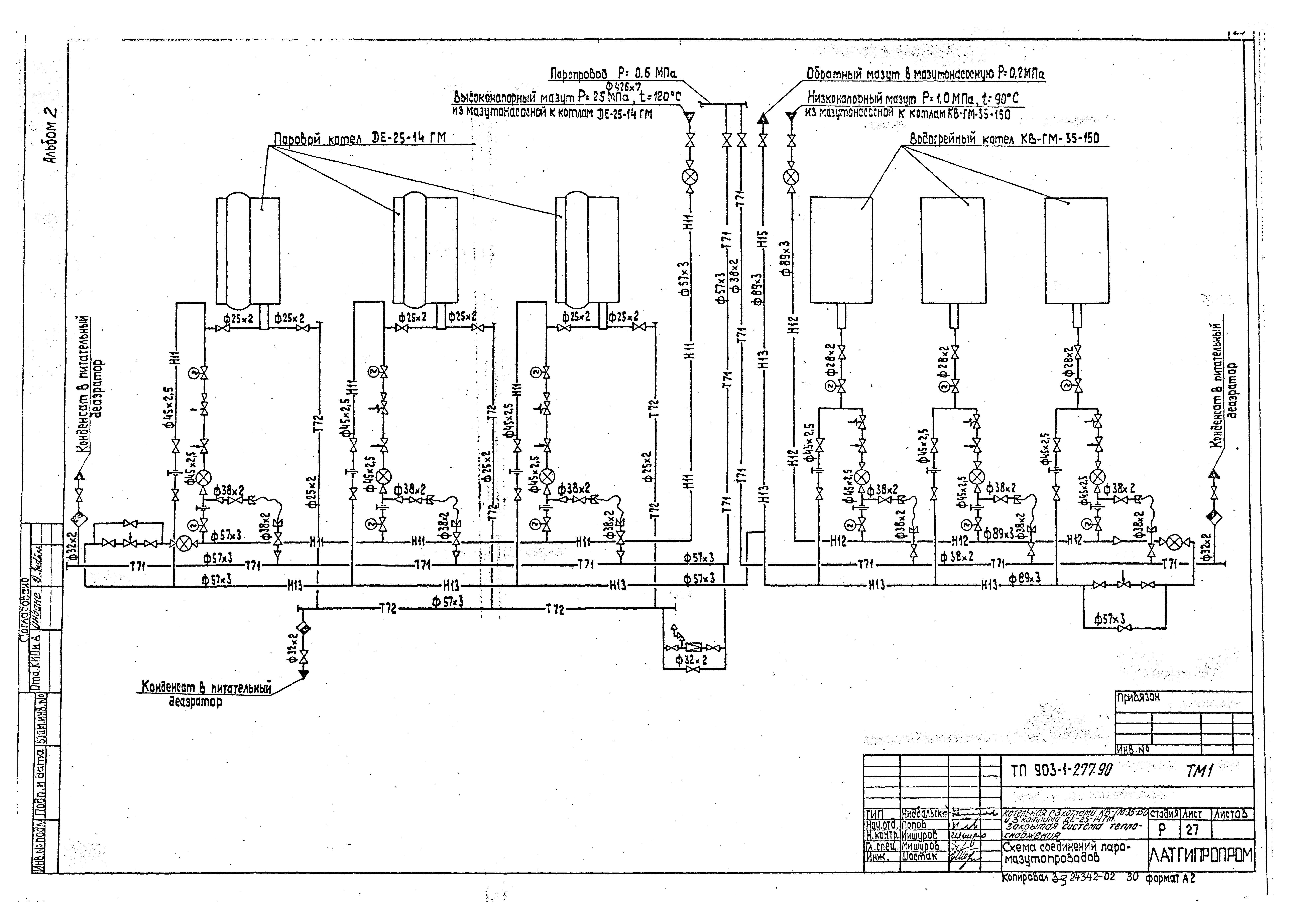
   Схема соединений паромазутопроводов
   Паромазутопроводы в пределах котельной. План. Разрезы А-А, Б-Б, В-В, Г-Г
   Паромазутопроводы в пределах котельной. Разрезы Д-Д, Е-Е
   Трубопроводы питательной воды. План. Разрезы А-А, Б-Б
   Трубопроводы химоочищенной, исходной и орошающей воды. План. Разрезы А-А, Б-Б, В-В, Г-Г
   Трубопроводы химоочищенной, исходной и орошающей воды. Разрезы Е-Е, Н-Н
   Трубопроводы химоочищенной, исходной и орошающей воды. Разрезы Ж-Ж, К-К, И-И. Узел I. План на отм. - 3.400
   Трубопроводы химоочищенной, исходной и орошающей воды. Разрез Л-Л
   Трубопроводы пара и выхлопа. План. Разрез А-А
   Трубопроводы пара и выхлопа. Разрезы Б-Б, В-В, Г-Г, Д-Д, Е-Е
   Трубопроводы пара и выхлопа. Спецификация
   Схема дренажей и продувки трубопроводов пара и выхлопа
   Трубопроводы конденсата. План. Разрез А-А. Узел I
   Трубопроводы конденсата. Разрезы Б-Б, В-В
   Трубопроводы дренажа и перелива. План. Разрезы А-А, Б-Б, В-В
   Трубопроводы аварийной подпитки. План. Разрезы А-А, Б-Б
   Трубопроводы аварийной подпитки. Разрез В-В
   Трубопроводы бака отстойника конденсата V = 6,3 куб. м. Разрезы А-А, Б-Б, В-В. Вид Г
   Трубопроводы бака отстойника конденсата V = 6,3 куб. м. Детали
   Трубопроводы дробеочистки. План
   Трубопроводы дробеочистки. Разрезы А-А, Б-Б
   Схема отбора и охлаждения проб пара и воды
   Схемы утилизации тепла охлаждающей воды и тягодутьевого оборудования
Газоснабжение ГСВ1
   Общие данные
   Газопроводы котельной. План
   Схема газопроводов котельной
   План газорегуляторной установки на отм. 4.600
   Газорегуляторная установка. Разрез А-А. Вид Б
   Газорегуляторная установка. Вид В. Вид Г
   Схема газопроводов газорегуляторной установки
   Спецификация на газооборудование газорегуляторной установки
Водоподготовка ВП
   Общие данные
   Схема соединений
   Принципиальная схема первоначальной загрузки и гидроперегрузки фильтрующего материала
   Компоновка оборудования. Планы
   Компоновка оборудования. Разрезы А-А, Б-Б, В-В
   Компоновка оборудования. Перечень оборудования
   Трубопроводы исходной Na-катионированной после I ступени и химоочищенной воды. План. Разрез А-А
   Трубопроводы исходной Na-катионированной после I ступени и химоочищенной воды. Разрезы Б-Б, В-В
   Трубопроводы промывочной воды дренажей раствора поваренной соли и конденсата. План
   Трубопроводы промывочной воды дренажей раствора поваренной соли и конденсата. Разрезы А-А, Б-Б, В-В, Г-Г
   Трубопроводы промывочной воды дренажей раствора поваренной соли и конденсата. Разрез Д-Д
   Трубопроводы раствора поваренной соли на складе соли. Разрезы А-А, Б-Б
Разработан: Латгипропром
Утверждён:30.04.1990 Сантехниипроект (3)
Расположен в:Техническая документация Строительство Справочные документы Типовые строительные конструкции, изделия и узлы Общероссийский строительный каталог Промышленные предприятия, здания и сооружения Здания и сооружения санитарно-технические Теплоснабжение Котельные установки Закрытые системы теплоснабжения Топливо - газ и мазут
Типовой проект 903-1-277.90Типовой проект 903-1-277.90Типовой проект 903-1-277.90Типовой проект 903-1-277.90Типовой проект 903-1-277.90Типовой проект 903-1-277.90Типовой проект 903-1-277.90Типовой проект 903-1-277.90Типовой проект 903-1-277.90Типовой проект 903-1-277.90Типовой проект 903-1-277.90Типовой проект 903-1-277.90Типовой проект 903-1-277.90Типовой проект 903-1-277.90Типовой проект 903-1-277.90Типовой проект 903-1-277.90Типовой проект 903-1-277.90Типовой проект 903-1-277.90Типовой проект 903-1-277.90Типовой проект 903-1-277.90Типовой проект 903-1-277.90Типовой проект 903-1-277.90Типовой проект 903-1-277.90Типовой проект 903-1-277.90Типовой проект 903-1-277.90Типовой проект 903-1-277.90Типовой проект 903-1-277.90Типовой проект 903-1-277.90Типовой проект 903-1-277.90Типовой проект 903-1-277.90Типовой проект 903-1-277.90Типовой проект 903-1-277.90Типовой проект 903-1-277.90Типовой проект 903-1-277.90Типовой проект 903-1-277.90Типовой проект 903-1-277.90Типовой проект 903-1-277.90Типовой проект 903-1-277.90Типовой проект 903-1-277.90Типовой проект 903-1-277.90Типовой проект 903-1-277.90Типовой проект 903-1-277.90Типовой проект 903-1-277.90Типовой проект 903-1-277.90Типовой проект 903-1-277.90Типовой проект 903-1-277.90Типовой проект 903-1-277.90Типовой проект 903-1-277.90Типовой проект 903-1-277.90Типовой проект 903-1-277.90Типовой проект 903-1-277.90Типовой проект 903-1-277.90Типовой проект 903-1-277.90Типовой проект 903-1-277.90Типовой проект 903-1-277.90Типовой проект 903-1-277.90Типовой проект 903-1-277.90Типовой проект 903-1-277.90Типовой проект 903-1-277.90Типовой проект 903-1-277.90Типовой проект 903-1-277.90Типовой проект 903-1-277.90Типовой проект 903-1-277.90Типовой проект 903-1-277.90Типовой проект 903-1-277.90Типовой проект 903-1-277.90Типовой проект 903-1-277.90Типовой проект 903-1-277.90Типовой проект 903-1-277.90Типовой проект 903-1-277.90Типовой проект 903-1-277.90Типовой проект 903-1-277.90Типовой проект 903-1-277.90

© 2013 Ёшкин Кот :-) Карта сайта