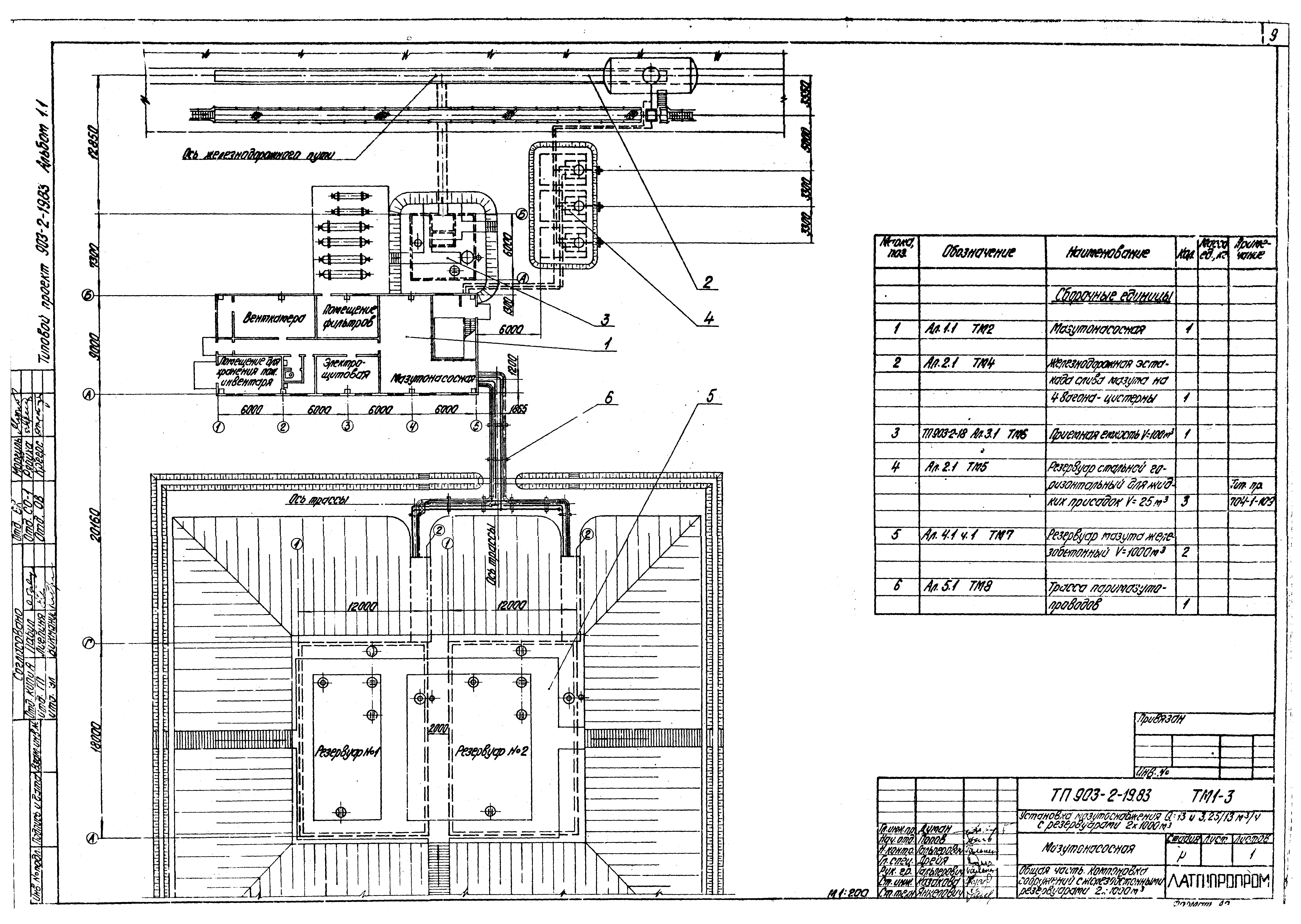
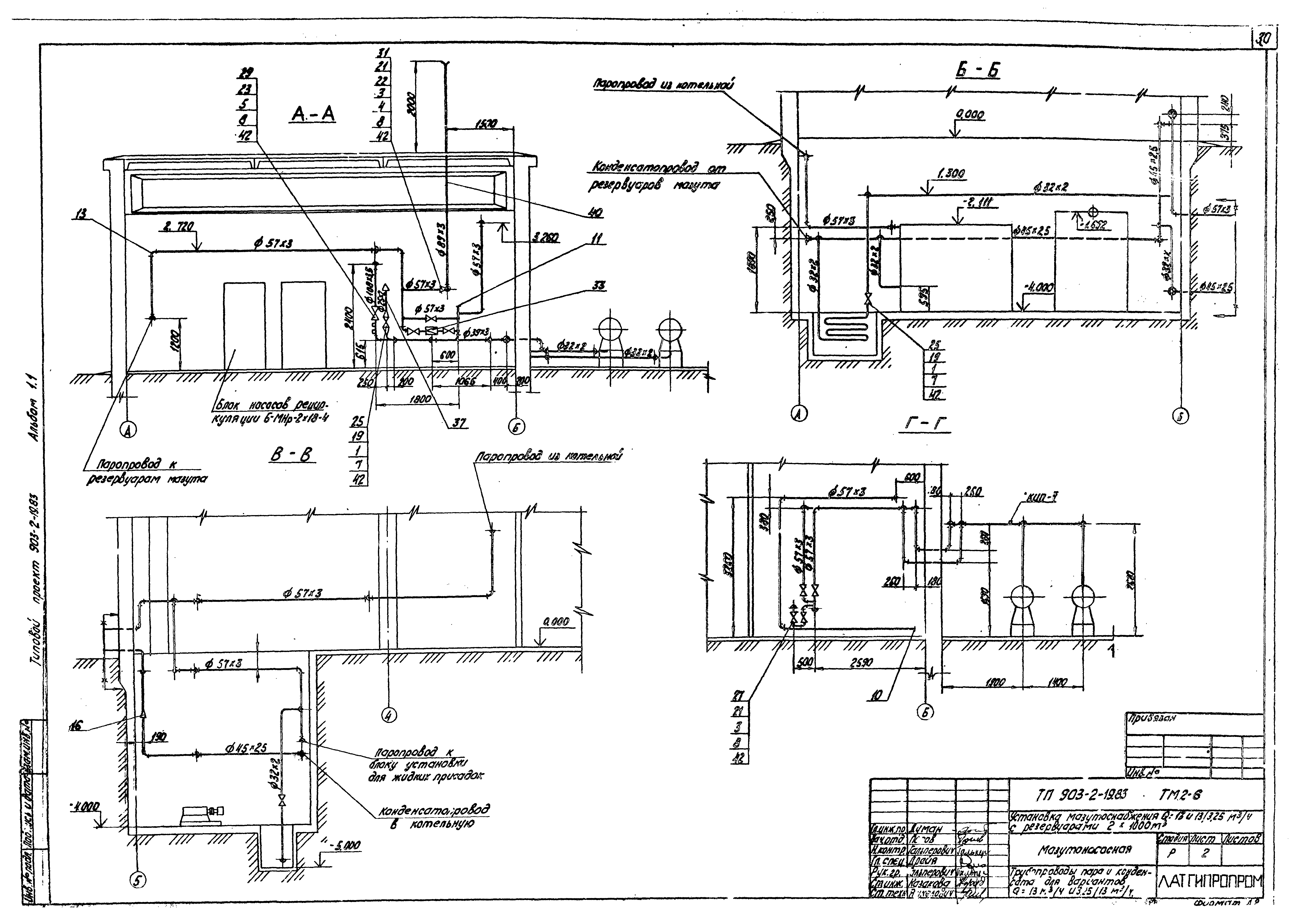
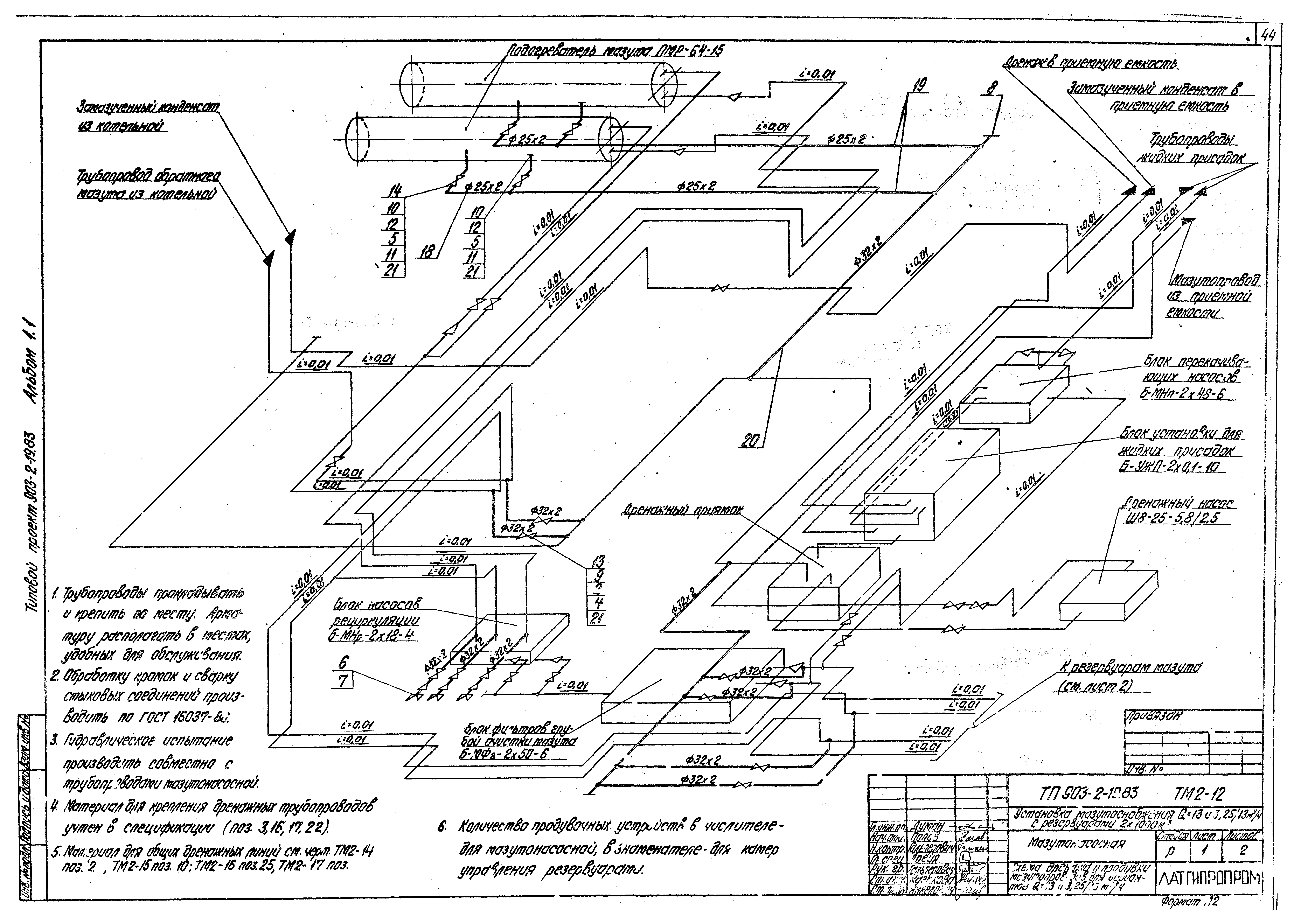
Скачать Типовой проект 903-2-19.83 Альбом 1.1. Мазутонасосная. Части: тепломеханическая, автоматизация, электротехническаяДата актуализации: 10.08.2017 Типовой проект 903-2-19.83
Альбом 1.1. Мазутонасосная. Части: тепломеханическая, автоматизация, электротехническаяОбозначение: | Типовой проект 903-2-19.83 | Обозначение англ: | 903-2-19.83 | Статус: | не действует | Название рус.: | Альбом 1.1. Мазутонасосная. Части: тепломеханическая, автоматизация, электротехническая | Дата добавления в базу: | 01.09.2013 | Дата актуализации: | 05.05.2017 | Разработан: | Латгипропром
| Утверждён: | 07.12.1982 Латгипропром (249)
| Расположен в: |
| Чем заменён: | |
                                                                                       
|