Информационная система
«Ёшкин Кот»

Скачать базу одним архивом
Скачать обновления
История создания базы
Карта сайта

Скачать Типовой проект 903-1-250.87 Альбом 13. Автоматизация

Дата актуализации: 10.08.2017

Типовой проект 903-1-250.87

Альбом 13. Автоматизация

Обозначение: Типовой проект 903-1-250.87
Обозначение англ: 903-1-250.87
Статус:не определен законодательством
Название рус.:Альбом 13. Автоматизация
Дата добавления в базу:01.09.2013
Дата актуализации:05.05.2017
Дата введения:29.09.1987
Оглавление:Общие данные
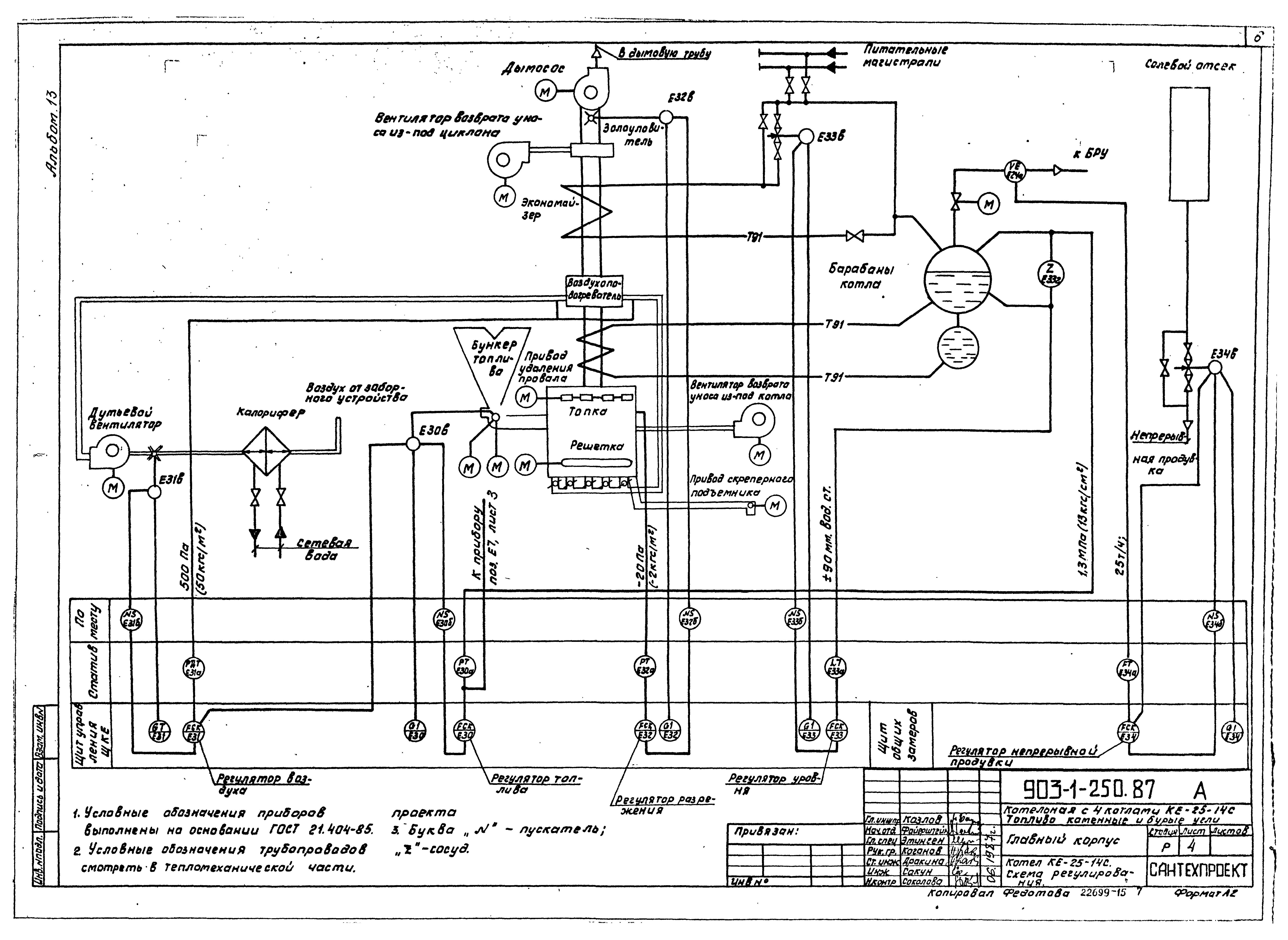
Котел КЕ-25-14С. Схема контроля
Котел КЕ-25-14С. Схема регулирования
Котел КЕ-25-14С. Щит управления ЩКЕ. Общий вид
Котел КЕ-25-14С. Статив ЕСТ1
Котел КЕ-25-14С. Статив ЕСТ2
Котел КЕ-25-14С. Схема соединений внешних проводок
Котел КЕ-25-14С. Схема подключения внешних проводок
Деаэрационно-питательная установка. Схема автоматизации
Установка горячего водоснабжения. Схема автоматизации
Сетевая установка. Схема автоматизации
Оборотное водоснабжение. Схема контроля
Тепловой узел. Схемы контроля, соединения внешних проводок
Приточная система. Схема автоматизации
Статив СТ
Стенд блока КБДПУ-100-180
Стенд блока КБУГВ-100
Деаэрационно-питательная установка. Схема соединений внешних проводок
Установка горячего водоснабжения. Схема соединений внешних проводок
Сетевая установка. Схема соединений внешних проводок
Оборотное водоснабжение. Схема соединений внешних проводок
Приточная система. Схема соединений внешних проводок
Схема подключения внешних проводок
Схема кабельных перемычек
Схема обвязки приборов и отборных устройств
Задание строительному отделу
Лаборатория КИП и А
Планы расположения
Водоподготовительная установка. Схемы автоматизации
Водоподготовительная установка. Блоки. Схема автоматизации
Водоподготовительная установка. Схема соединений внешних проводок
Водоподготовительная установка. Схема соединений внешних проводок исполнительных механизмов Na-катионитных фильтров
Водоподготовительная установка. Стативы NaСт1, NaСт2
Водоподготовительная установка. Схема подключения
Водоподготовительная установка. Планы расположения
Разработан: Сантехпроект
Утверждён:29.09.1987 Госстрой СССР (Государственный комитет Совета Министров СССР по делам строительства) (USSR Gosstroy 78)
Расположен в:Техническая документация Строительство Справочные документы Типовые строительные конструкции, изделия и узлы Общероссийский строительный каталог Промышленные предприятия, здания и сооружения Здания и сооружения санитарно-технические Теплоснабжение Котельные установки Открытые системы теплоснабжения Топливо - каменные и бурые угли
Заменяет собой:
Типовой проект 903-1-250.87Типовой проект 903-1-250.87Типовой проект 903-1-250.87Типовой проект 903-1-250.87Типовой проект 903-1-250.87Типовой проект 903-1-250.87Типовой проект 903-1-250.87Типовой проект 903-1-250.87Типовой проект 903-1-250.87Типовой проект 903-1-250.87Типовой проект 903-1-250.87Типовой проект 903-1-250.87Типовой проект 903-1-250.87Типовой проект 903-1-250.87Типовой проект 903-1-250.87Типовой проект 903-1-250.87Типовой проект 903-1-250.87Типовой проект 903-1-250.87Типовой проект 903-1-250.87Типовой проект 903-1-250.87Типовой проект 903-1-250.87Типовой проект 903-1-250.87Типовой проект 903-1-250.87Типовой проект 903-1-250.87Типовой проект 903-1-250.87Типовой проект 903-1-250.87Типовой проект 903-1-250.87Типовой проект 903-1-250.87Типовой проект 903-1-250.87Типовой проект 903-1-250.87Типовой проект 903-1-250.87Типовой проект 903-1-250.87Типовой проект 903-1-250.87Типовой проект 903-1-250.87Типовой проект 903-1-250.87Типовой проект 903-1-250.87Типовой проект 903-1-250.87Типовой проект 903-1-250.87Типовой проект 903-1-250.87Типовой проект 903-1-250.87Типовой проект 903-1-250.87Типовой проект 903-1-250.87Типовой проект 903-1-250.87Типовой проект 903-1-250.87Типовой проект 903-1-250.87Типовой проект 903-1-250.87Типовой проект 903-1-250.87Типовой проект 903-1-250.87Типовой проект 903-1-250.87Типовой проект 903-1-250.87

© 2013 Ёшкин Кот :-) Карта сайта