Информационная система
«Ёшкин Кот»

Скачать базу одним архивом
Скачать обновления
История создания базы
Карта сайта

Скачать Типовой проект 903-1-250.87 Альбом 12. Задание заводу изготовителю на щиты силовые

Дата актуализации: 10.08.2017

Типовой проект 903-1-250.87

Альбом 12. Задание заводу изготовителю на щиты силовые

Обозначение: Типовой проект 903-1-250.87
Обозначение англ: 903-1-250.87
Статус:не определен законодательством
Название рус.:Альбом 12. Задание заводу изготовителю на щиты силовые
Дата добавления в базу:01.09.2013
Дата актуализации:05.05.2017
Дата введения:29.09.1987
Оглавление:Щиты силовые управления. Задание заводу-изготовителю. Перечень документации
Перечень комплектных устройств
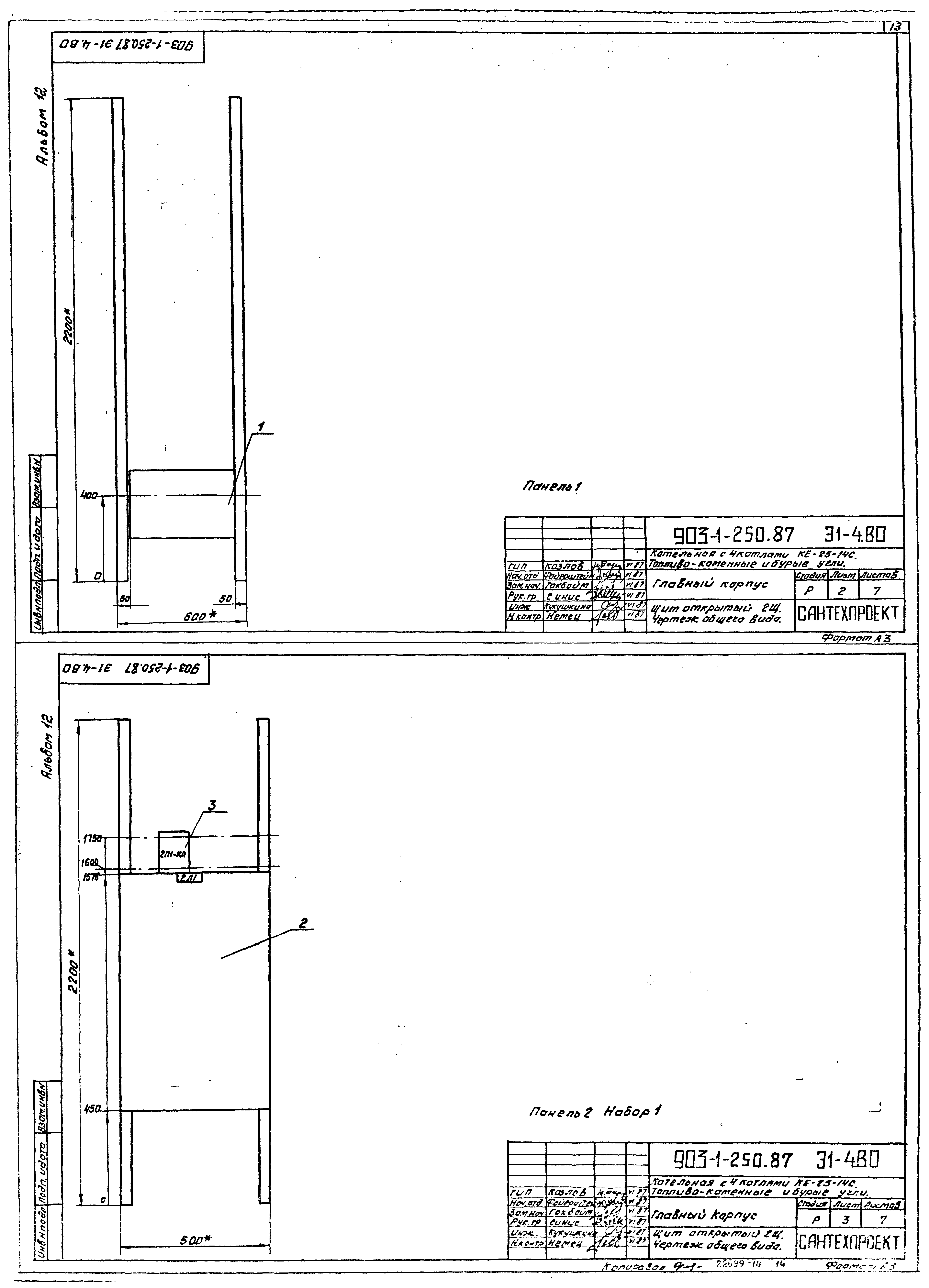
Щит открытый 1Щ. Чертеж общего вида
Щит открытый 1Щ. Технические данные аппаратов
Щит открытый 1Щ. Перечень надписей
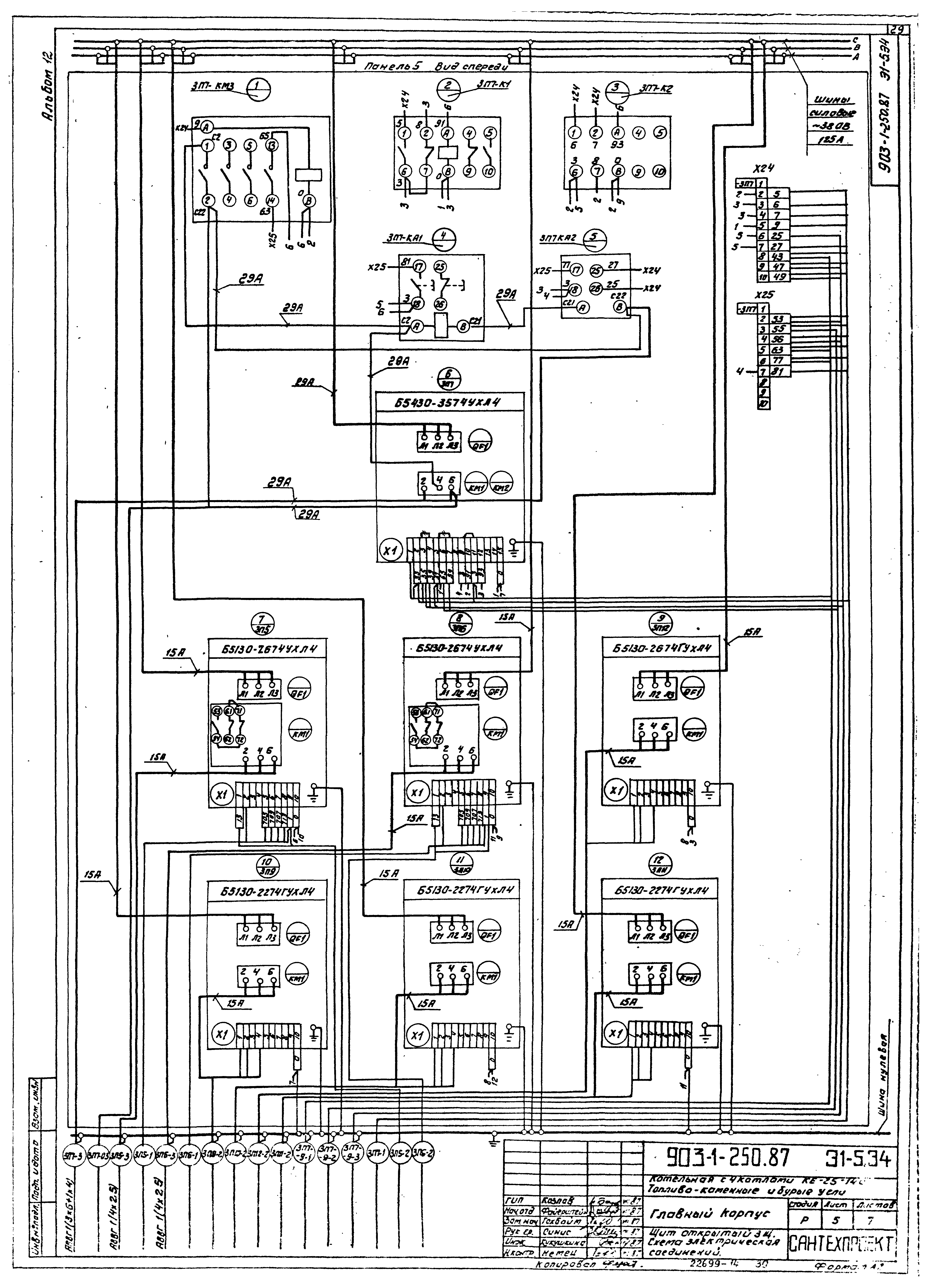
Щит открытый 1Щ. Схема электрическая соединений
Щит открытый 2Щ. Чертеж общего вида
Щит открытый 2Щ. Технические данные аппаратов
Щит открытый 2Щ. Перечень надписей
Щит открытый 2Щ. Схема электрическая соединений
Щит открытый 3Щ. Чертеж общего вида
Щит открытый 3Щ. Технические данные аппаратов
Щит открытый 3Щ. Перечень надписей
Щит открытый 3Щ. Схема электрическая соединений
Щит открытый 4Щ. Чертеж общего вида
Щит открытый 4Щ. Технические данные аппаратов
Щит открытый 4Щ. Перечень надписей
Щит открытый 4Щ. Схема электрическая соединений
Разработан: Сантехпроект
Утверждён:29.09.1987 Госстрой СССР (Государственный комитет Совета Министров СССР по делам строительства) (USSR Gosstroy 78)
Расположен в:Техническая документация Строительство Справочные документы Типовые строительные конструкции, изделия и узлы Общероссийский строительный каталог Промышленные предприятия, здания и сооружения Здания и сооружения санитарно-технические Теплоснабжение Котельные установки Открытые системы теплоснабжения Топливо - каменные и бурые угли
Заменяет собой:
Типовой проект 903-1-250.87Типовой проект 903-1-250.87Типовой проект 903-1-250.87Типовой проект 903-1-250.87Типовой проект 903-1-250.87Типовой проект 903-1-250.87Типовой проект 903-1-250.87Типовой проект 903-1-250.87Типовой проект 903-1-250.87Типовой проект 903-1-250.87Типовой проект 903-1-250.87Типовой проект 903-1-250.87Типовой проект 903-1-250.87Типовой проект 903-1-250.87Типовой проект 903-1-250.87Типовой проект 903-1-250.87Типовой проект 903-1-250.87Типовой проект 903-1-250.87Типовой проект 903-1-250.87Типовой проект 903-1-250.87Типовой проект 903-1-250.87Типовой проект 903-1-250.87Типовой проект 903-1-250.87Типовой проект 903-1-250.87Типовой проект 903-1-250.87Типовой проект 903-1-250.87Типовой проект 903-1-250.87Типовой проект 903-1-250.87Типовой проект 903-1-250.87Типовой проект 903-1-250.87Типовой проект 903-1-250.87Типовой проект 903-1-250.87Типовой проект 903-1-250.87Типовой проект 903-1-250.87Типовой проект 903-1-250.87Типовой проект 903-1-250.87Типовой проект 903-1-250.87Типовой проект 903-1-250.87Типовой проект 903-1-250.87Типовой проект 903-1-250.87Типовой проект 903-1-250.87Типовой проект 903-1-250.87

© 2013 Ёшкин Кот :-) Карта сайта