Скачать Типовой проект 407-3-13 Альбом 37. Комплектная трансформаторная подстанция мощностью 2х400 кВА Хмельницкого завода трансформаторных подстанций (отдельностоящая, однорядная). Строительная частьДата актуализации: 10.08.2017 Типовой проект 407-3-13
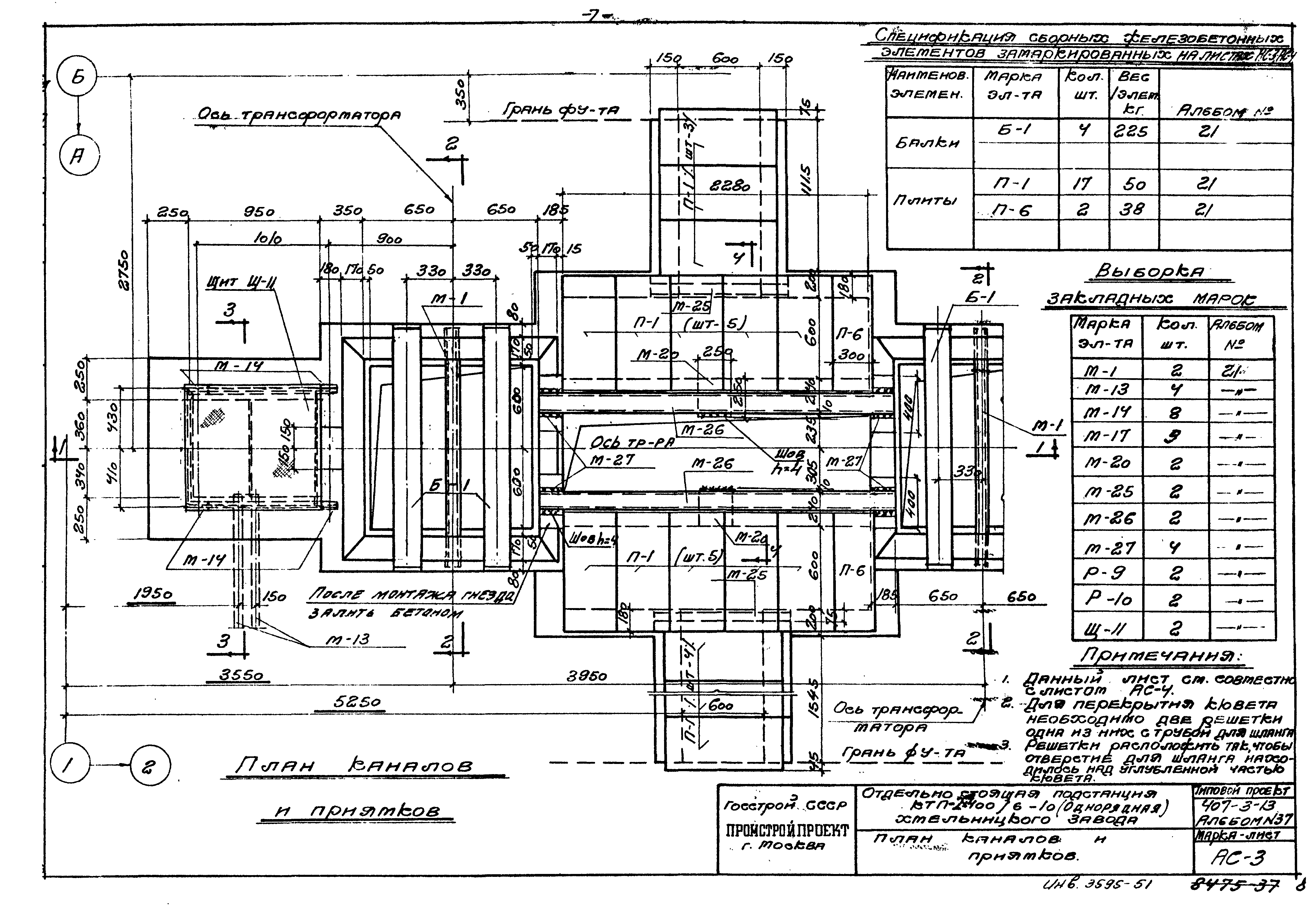
Альбом 37. Комплектная трансформаторная подстанция мощностью 2х400 кВА Хмельницкого завода трансформаторных подстанций (отдельностоящая, однорядная). Строительная частьОбозначение: | Типовой проект 407-3-13 | Обозначение англ: | 407-3-13 | Статус: | не действует | Название рус.: | Альбом 37. Комплектная трансформаторная подстанция мощностью 2х400 кВА Хмельницкого завода трансформаторных подстанций (отдельностоящая, однорядная). Строительная часть | Дата добавления в базу: | 01.09.2013 | Дата актуализации: | 05.05.2017 | Оглавление: | Общие указания АС-1 План; Разрезы 1-1; 2-2. Фасад АС-2 План и разрезы фундаментов АС-3 План каналов и приямков АС-4 Каналы и приямки. Разрезы 1-1; 2-2; 3-3; 4-4 АС-5 Маркировочный план плит покрытия. Спецификации АС-6 Расход материалов, спецификация деревянных изделий АС-7 Спецификация сборных железобетонных элементов и перечень примененных стандартов | Разработан: | Промстройпроект
| Утверждён: | 13.11.1965 Промстройпроект (Promstroyproject 104)
| Расположен в: |
|
           
|