Скачать Типовой проект 407-3-13 Альбом 36. Комплектная трансформаторная подстанция мощностью 400 кВА Хмельницкого завода трансформаторных подстанций (внутрицеховая). Строительная частьДата актуализации: 10.08.2017 Типовой проект 407-3-13
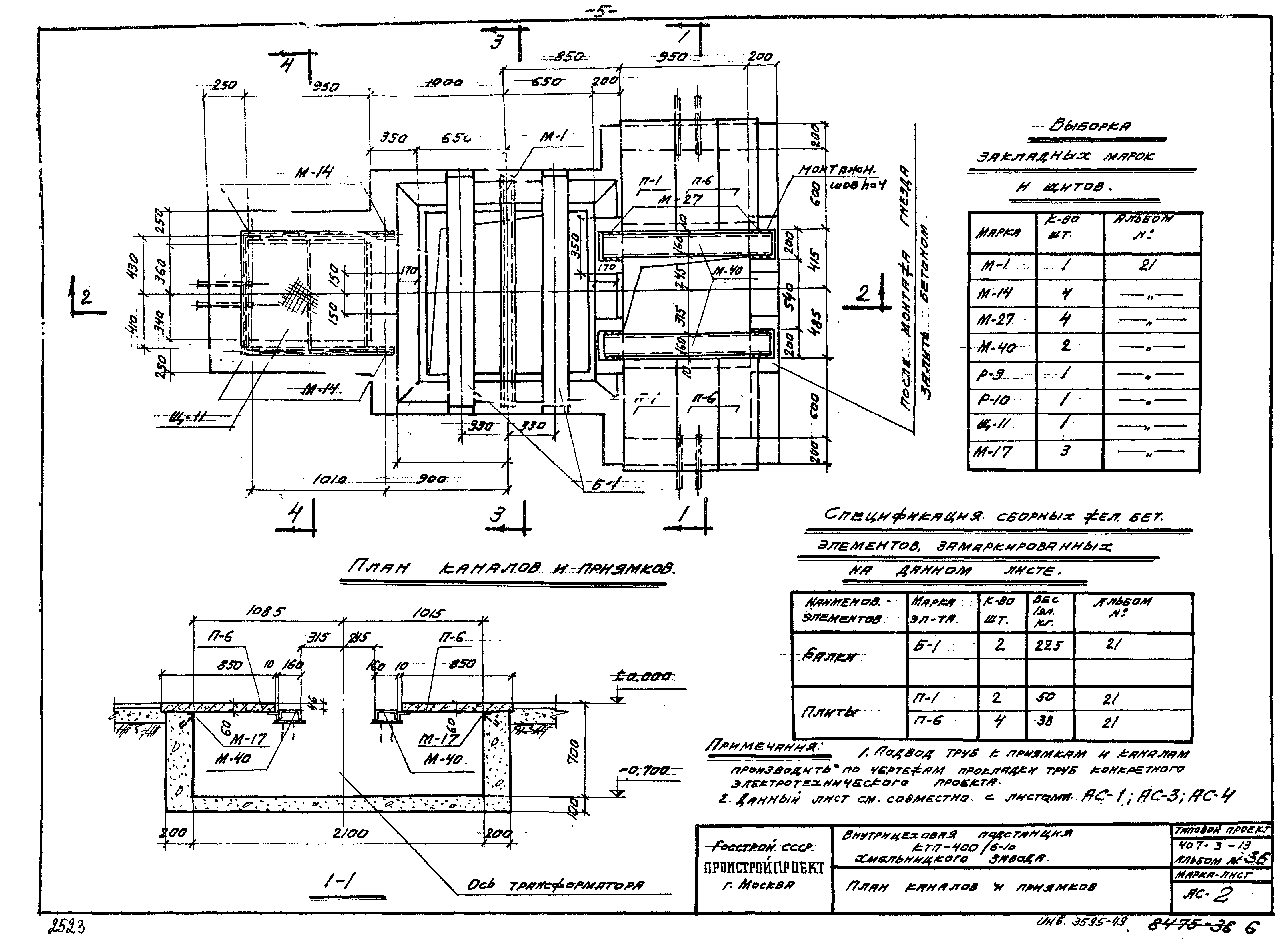
Альбом 36. Комплектная трансформаторная подстанция мощностью 400 кВА Хмельницкого завода трансформаторных подстанций (внутрицеховая). Строительная частьОбозначение: | Типовой проект 407-3-13 | Обозначение англ: | 407-3-13 | Статус: | не действует | Название рус.: | Альбом 36. Комплектная трансформаторная подстанция мощностью 400 кВА Хмельницкого завода трансформаторных подстанций (внутрицеховая). Строительная часть | Дата добавления в базу: | 01.09.2013 | Дата актуализации: | 05.05.2017 | Оглавление: | Общие указания АС-1 План; фасады; спецификация элементов перегородки АС-2 План каналов и приямков АС-3 Разрезы 2-2; 3-3 АС-4 Спецификация сборных железобетонных элементов, стальных изделий. Расход материалов | Разработан: | Промстройпроект
| Утверждён: | 13.11.1965 Промстройпроект (Promstroyproject 104)
| Расположен в: |
|
       
|