Информационная система
«Ёшкин Кот»

Скачать базу одним архивом
Скачать обновления
История создания базы
Карта сайта

Скачать Типовой проект 407-1-76 Альбом 3. Чертежи санитарно-технических систем и устройств

Дата актуализации: 10.08.2017

Типовой проект 407-1-76

Альбом 3. Чертежи санитарно-технических систем и устройств

Обозначение: Типовой проект 407-1-76
Обозначение англ: 407-1-76
Статус:действует
Название рус.:Альбом 3. Чертежи санитарно-технических систем и устройств
Дата добавления в базу:01.09.2013
Дата актуализации:05.05.2017
Дата введения:01.08.1973
Оглавление:1. Титульный лист
2. Заглавный лист
3. СТ-1 Отопление и вентиляция. План
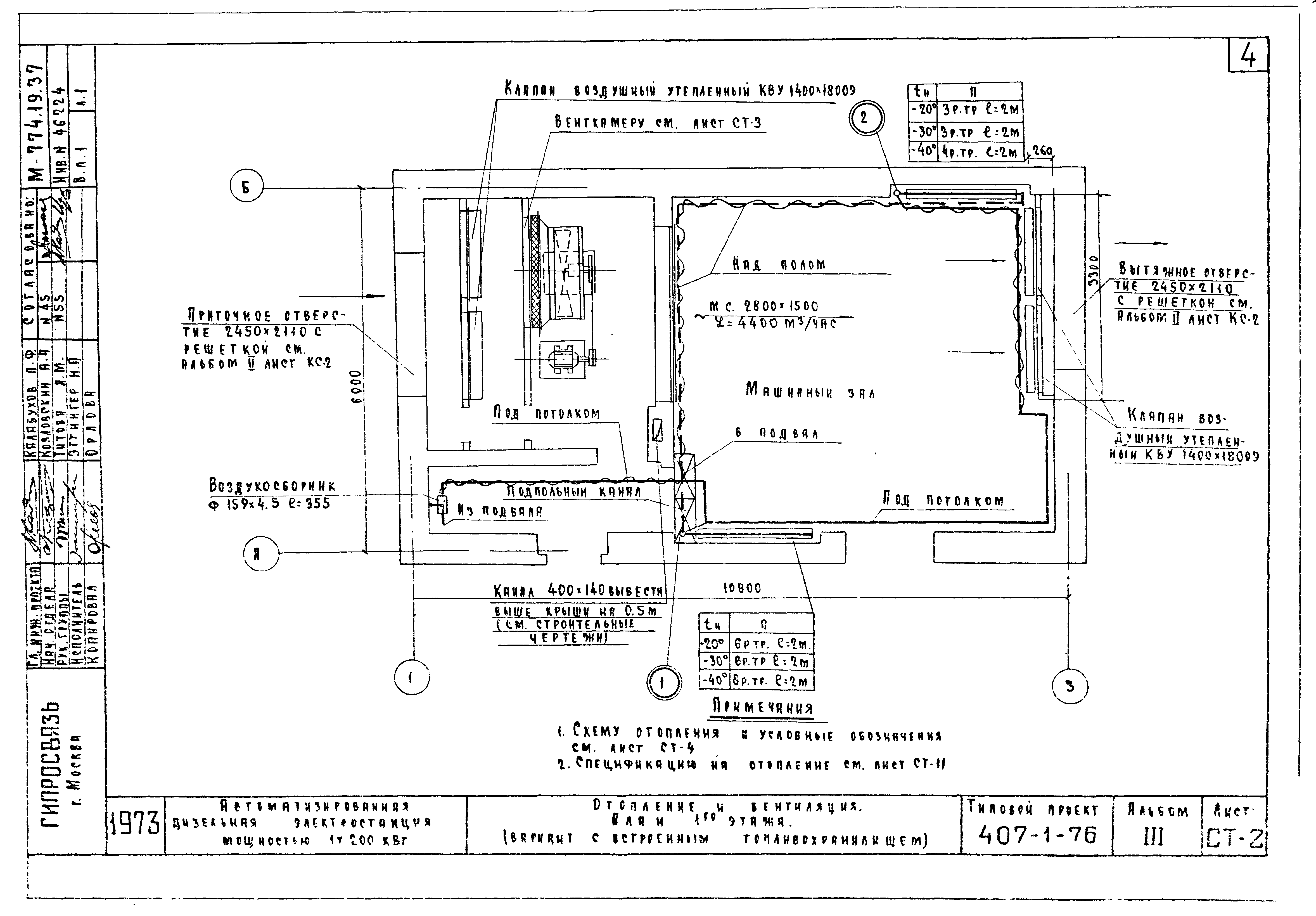
4. СТ-2 Отопление и вентиляция. План 1го этажа (вариант со встроенным топливохранилищем)
5. СТ-3 Отопление и вентиляция. План подвала (вариант со встроенным топливохранилищем)
6. СТ-4 Отопление. Схема
7. СТ-5 Вентиляция. Венткамера. План
8. СТ-6 Вентиляция. Венткамера. Разрез 1-1
9. СТ-7 Вентиляция. Венткамера. Разрез 2-2
10. СТ-8 Вентиляция. Венткамера. Разрез 1-1 (вариант со встроенным топливохранилищем)
11. СТ-9 Вентиляция. Венткамера. Разрез 2-2 (вариант со встроенным топливохранилищем)
12. СТ-10 Вентиляция. Венткамера. Спецификация. Примечания
13. СТ-11 Отопление и вентиляция. Сводная спецификация
14. СТ-12 Отопление и вентиляция. Заказная спецификация
15. СТ-13 Водопровод и вентиляция. План. Разрезы. Схема. Спецификация
16. КС-1 Воздухосборник. Установка нагревательных приборов из ребристых труб
17. КС-2 Вентиляционная решетка из металлической сетки. Изоляция трубопроводов матами из минеральной ваты
18. КС-3 Утепленная стенка и утепленная дверь для приточной камеры
19. КС-4 Рама из уголков 70*70*5 для крепления клапана воздушного утепленного
20. КС-5 Шкив диаметром 250 мм для типа ремня "В" и числа ремней "Б"
21. КС-6 Водонагреватель
Разработан: Гипросвязь
Утверждён:05.06.1973 Минсвязи СССР (USSR Minsvyazi )
Расположен в:Техническая документация Строительство Справочные документы Типовые строительные конструкции, изделия и узлы Общероссийский строительный каталог Промышленные предприятия, здания и сооружения Предприятия, здания и сооружения промышленности и электроэнергетики Электроэнергетика Электростанции угольные, газомазутные и дизельные Электростанции дизельные
Типовой проект 407-1-76Типовой проект 407-1-76Типовой проект 407-1-76Типовой проект 407-1-76Типовой проект 407-1-76Типовой проект 407-1-76Типовой проект 407-1-76Типовой проект 407-1-76Типовой проект 407-1-76Типовой проект 407-1-76Типовой проект 407-1-76Типовой проект 407-1-76Типовой проект 407-1-76Типовой проект 407-1-76Типовой проект 407-1-76Типовой проект 407-1-76Типовой проект 407-1-76Типовой проект 407-1-76Типовой проект 407-1-76Типовой проект 407-1-76Типовой проект 407-1-76Типовой проект 407-1-76

© 2013 Ёшкин Кот :-) Карта сайта