Информационная система
«Ёшкин Кот»

Скачать базу одним архивом
Скачать обновления
История создания базы
Карта сайта

Скачать Типовой проект 407-1-91.87 Альбом 1. Общая пояснительная записка. Тепломеханическая и электрическая части

Дата актуализации: 10.08.2017

Типовой проект 407-1-91.87

Альбом 1. Общая пояснительная записка. Тепломеханическая и электрическая части

Обозначение: Типовой проект 407-1-91.87
Обозначение англ: 407-1-91.87
Статус:не действует
Название рус.:Альбом 1. Общая пояснительная записка. Тепломеханическая и электрическая части
Дата добавления в базу:01.09.2013
Дата актуализации:05.05.2017
Оглавление:Содержание
Пояснительная записка
Общие данные
План размещения оборудования. Разрезы
Схема электрическая принципиальная станции (вариант с ЩПТА)
Схема электрическая принципиальная станции (вариант с ПУ)
Схема электрическая принципиальная коммутации цепей управления (вариант с ЩПТА)
Схема электрическая принципиальная коммутации цепей управления (вариант с ПУ)
Схема подключений
Таблица кабельных соединений
Схема электрическая принципиальная сигнализации АДЭС. Пожарная сигнализация
Автоматизация вентиляции. Схема функциональная автоматизации общеобменной вентиляции
Автоматизация вентиляции. Схема функциональная автоматизации вентиляции блока охлаждения
Автоматизация вентиляции. Схема электрическая принципиальная
Автоматизация вентиляции. Схема внешних проводок ЩАВ
План разводки кабелей
Зануление оборудования
Схема принципиальная трубопроводов топлива и масла
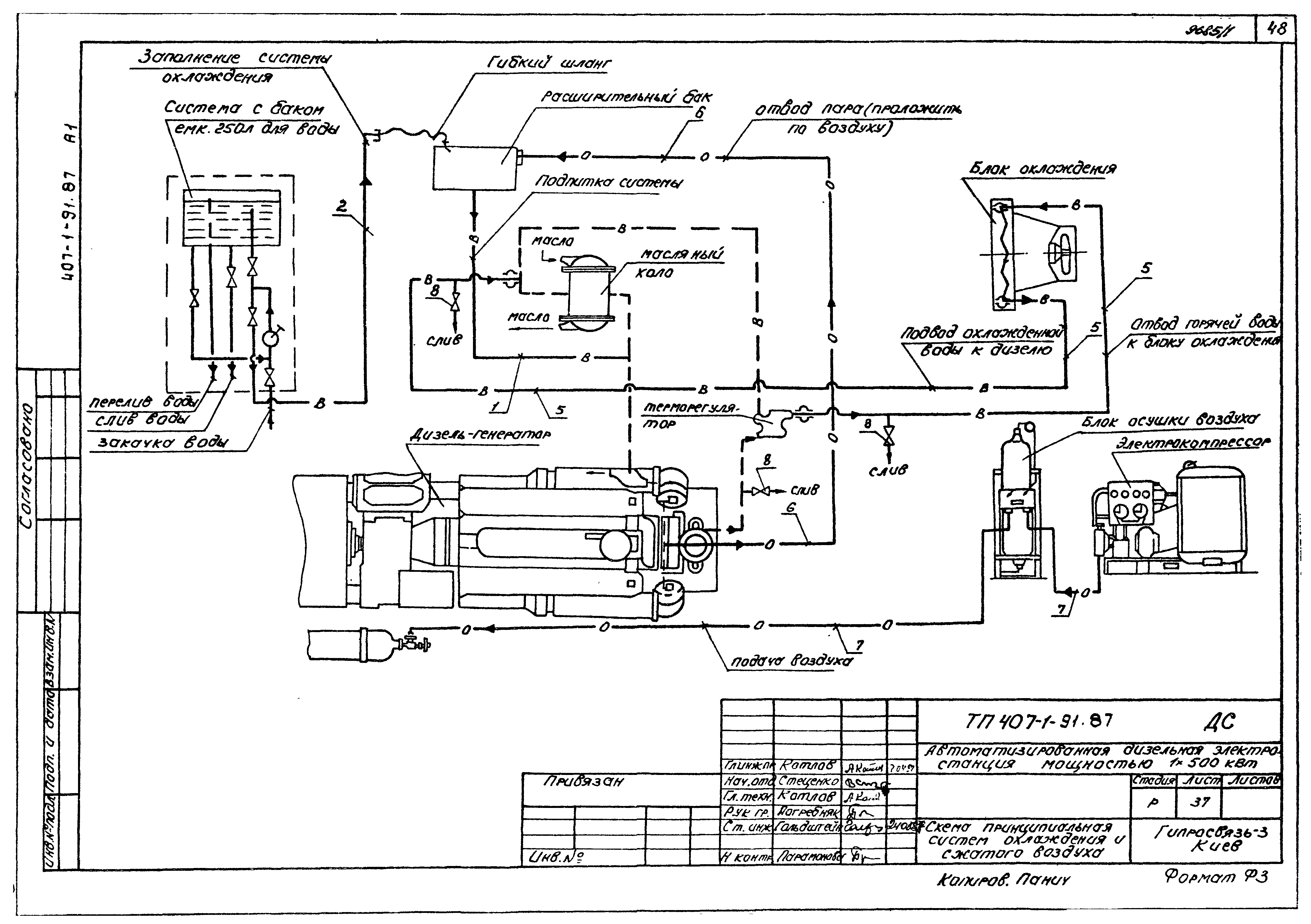
Схема принципиальная систем охлаждения сжатого воздуха
Схема монтажная технологических трубопроводов
Трубопровод выхлопной
Труба вытяжная
Разработан: Гипросвязь - 3
Утверждён:13.04.1987 Минсвязи СССР (USSR Minsvyazi 186)
Расположен в:Техническая документация Строительство Справочные документы Типовые строительные конструкции, изделия и узлы Общероссийский строительный каталог Промышленные предприятия, здания и сооружения Предприятия, здания и сооружения промышленности и электроэнергетики Электроэнергетика Электростанции угольные, газомазутные и дизельные Электростанции дизельные
Заменяет собой:
  • Типовой проект 407-1-86 «Автоматизированная дизельная электростанция мощностью 1х500 кВт»
Типовой проект 407-1-91.87Типовой проект 407-1-91.87Типовой проект 407-1-91.87Типовой проект 407-1-91.87Типовой проект 407-1-91.87Типовой проект 407-1-91.87Типовой проект 407-1-91.87Типовой проект 407-1-91.87Типовой проект 407-1-91.87Типовой проект 407-1-91.87Типовой проект 407-1-91.87Типовой проект 407-1-91.87Типовой проект 407-1-91.87Типовой проект 407-1-91.87Типовой проект 407-1-91.87Типовой проект 407-1-91.87Типовой проект 407-1-91.87Типовой проект 407-1-91.87Типовой проект 407-1-91.87Типовой проект 407-1-91.87Типовой проект 407-1-91.87Типовой проект 407-1-91.87Типовой проект 407-1-91.87Типовой проект 407-1-91.87Типовой проект 407-1-91.87Типовой проект 407-1-91.87Типовой проект 407-1-91.87Типовой проект 407-1-91.87Типовой проект 407-1-91.87Типовой проект 407-1-91.87Типовой проект 407-1-91.87Типовой проект 407-1-91.87Типовой проект 407-1-91.87Типовой проект 407-1-91.87Типовой проект 407-1-91.87Типовой проект 407-1-91.87Типовой проект 407-1-91.87Типовой проект 407-1-91.87Типовой проект 407-1-91.87Типовой проект 407-1-91.87Типовой проект 407-1-91.87Типовой проект 407-1-91.87Типовой проект 407-1-91.87Типовой проект 407-1-91.87Типовой проект 407-1-91.87Типовой проект 407-1-91.87Типовой проект 407-1-91.87Типовой проект 407-1-91.87Типовой проект 407-1-91.87Типовой проект 407-1-91.87Типовой проект 407-1-91.87Типовой проект 407-1-91.87Типовой проект 407-1-91.87Типовой проект 407-1-91.87Типовой проект 407-1-91.87

© 2013 Ёшкин Кот :-) Карта сайта