Информационная система
«Ёшкин Кот»

Скачать базу одним архивом
Скачать обновления
История создания базы
Карта сайта

Скачать Шифр А4-92 Установка комплектных трансформаторных подстанций с масляным заполнением на 630 и 1000 кВА смешанного исполнения Хмельницкого завода трансформаторных подстанций. Материалы для проектирования и рабочие чертежи

Дата актуализации: 10.08.2017

Шифр А4-92

Установка комплектных трансформаторных подстанций с масляным заполнением на 630 и 1000 кВА смешанного исполнения Хмельницкого завода трансформаторных подстанций. Материалы для проектирования и рабочие чертежи

Обозначение: Шифр А4-92
Обозначение англ: А4-92
Статус:cправочные материалы, мп, тпр
Название рус.:Установка комплектных трансформаторных подстанций с масляным заполнением на 630 и 1000 кВА смешанного исполнения Хмельницкого завода трансформаторных подстанций. Материалы для проектирования и рабочие чертежи
Дата добавления в базу:01.10.2014
Дата актуализации:05.05.2017
Дата введения:01.09.1992
Оглавление:А4-92 Содержание
А4-92-01ПЗ Пояснительная записка
А4-92-02 Подстанция трансформаторная КТП-630-1000/10/0,4-84-У1 (РУНН-3) с напольным шкафом ввода ШВВ-2У1. Вариант 1. Габаритный чертеж
А4-92-03 Подстанция трансформаторная КТП-630-1000/10/0,4-84-У1 (РУНН-3) с навесным шкафом ввода ВВ-1. Вариант 1. Габаритный чертеж
А4-92-04 Подстанция трансформаторная КТП-630-1000/10/0,4-84-У1 (РУНН-3) с напольным шкафом ввода ШВВ-2У1. Вариант 2. Габаритный чертеж
А4-92-05 Подстанция трансформаторная КТП-630-1000/10/0,4-84-У1 (РУНН-3) с навесным шкафом ввода ВВ-1. Вариант 2. Габаритный чертеж
А4-92-06 Шкаф ШВВ-2У1. Габаритный чертеж
А4-92-07 Шкафы ШВН и ШНЛ. Габаритный чертеж
А4-92-08 Таблица выбора чертежей установки КТП
А4-92-09 Установка КТП-630 кВА со шкафом ввода ШВВ-2У1. Правое исполнение. Вариант 1
А4-92-10 Установка КТП-630 кВА со шкафом ввода ШВВ-2У1. Левое исполнение. Вариант 1
А4-92-11 Установка КТП-630 кВА с глухим вводом. Правое исполнение. Вариант 1
А4-92-12 Установка КТП-630 кВА с глухим вводом. Левое исполнение. Вариант 1
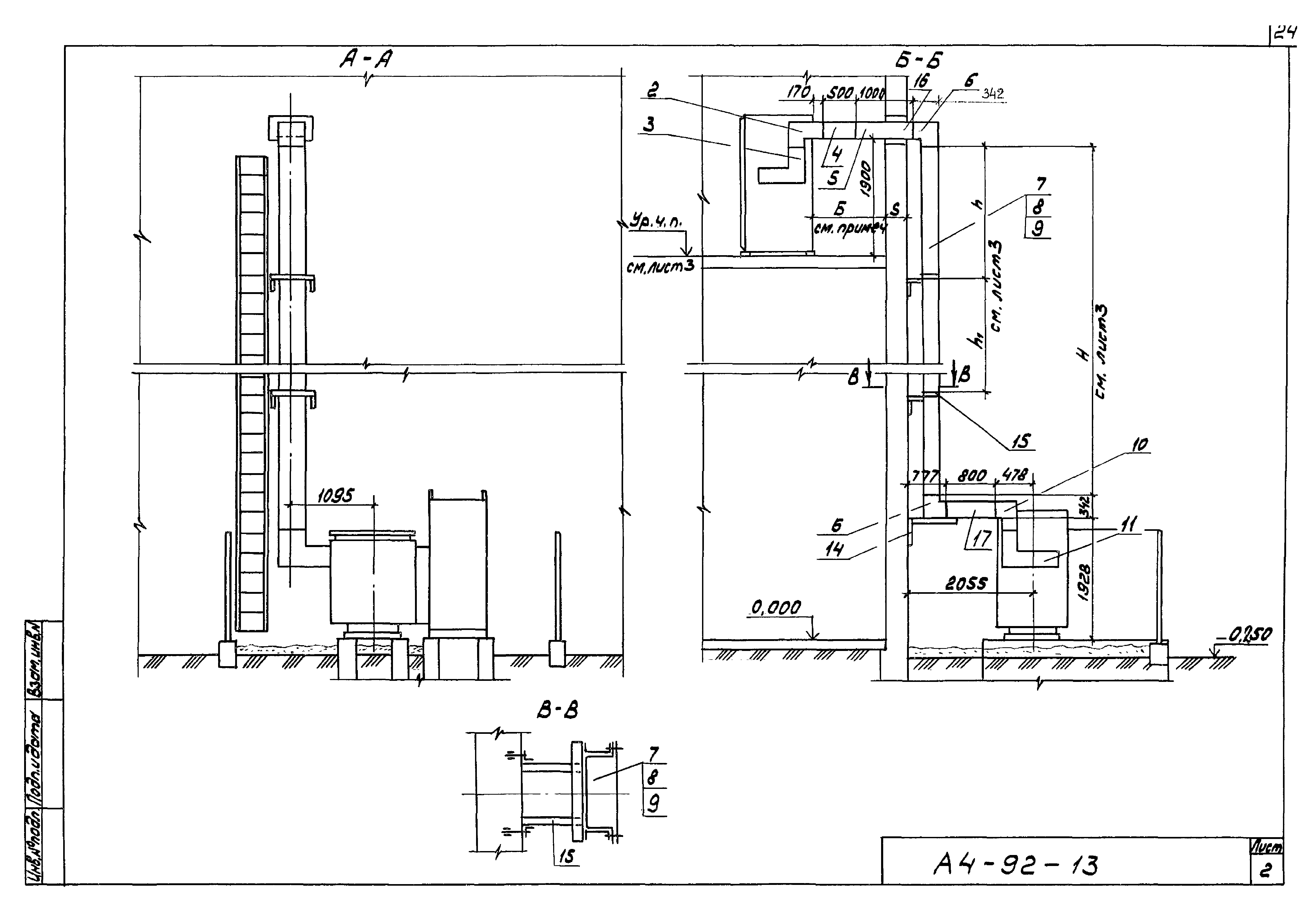
А4-92-13 Установка КТП-630 кВА со шкафом ввода ШВВ-2У1. Правое исполнение. Вариант 2
А4-92-14 Установка КТП-630 кВА со шкафом ввода ШВВ-2У1. Левое исполнение. Вариант 2
А4-92-15 Установка КТП-630 кВА с глухим вводом. Правое исполнение. Вариант 2
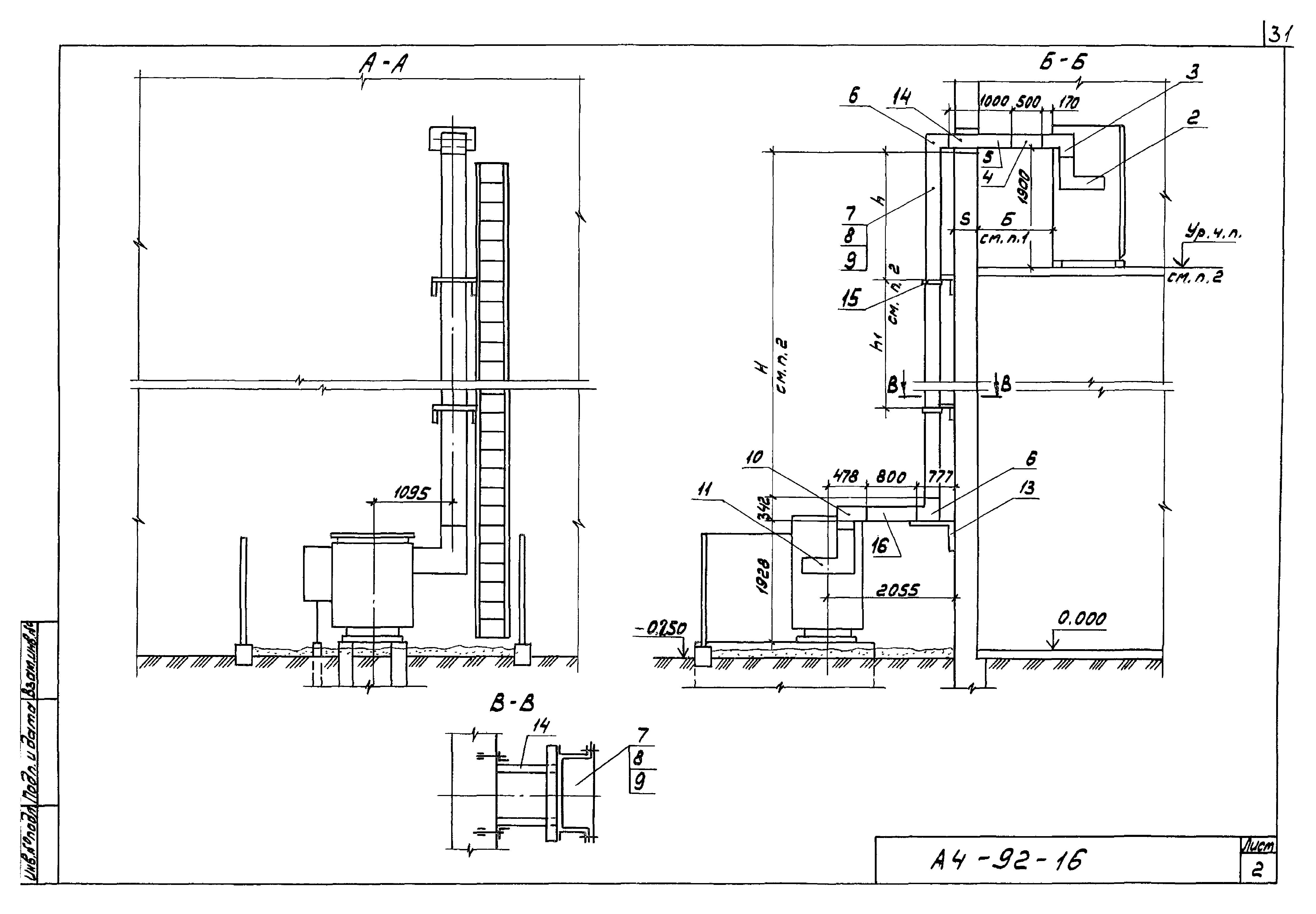
А4-92-16 Установка КТП-630 кВА с глухим вводом. Левое исполнение. Вариант 2
А4-92-17 Установка КТП-1000 кВА со шкафом ввода ШВВ-2У1. Правое исполнение. Вариант 1
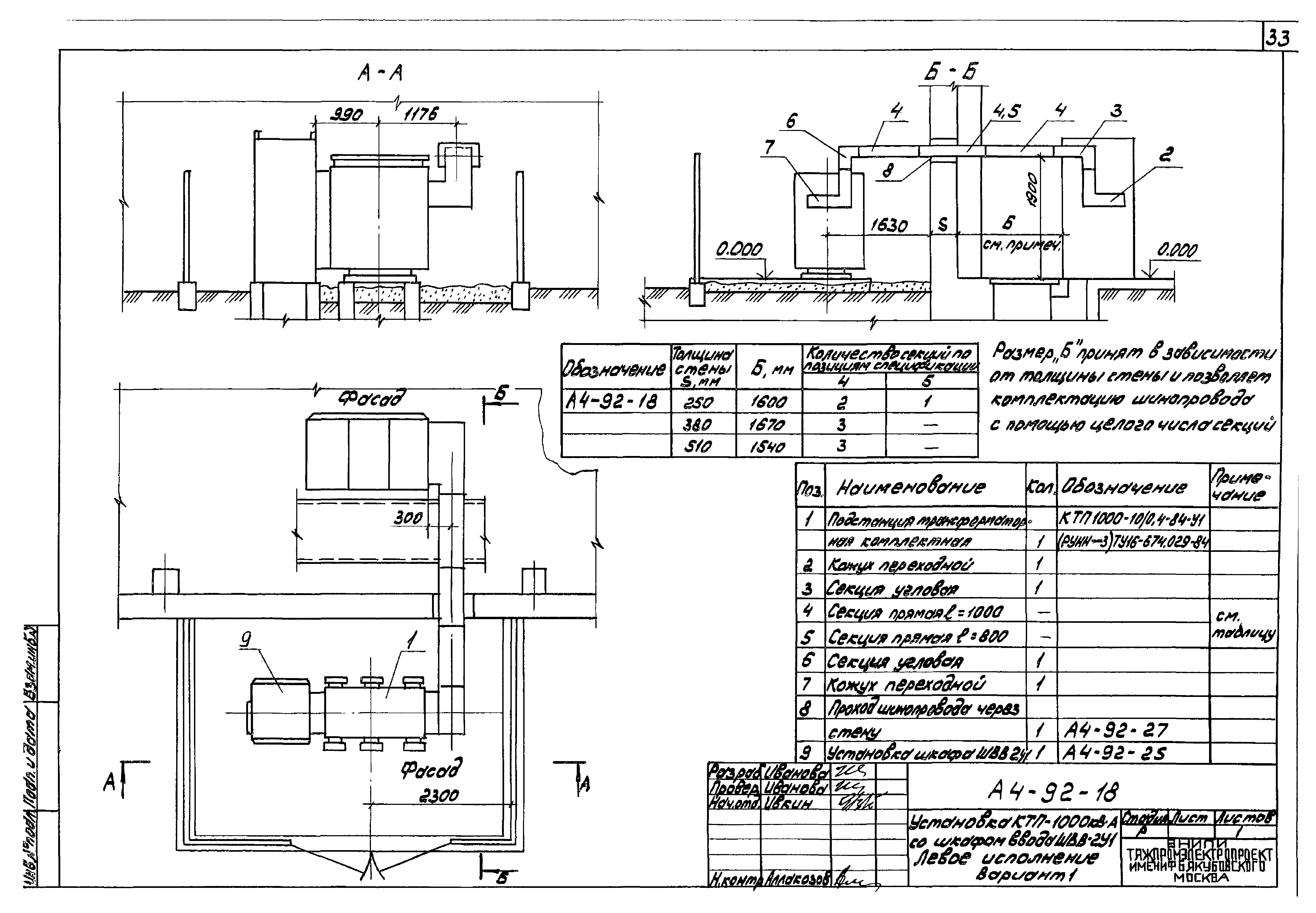
А4-92-18 Установка КТП-1000 кВА со шкафом ввода ШВВ-2У1. Левое исполнение. Вариант 1
А4-92-19 Установка КТП-1000 кВА с глухим вводом. Правое исполнение. Вариант 1
А4-92-20 Установка КТП-1000 кВА с глухим вводом. Левое исполнение. Вариант 1
А4-92-21 Установка КТП-1000 кВА со шкафом ввода ШВВ-2У1. Правое исполнение. Вариант 2
А4-92-22 Установка КТП-1000 кВА со шкафом ввода ШВВ-2У1. Левое исполнение. Вариант 2
А4-92-23 Установка КТП-1000 кВА с глухим вводом. Правое исполнение. Вариант 2
А4-92-24 Установка КТП-1000 кВА с глухим вводом. Левое исполнение. Вариант 2
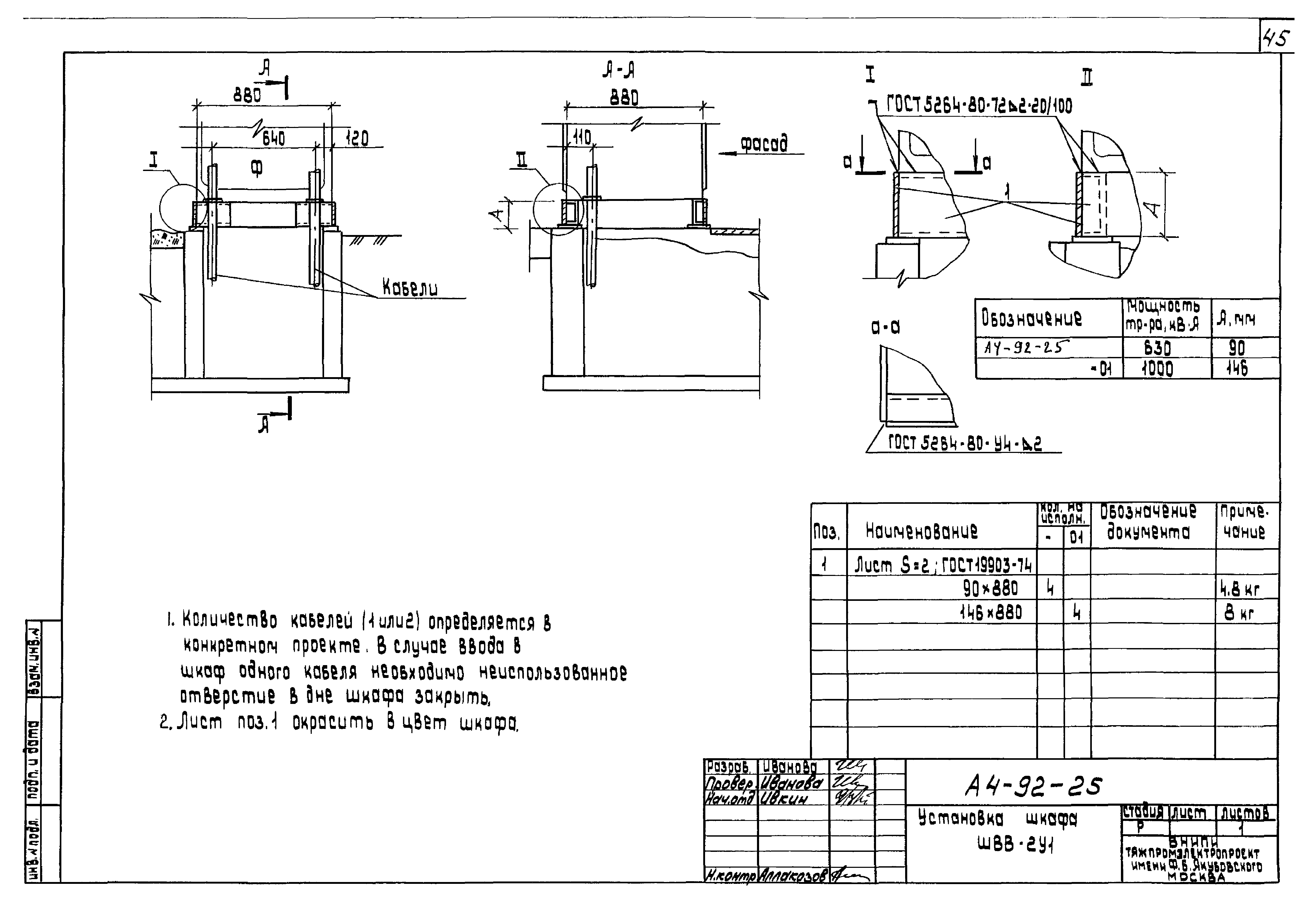
А4-92-25 Установка шкафа ШВВ-2У1
А4-92-26 Установка шкафов РУНН
А4-92-27 Проход шинопровода через стену
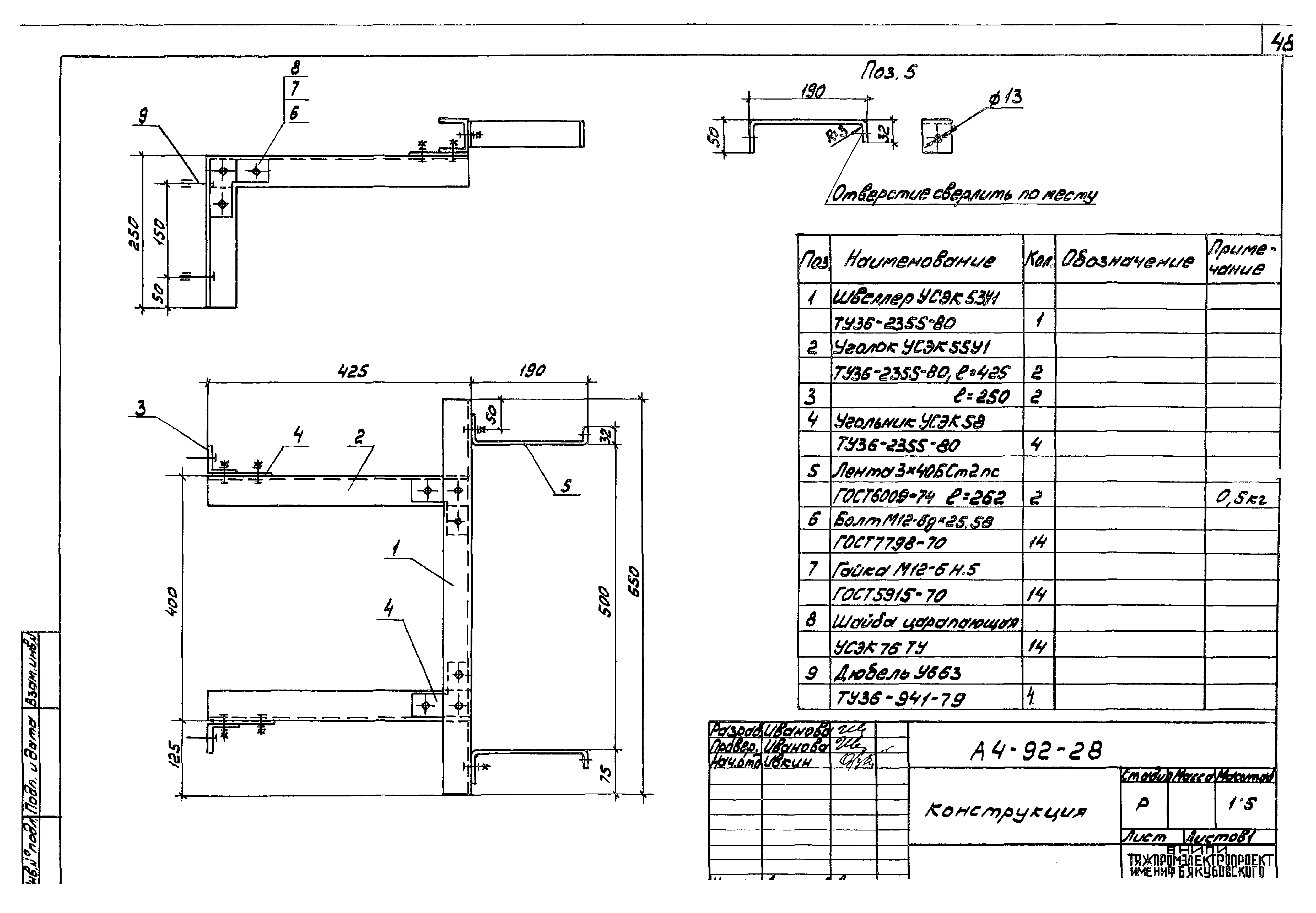
А4-92-28 Конструкция
А4-92-29 Конструкция
А4-92-30 Конструкция
А4-92-39 Требования к строительным заданиям
А4-92-40 Расположение электрооборудования в осях 7…9; 13…15 (пример)
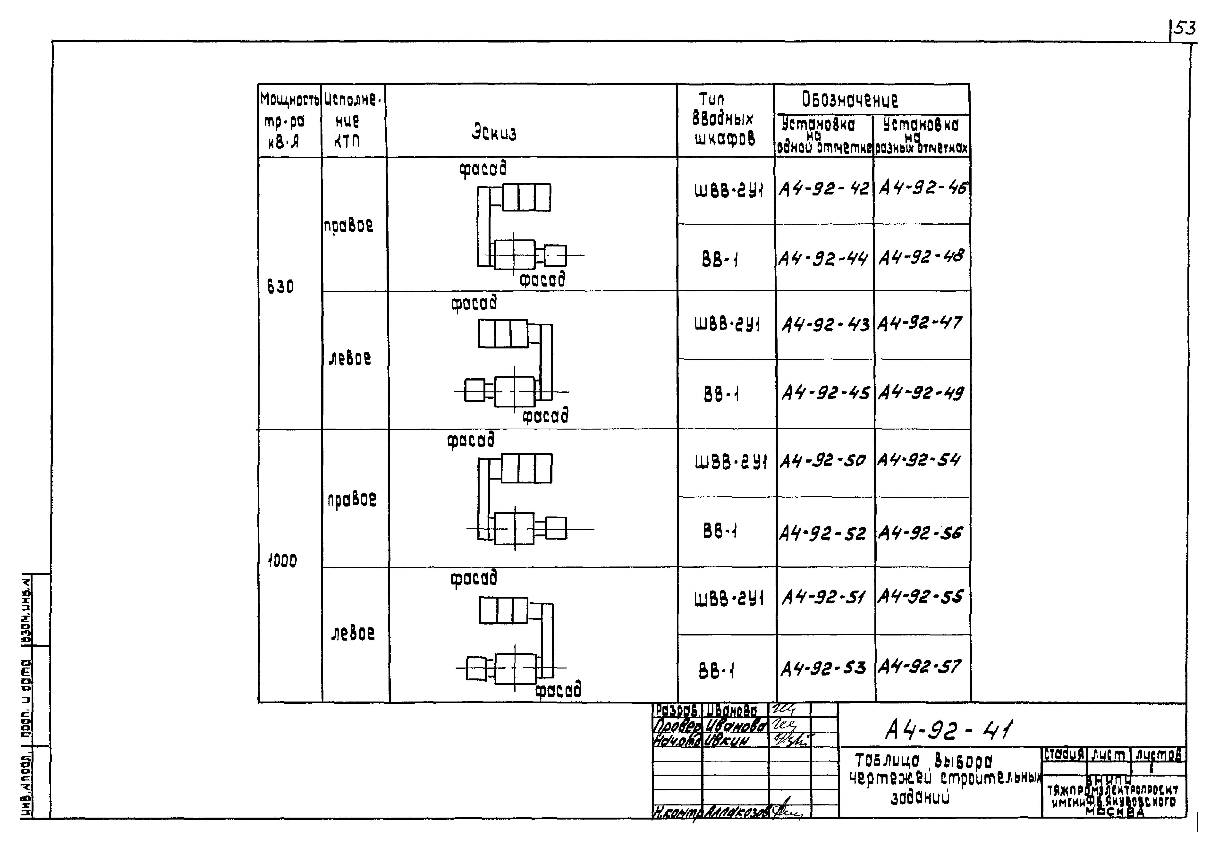
А4-92-41 Таблица выбора чертежей строительных заданий
А4-92-42 Строительное задание на установку КТП-630 кВА со шкафом ввода ШВВ-2У1. Правое исполнение. Вариант 1
А4-92-43 Строительное задание на установку КТП-630 кВА со шкафом ввода ШВВ-2У1. Левое исполнение. Вариант 1
А4-92-44 Строительное задание на установку КТП-630 кВА с глухим вводом. Правое исполнение. Вариант 1
А4-92-45 Строительное задание на установку КТП-630 кВА с глухим вводом. Левое исполнение. Вариант 1
А4-92-46 Строительное задание на установку КТП-630 кВА со шкафом ввода ШВВ-2У1. Правое исполнение. Вариант 2
А4-92-47 Строительное задание на установку КТП-630 кВА со шкафом ввода ШВВ-2У1. Левое исполнение. Вариант 2
А4-92-48 Строительное задание на установку КТП-630 кВА с глухим вводом. Правое исполнение. Вариант 2
А4-92-49 Строительное задание на установку КТП-630 кВА с глухим вводом. Левое исполнение. Вариант 2
А4-92-50 Строительное задание на установку КТП-1000 кВА со шкафом ввода ШВВ-2У1. Правое исполнение. Вариант 1
А4-92-51 Строительное задание на установку КТП-1000 кВА со шкафом ввода ШВВ-2У1. Левое исполнение. Вариант 1
А4-92-52 Строительное задание на установку КТП-1000 кВА с глухим вводом. Правое исполнение. Вариант 1
А4-92-53 Строительное задание на установку КТП-1000 кВА с глухим вводом. Левое исполнение. Вариант 1
А4-92-54 Строительное задание на установку КТП-1000 кВА со шкафом ввода ШВВ-2У1. Правое исполнение. Вариант 2
А4-92-55 Строительное задание на установку КТП-1000 кВА со шкафом ввода ШВВ-2У1. Левое исполнение. Вариант 2
А4-92-56 Строительное задание на установку КТП-1000 кВА с глухим вводом. Правое исполнение. Вариант 2
А4-92-57 Строительное задание на установку КТП-1000 кВА с глухим вводом. Левое исполнение. Вариант 2
А4-92-58 Разрезы В-В - Ж-Ж и нагрузки от оборудования КТП
А4-92-59 Строительное задание на проем для шинопровода
А4-92-60 Строительное задание на заглубленный маслоприемник под трансформатор 630 и 1000 кВА
Разработан: ВНИПИ Тяжпромэлектропроект им. Ф.Б. Якубовского
Утверждён:27.08.1992 ВНИПИ Тяжпромэлектропроект им. Ф.Б. Якубовского (F.B.Yakubovskiy Tyazhpromelektroproject VNIPI 62)
Расположен в:Техническая документация Строительство Справочные документы Типовые строительные конструкции, изделия и узлы Разработанные другими министерствами, ведомствами и организациями
Шифр А4-92Шифр А4-92Шифр А4-92Шифр А4-92Шифр А4-92Шифр А4-92Шифр А4-92Шифр А4-92Шифр А4-92Шифр А4-92Шифр А4-92Шифр А4-92Шифр А4-92Шифр А4-92Шифр А4-92Шифр А4-92Шифр А4-92Шифр А4-92Шифр А4-92Шифр А4-92Шифр А4-92Шифр А4-92Шифр А4-92Шифр А4-92Шифр А4-92Шифр А4-92Шифр А4-92Шифр А4-92Шифр А4-92Шифр А4-92Шифр А4-92Шифр А4-92Шифр А4-92Шифр А4-92Шифр А4-92Шифр А4-92Шифр А4-92Шифр А4-92Шифр А4-92Шифр А4-92Шифр А4-92Шифр А4-92Шифр А4-92Шифр А4-92Шифр А4-92Шифр А4-92Шифр А4-92Шифр А4-92Шифр А4-92Шифр А4-92Шифр А4-92Шифр А4-92Шифр А4-92Шифр А4-92Шифр А4-92Шифр А4-92Шифр А4-92Шифр А4-92Шифр А4-92Шифр А4-92Шифр А4-92Шифр А4-92Шифр А4-92Шифр А4-92Шифр А4-92Шифр А4-92Шифр А4-92Шифр А4-92Шифр А4-92Шифр А4-92Шифр А4-92Шифр А4-92Шифр А4-92Шифр А4-92Шифр А4-92Шифр А4-92Шифр А4-92Шифр А4-92Шифр А4-92Шифр А4-92

© 2013 Ёшкин Кот :-) Карта сайта