Информационная система
«Ёшкин Кот»

Скачать базу одним архивом
Скачать обновления
История создания базы
Карта сайта

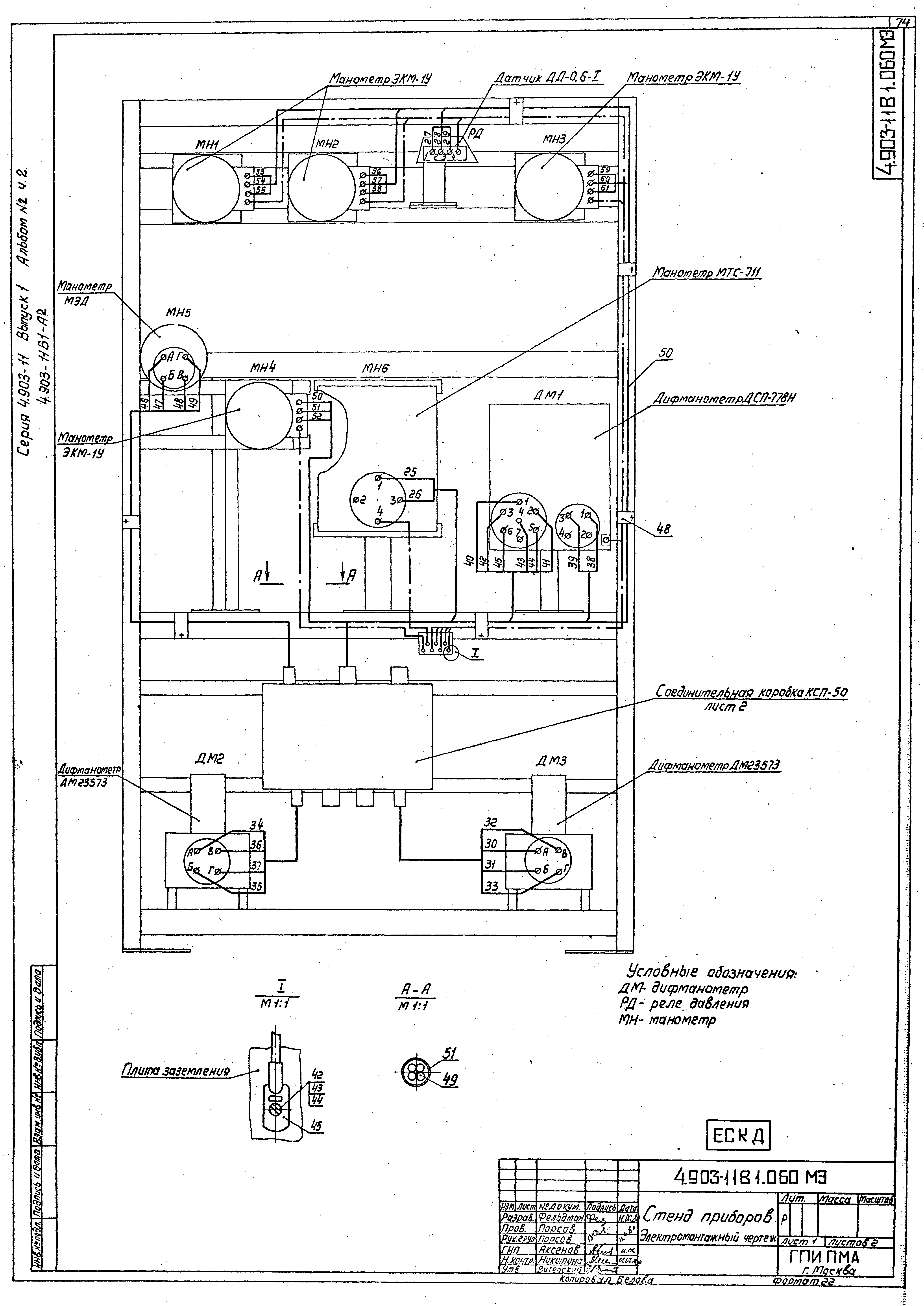
Скачать Серия 4.903-11 Альбом 2. Часть 2. Контроль и автоматика. Рабочие чертежи

Дата актуализации: 10.08.2017

Серия 4.903-11

Альбом 2. Часть 2. Контроль и автоматика. Рабочие чертежи

Обозначение: Серия 4.903-11
Обозначение англ: Series 4.903-11
Статус:не определен законодательством
Название рус.:Альбом 2. Часть 2. Контроль и автоматика. Рабочие чертежи
Дата добавления в базу:01.09.2013
Дата актуализации:05.05.2017
Дата введения:12.06.1980
Разработан: ГПИ Проектмонтажавтоматика Минмонтажспецстроя СССР
Утверждён:12.06.1980 Минмонтажспецстрой СССР (USSR Minmontazhspetsstroy )
Расположен в:Техническая документация Строительство Справочные документы Типовые строительные конструкции, изделия и узлы Общероссийский строительный каталог Строительные конструкции, изделия и узлы зданий и сооружений для всех видов строительства Инженерное оборудование Инженерное оборудование; изделия и узлы инженерного оборудования зданий и сооружений Теплоснабжение Котельное оборудование
Серия 4.903-11Серия 4.903-11Серия 4.903-11Серия 4.903-11Серия 4.903-11Серия 4.903-11Серия 4.903-11Серия 4.903-11Серия 4.903-11Серия 4.903-11Серия 4.903-11Серия 4.903-11Серия 4.903-11Серия 4.903-11Серия 4.903-11Серия 4.903-11Серия 4.903-11Серия 4.903-11Серия 4.903-11Серия 4.903-11Серия 4.903-11Серия 4.903-11Серия 4.903-11Серия 4.903-11Серия 4.903-11Серия 4.903-11Серия 4.903-11Серия 4.903-11Серия 4.903-11Серия 4.903-11Серия 4.903-11Серия 4.903-11Серия 4.903-11Серия 4.903-11Серия 4.903-11Серия 4.903-11Серия 4.903-11Серия 4.903-11

© 2013 Ёшкин Кот :-) Карта сайта