Информационная система
«Ёшкин Кот»

Скачать базу одним архивом
Скачать обновления
История создания базы
Карта сайта

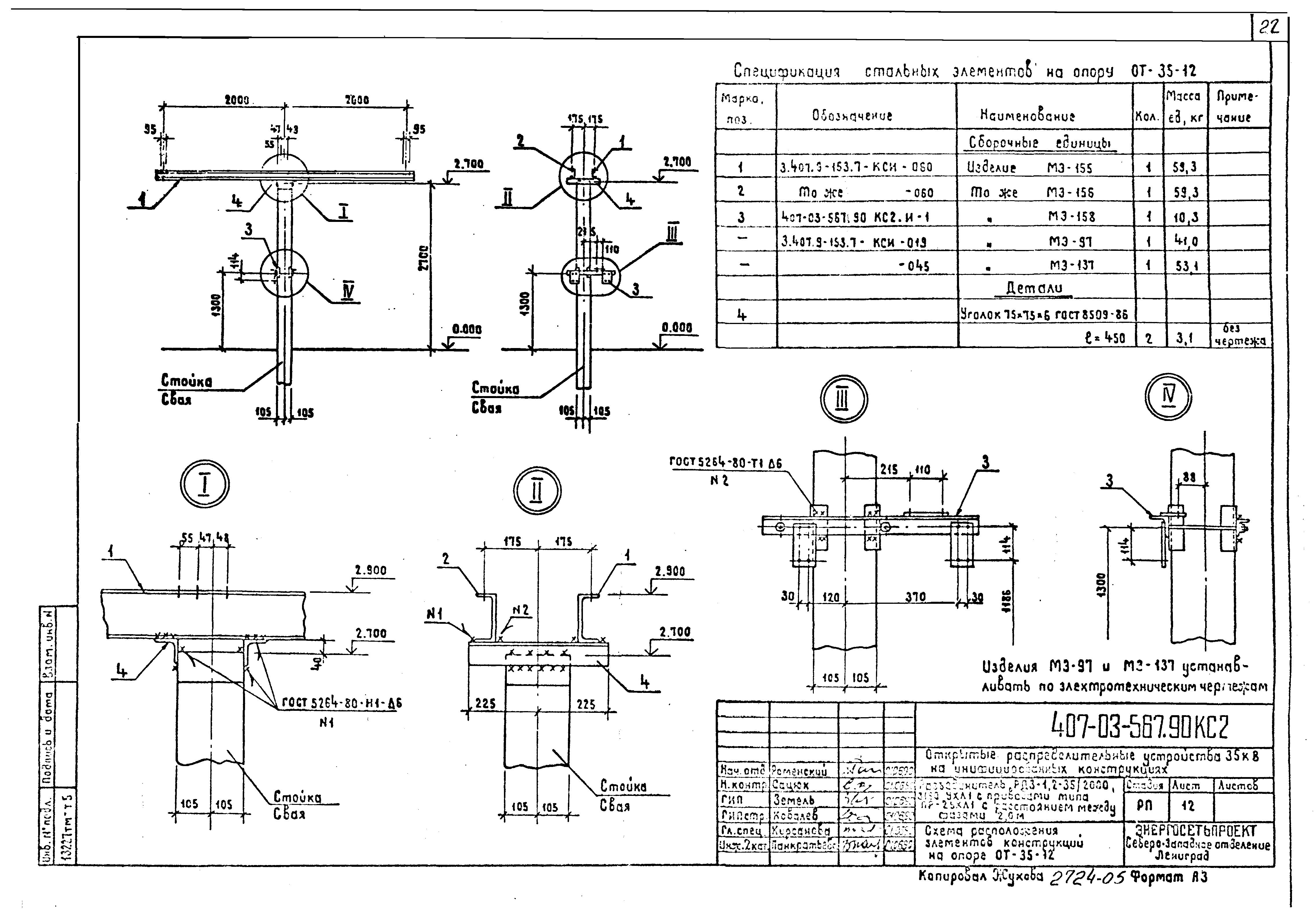
Скачать Типовые материалы для проектирования 407-03-567.90 Альбом 5. Строительная часть. Опоры под оборудование

Дата актуализации: 10.08.2017

Типовые материалы для проектирования 407-03-567.90

Альбом 5. Строительная часть. Опоры под оборудование

Обозначение: Типовые материалы для проектирования 407-03-567.90
Обозначение англ: 407-03-567.90
Статус:cправочные материалы, мп, тпр
Название рус.:Альбом 5. Строительная часть. Опоры под оборудование
Дата добавления в базу:01.09.2013
Дата актуализации:05.05.2017
Разработан: Севзапэнергосетьпроект
Утверждён:30.05.1990 Минэнерго СССР (USSR Minenergo 36)
Издан: Энергосетьпроект (1990 г. )
Расположен в:Техническая документация Строительство Справочные документы Типовые строительные конструкции, изделия и узлы Общероссийский строительный каталог Промышленные предприятия, здания и сооружения Предприятия, здания и сооружения промышленности и электроэнергетики Электроэнергетика Устройства и подстанции распределительные
Типовые материалы для проектирования 407-03-567.90Типовые материалы для проектирования 407-03-567.90Типовые материалы для проектирования 407-03-567.90Типовые материалы для проектирования 407-03-567.90Типовые материалы для проектирования 407-03-567.90Типовые материалы для проектирования 407-03-567.90Типовые материалы для проектирования 407-03-567.90Типовые материалы для проектирования 407-03-567.90Типовые материалы для проектирования 407-03-567.90Типовые материалы для проектирования 407-03-567.90Типовые материалы для проектирования 407-03-567.90Типовые материалы для проектирования 407-03-567.90Типовые материалы для проектирования 407-03-567.90Типовые материалы для проектирования 407-03-567.90Типовые материалы для проектирования 407-03-567.90Типовые материалы для проектирования 407-03-567.90Типовые материалы для проектирования 407-03-567.90Типовые материалы для проектирования 407-03-567.90Типовые материалы для проектирования 407-03-567.90Типовые материалы для проектирования 407-03-567.90Типовые материалы для проектирования 407-03-567.90Типовые материалы для проектирования 407-03-567.90Типовые материалы для проектирования 407-03-567.90Типовые материалы для проектирования 407-03-567.90Типовые материалы для проектирования 407-03-567.90Типовые материалы для проектирования 407-03-567.90Типовые материалы для проектирования 407-03-567.90Типовые материалы для проектирования 407-03-567.90Типовые материалы для проектирования 407-03-567.90Типовые материалы для проектирования 407-03-567.90Типовые материалы для проектирования 407-03-567.90Типовые материалы для проектирования 407-03-567.90Типовые материалы для проектирования 407-03-567.90Типовые материалы для проектирования 407-03-567.90Типовые материалы для проектирования 407-03-567.90Типовые материалы для проектирования 407-03-567.90Типовые материалы для проектирования 407-03-567.90Типовые материалы для проектирования 407-03-567.90Типовые материалы для проектирования 407-03-567.90Типовые материалы для проектирования 407-03-567.90Типовые материалы для проектирования 407-03-567.90Типовые материалы для проектирования 407-03-567.90Типовые материалы для проектирования 407-03-567.90Типовые материалы для проектирования 407-03-567.90Типовые материалы для проектирования 407-03-567.90Типовые материалы для проектирования 407-03-567.90

© 2013 Ёшкин Кот :-) Карта сайта