Информационная система
«Ёшкин Кот»

Скачать базу одним архивом
Скачать обновления
История создания базы
Карта сайта

Скачать ОСТ 26-02-1401-76 Тарелки клапанные прямоточные для аппаратов колонного типа. Параметры, конструкция и основные размеры

Дата актуализации: 10.08.2017

ОСТ 26-02-1401-76

Тарелки клапанные прямоточные для аппаратов колонного типа. Параметры, конструкция и основные размеры

Обозначение: ОСТ 26-02-1401-76
Обозначение англ: OST 26-02-1401-76
Статус:заменен
Название рус.:Тарелки клапанные прямоточные для аппаратов колонного типа. Параметры, конструкция и основные размеры
Дата добавления в базу:01.09.2013
Дата актуализации:05.05.2017
Дата введения:01.01.1990
Область применения:Стандарт распространяется на ректификационные клапанные прямоточные одно- и двухпоточные тарелки для колонных аппаратов диаметром от 1000 до 9000 мм, работающих под вакуумом, при атмосферном или повышенном давлении установок нефтеперерабатывающей, нефтехимической и других сметных отраслей промышленности.
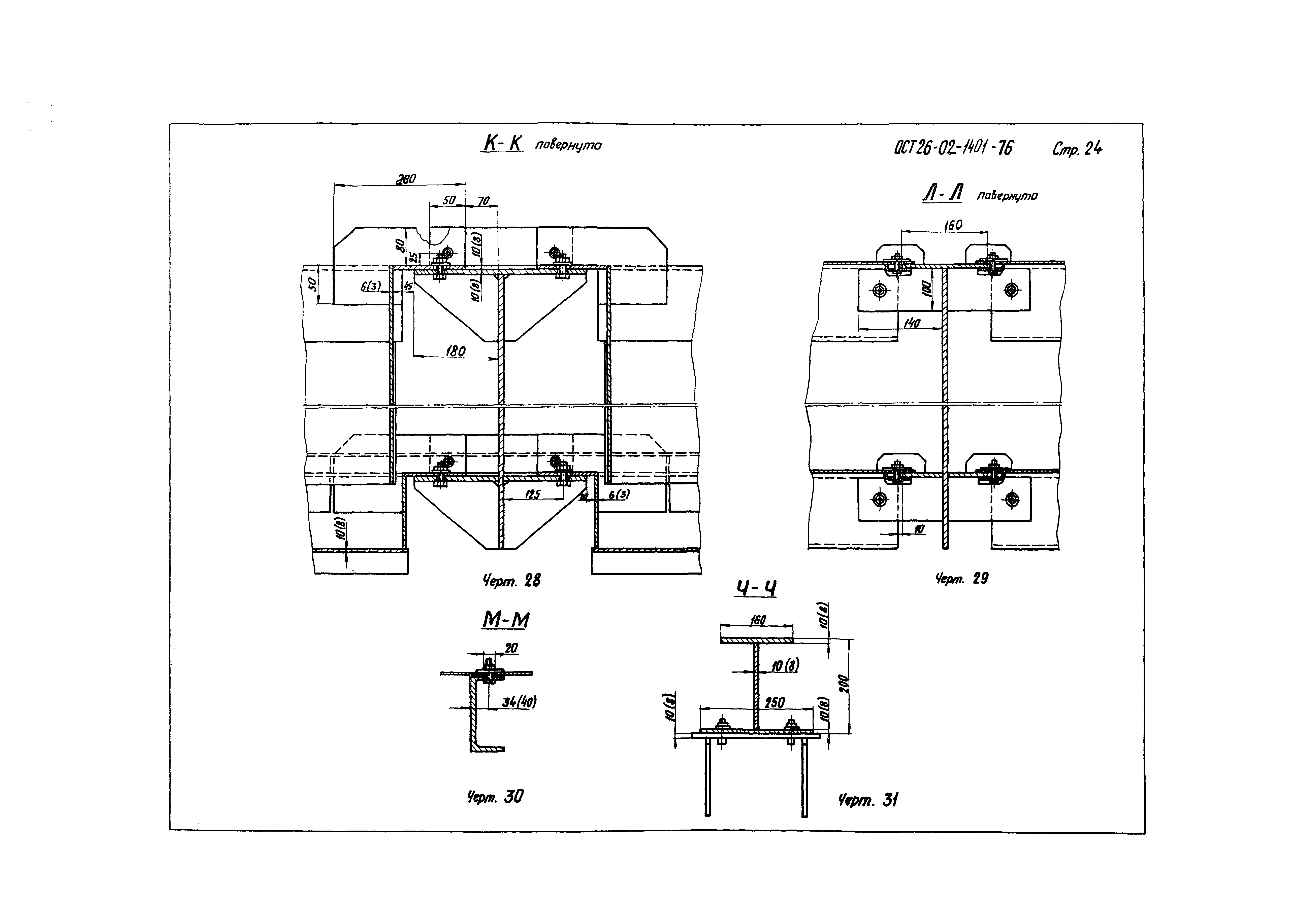
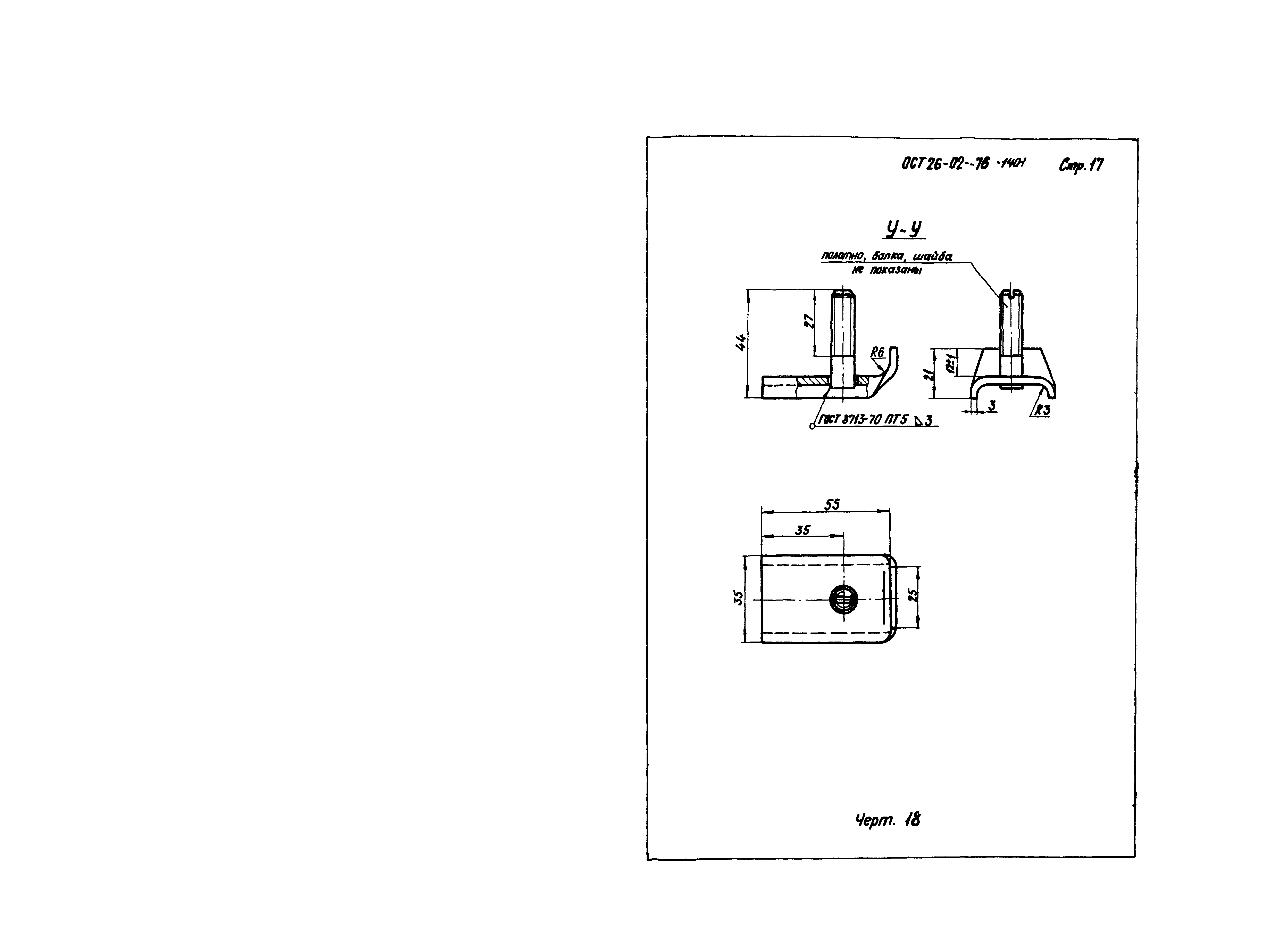
Оглавление:1. Основные параметры
2. Конструкция и основные размеры
3. Технические требования
Разработан: ВНИИнефтемаш
Утверждён: ВПО Союзнефтехиммаш
Принят: Управление оборудования Миннефтехимпрома
Расположен в:Техническая документация Экология ДОБЫЧА И ПЕРЕРАБОТКА НЕФТИ, ГАЗА И СМЕЖНЫЕ ПРОИЗВОДСТВА Оборудование для нефтяной и газовой промышленности Оборудование для нефтяной и газовой промышленности прочее Строительство Стандарты Отраслевые стандарты и технические условия Отраслевые стандарты
Заменяет собой:
  • ОН 26-02-29-66 «Тарелки ректификационные клапанные прямоточные»
  • ГОСТ 16452-79 «Тарелки клапанные прямоточные однопоточные для аппаратов колонного типа. Основные параметры и размеры»
Чем заменён:
Нормативные ссылки:
ОСТ 26-02-1401-76ОСТ 26-02-1401-76ОСТ 26-02-1401-76ОСТ 26-02-1401-76ОСТ 26-02-1401-76ОСТ 26-02-1401-76ОСТ 26-02-1401-76ОСТ 26-02-1401-76ОСТ 26-02-1401-76ОСТ 26-02-1401-76ОСТ 26-02-1401-76ОСТ 26-02-1401-76ОСТ 26-02-1401-76ОСТ 26-02-1401-76ОСТ 26-02-1401-76ОСТ 26-02-1401-76ОСТ 26-02-1401-76ОСТ 26-02-1401-76ОСТ 26-02-1401-76ОСТ 26-02-1401-76ОСТ 26-02-1401-76ОСТ 26-02-1401-76ОСТ 26-02-1401-76ОСТ 26-02-1401-76ОСТ 26-02-1401-76ОСТ 26-02-1401-76ОСТ 26-02-1401-76ОСТ 26-02-1401-76ОСТ 26-02-1401-76ОСТ 26-02-1401-76

© 2013 Ёшкин Кот :-) Карта сайта