Скачать Серия 5.903-15 Выпуск 1-4. Блок подпитки внутреннего контура БПНВК-3х90-85. Рабочие чертежиДата актуализации: 10.08.2017 Серия 5.903-15
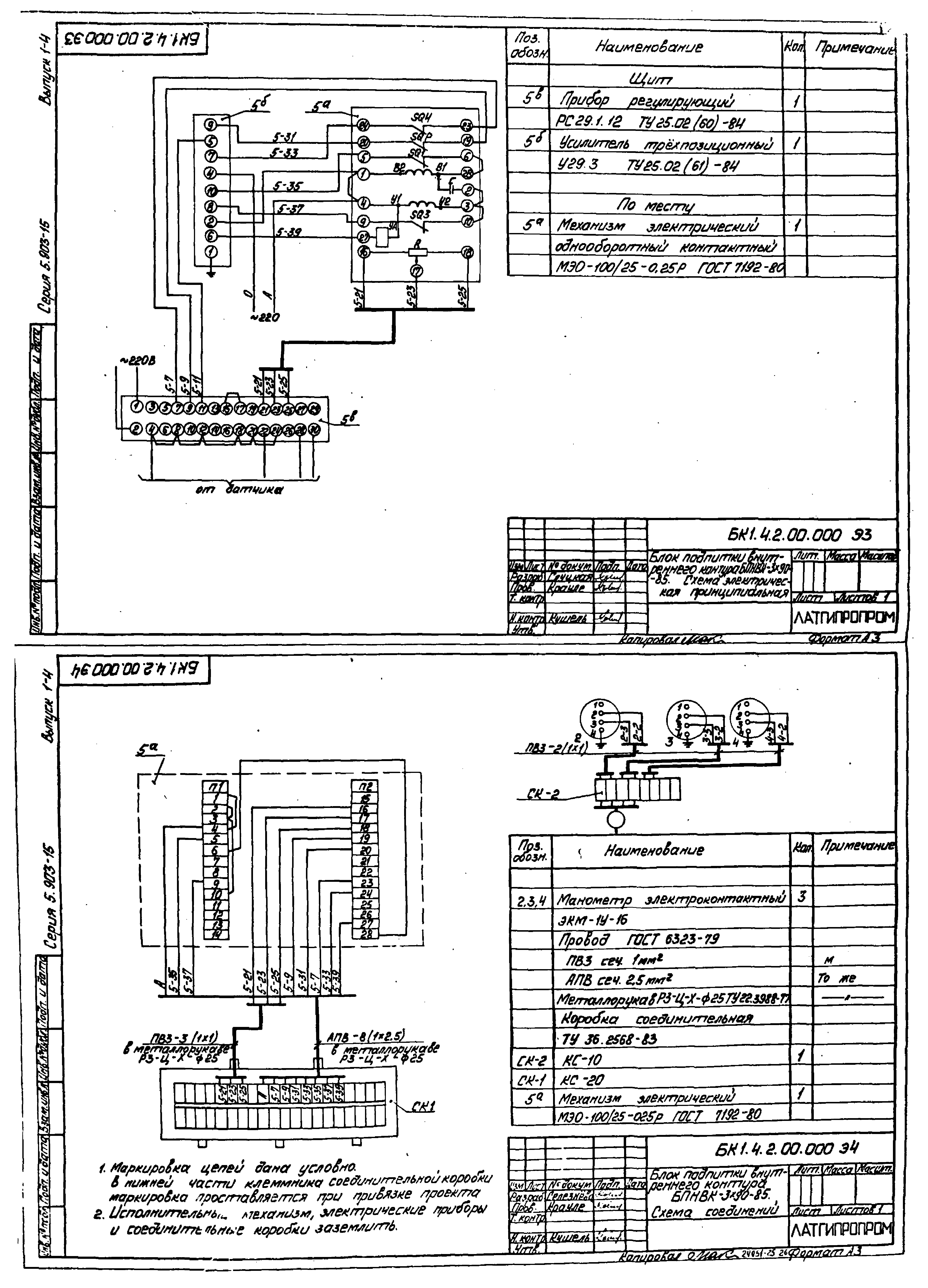
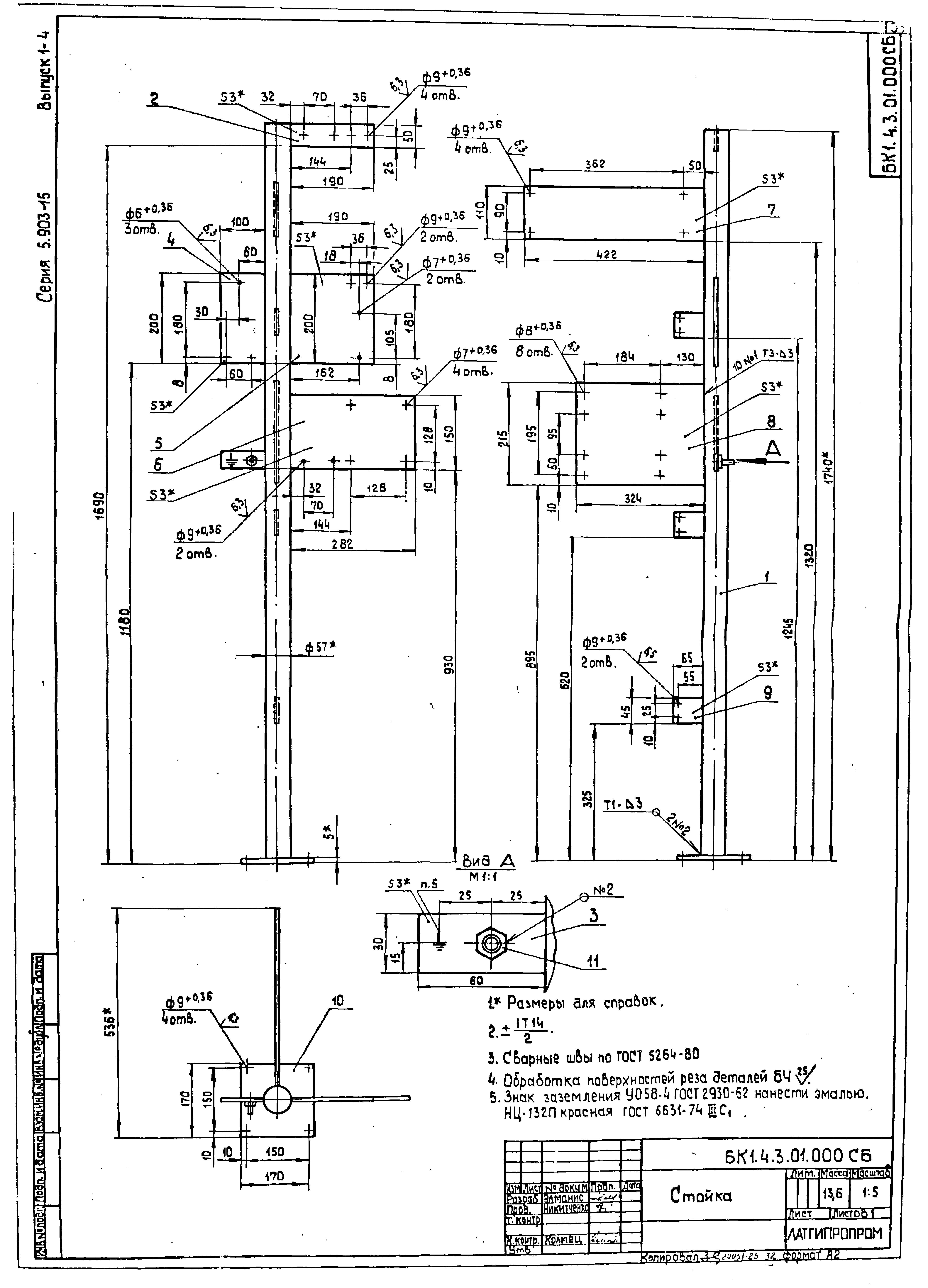
Выпуск 1-4. Блок подпитки внутреннего контура БПНВК-3х90-85. Рабочие чертежиОбозначение: | Серия 5.903-15 | Обозначение англ: | Series 5.903-15 | Статус: | не определен законодательством | Название рус.: | Выпуск 1-4. Блок подпитки внутреннего контура БПНВК-3х90-85. Рабочие чертежи | Дата добавления в базу: | 01.09.2013 | Дата актуализации: | 05.05.2017 | Дата введения: | 01.01.1990 | Разработан: | Латгипропром
| Утверждён: | 22.11.1989 ММСС СССР
| Расположен в: |
|
                                
|