Информационная система
«Ёшкин Кот»

Скачать базу одним архивом
Скачать обновления
История создания базы
Карта сайта

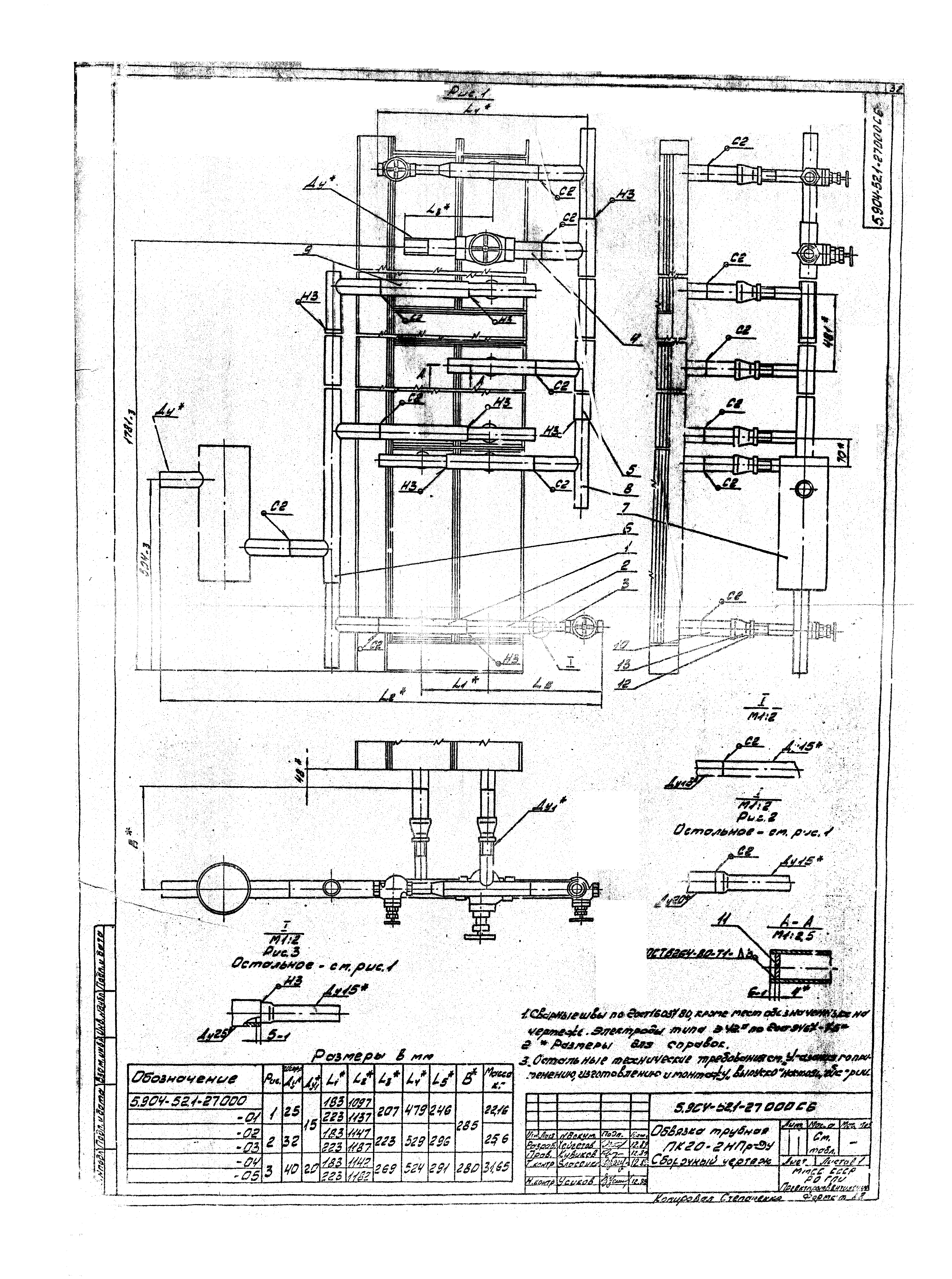
Скачать Серия 5.904-52 Выпуск 1. Трубопроводная обвязка воздухонагревателей приточных камер. Рабочие чертежи

Дата актуализации: 10.08.2017

Серия 5.904-52

Выпуск 1. Трубопроводная обвязка воздухонагревателей приточных камер. Рабочие чертежи

Обозначение: Серия 5.904-52
Обозначение англ: Series 5.904-52
Статус:не определен законодательством
Название рус.:Выпуск 1. Трубопроводная обвязка воздухонагревателей приточных камер. Рабочие чертежи
Дата добавления в базу:01.09.2013
Дата актуализации:05.05.2017
Дата введения:01.04.1990
Разработан: Ростовское отделение ГПИ Проектпромвентиляция Минмонтажспецстроя СССР
Утверждён:22.12.1989 НПО Промвентиляция (375)
Расположен в:Техническая документация Строительство Справочные документы Типовые строительные конструкции, изделия и узлы Общероссийский строительный каталог Строительные конструкции, изделия и узлы зданий и сооружений для всех видов строительства Инженерное оборудование Инженерное оборудование; изделия и узлы инженерного оборудования зданий и сооружений Воздухоснабжение, вентиляция и кондиционирование Приточные камеры и установки, завесы
Серия 5.904-52Серия 5.904-52Серия 5.904-52Серия 5.904-52Серия 5.904-52Серия 5.904-52Серия 5.904-52Серия 5.904-52Серия 5.904-52Серия 5.904-52Серия 5.904-52Серия 5.904-52Серия 5.904-52Серия 5.904-52Серия 5.904-52Серия 5.904-52Серия 5.904-52Серия 5.904-52Серия 5.904-52Серия 5.904-52Серия 5.904-52Серия 5.904-52Серия 5.904-52Серия 5.904-52Серия 5.904-52Серия 5.904-52Серия 5.904-52Серия 5.904-52Серия 5.904-52Серия 5.904-52Серия 5.904-52Серия 5.904-52Серия 5.904-52Серия 5.904-52Серия 5.904-52Серия 5.904-52Серия 5.904-52Серия 5.904-52Серия 5.904-52Серия 5.904-52Серия 5.904-52Серия 5.904-52Серия 5.904-52Серия 5.904-52Серия 5.904-52Серия 5.904-52Серия 5.904-52Серия 5.904-52Серия 5.904-52Серия 5.904-52Серия 5.904-52Серия 5.904-52Серия 5.904-52Серия 5.904-52Серия 5.904-52Серия 5.904-52Серия 5.904-52Серия 5.904-52Серия 5.904-52Серия 5.904-52

© 2013 Ёшкин Кот :-) Карта сайта