Информационная система
«Ёшкин Кот»

Скачать базу одним архивом
Скачать обновления
История создания базы
Карта сайта

Скачать Серия 3.504.1-23 Выпуск 0. Материалы для проектирования

Дата актуализации: 10.08.2017

Серия 3.504.1-23

Выпуск 0. Материалы для проектирования

Обозначение: Серия 3.504.1-23
Обозначение англ: Series 3.504.1-23
Статус:действует
Название рус.:Выпуск 0. Материалы для проектирования
Дата добавления в базу:01.09.2013
Дата актуализации:05.05.2017
Дата введения:01.04.1987
Оглавление:3.504.1-23.0.0000ПЗ Пояснительная записка
3.504.1-23.0.0100 План, разрез I-I; узлы
3.504.1-23.0.0200 Свая-оболочка. Стык звеньев
3.504.1-23.0.0300 Заполнение швов между сваями-ободочками. Пример решения
3.504.1-23.0.0400 Монтажные схемы анкерных тяг
3.504.1-23.0.0500 Швеллерная рама ШР
3.504.1-23.0.0600 Распределительный пояс. Пример решения
3.504.1-23.0.0700 Дренажное устройство. Пример решения
3.504.1-23.0.0800 Железобетонная надстройка Н25.255
3.504.1-23.0.0900 Тумбовый массив ТМ25
3.504.1-23.0.1000 Железобетонная плита надстройки ПО 51.22.1
3.504.1-23.0.1100 Железобетонная плита надстройки ПО 44.22.2
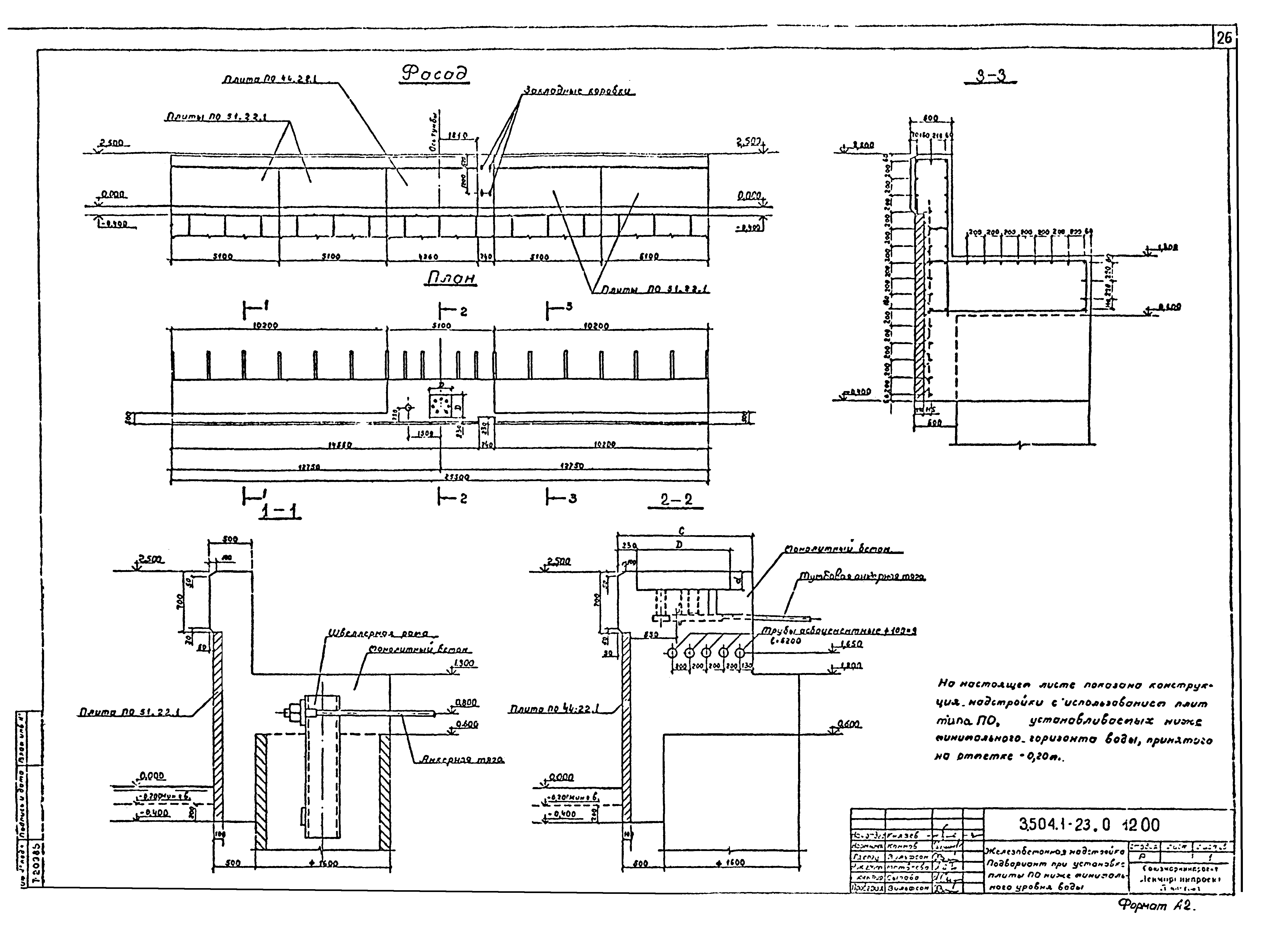
3.504.1-23.0.1200 Железобетонная надстройка. Подвариант при установке плиты ПО ниже минимального уровня воды
3.504.1-23.0.1300 Стык анкерных тяг на накладках
Разработан: ЛенморНИИпроект
Утверждён:26.06.1985 Министерство морского флота СССР (USSR Ministry of the Merchant Marine )
Расположен в:Техническая документация Строительство Справочные документы Типовые строительные конструкции, изделия и узлы Общероссийский строительный каталог Строительные конструкции, изделия и узлы зданий и сооружений для всех видов строительства Конструкции и изделия сооружений и оборудования зданий Надземные сооружения Конструкции и сооружения транспорта Набережные и портовые сооружения, навигационные знаки
Серия 3.504.1-23Серия 3.504.1-23Серия 3.504.1-23Серия 3.504.1-23Серия 3.504.1-23Серия 3.504.1-23Серия 3.504.1-23Серия 3.504.1-23Серия 3.504.1-23Серия 3.504.1-23Серия 3.504.1-23Серия 3.504.1-23Серия 3.504.1-23Серия 3.504.1-23Серия 3.504.1-23Серия 3.504.1-23Серия 3.504.1-23Серия 3.504.1-23Серия 3.504.1-23Серия 3.504.1-23Серия 3.504.1-23Серия 3.504.1-23Серия 3.504.1-23Серия 3.504.1-23Серия 3.504.1-23Серия 3.504.1-23Серия 3.504.1-23Серия 3.504.1-23

© 2013 Ёшкин Кот :-) Карта сайта