Информационная система
«Ёшкин Кот»

Скачать базу одним архивом
Скачать обновления
История создания базы
Карта сайта

Скачать Типовой проект 903-1-239.87 Альбом 6. Силовое электрооборудование. Электрическое освещение. Техническая документация НКУ

Дата актуализации: 10.08.2017

Типовой проект 903-1-239.87

Альбом 6. Силовое электрооборудование. Электрическое освещение. Техническая документация НКУ

Обозначение: Типовой проект 903-1-239.87
Обозначение англ: 903-1-239.87
Статус:не определен законодательством
Название рус.:Альбом 6. Силовое электрооборудование. Электрическое освещение. Техническая документация НКУ
Дата добавления в базу:01.09.2013
Дата актуализации:05.05.2017
Дата введения:19.01.1987
Оглавление:Чертежи основного комплекта марки ЭМ1
   Силовое электрооборудование. Общие данные
   Щит управления 1ШЩ I секция. Схема принципиальная однолинейная
   Щит управления 1ШЩ II секция. Схема принципиальная однолинейная
   Насосы сетевые, горячего водоснабжения, подпиточные. Схема принципиальная управления
   Насосы рабочей воды. Вентилятор П1. Насосы подачи топлива. Схема принципиальная управления
   Вентиляторы вентсистем. В1; В2. Схема принципиальная управления
   Аварийная сигнализация. Схема электрическая принципиальная
   Кабельный журнал
   Установка оборудования и прокладка кабелей. План. Разрезы
Чертежи основного комплекта марки ЭО
   Электроосвещение. Общие данные
   Электроосвещение. Питающая сеть. Схема принципиальная однолинейная
   Электроосвещение. План на отм. 0.000
Чертежи основного комплекта марки ЭМ2. Техническая документация МКУ
   Техническая документация МКУ. Перечень чертежей
   Перечень комплектных устройств
   Щит защищенный 1ШЩ. Общий вид
   Щит защищенный 1ШЩ. Общий вид. Панель 1
   Щит защищенный 1ШЩ. Общий вид. Панель 2
   Щит защищенный 1ШЩ. Общий вид. Панель 3
   Щит защищенный 1ШЩ. Общий вид. Панель 4
   Щит защищенный 1ШЩ. Технические данные аппаратов
   Щит защищенный 1ШЩ. Перечень надписей
   Щит защищенный 1 ШЩ. Схема соединений. Панель 1
   Щит защищенный 1 ШЩ. Схема соединений. Панель 2
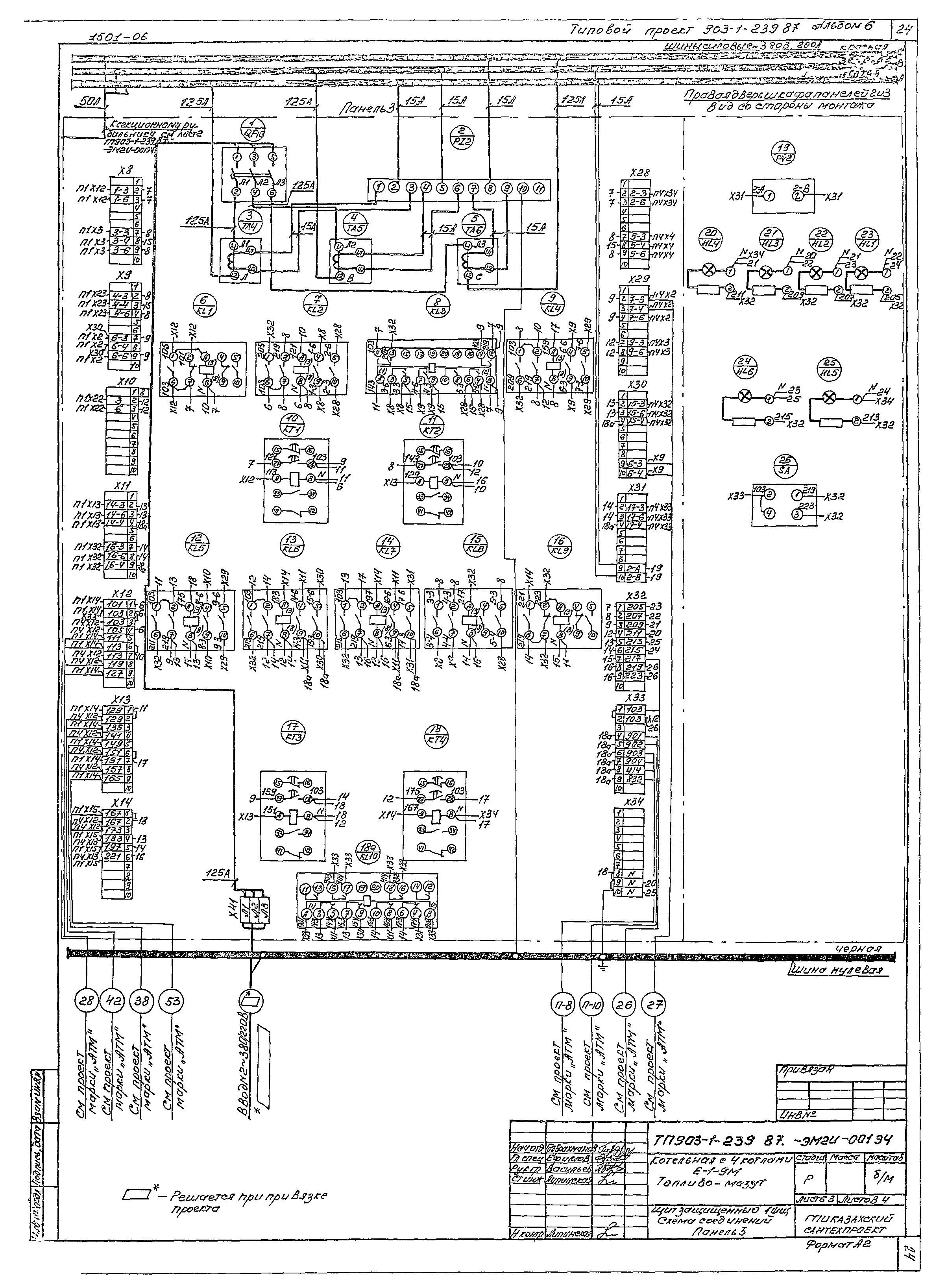
   Щит защищенный 1 ШЩ. Схема соединений. Панель 3
   Щит защищенный 1 ШЩ. Схема соединений. Панель 4
Прилагаемые документы к марке ЭМ1
   ЭМ1Н2 Ведомость изделий МЭЗ
   ЭМ1Н2 Ведомость изделий и материалов для изготовления изделий МЭЗ
Прилагаемые документы к марке ЭО
   ЭОН1 Ведомость изделий МЭЗ
   ЭОН2 Ведомость изделий и материалов для изготовления изделий МЭЗ
Разработан: ГПИ Казахский Сантехпроект Госстроя СССР
Утверждён:19.01.1987 ВО Союзсантехпроект (2/КУ-87)
Расположен в:Техническая документация Строительство Справочные документы Типовые строительные конструкции, изделия и узлы Общероссийский строительный каталог Промышленные предприятия, здания и сооружения Здания и сооружения санитарно-технические Теплоснабжение Котельные установки Закрытые системы теплоснабжения Топливо - мазут
Типовой проект 903-1-239.87Типовой проект 903-1-239.87Типовой проект 903-1-239.87Типовой проект 903-1-239.87Типовой проект 903-1-239.87Типовой проект 903-1-239.87Типовой проект 903-1-239.87Типовой проект 903-1-239.87Типовой проект 903-1-239.87Типовой проект 903-1-239.87Типовой проект 903-1-239.87Типовой проект 903-1-239.87Типовой проект 903-1-239.87Типовой проект 903-1-239.87Типовой проект 903-1-239.87Типовой проект 903-1-239.87Типовой проект 903-1-239.87Типовой проект 903-1-239.87Типовой проект 903-1-239.87Типовой проект 903-1-239.87Типовой проект 903-1-239.87Типовой проект 903-1-239.87Типовой проект 903-1-239.87Типовой проект 903-1-239.87Типовой проект 903-1-239.87Типовой проект 903-1-239.87Типовой проект 903-1-239.87

© 2013 Ёшкин Кот :-) Карта сайта