Скачать Серия 5.903-11 Выпуск 0. Часть 2. Указания по применению, монтажу и эксплуатацииДата актуализации: 10.08.2017 Серия 5.903-11
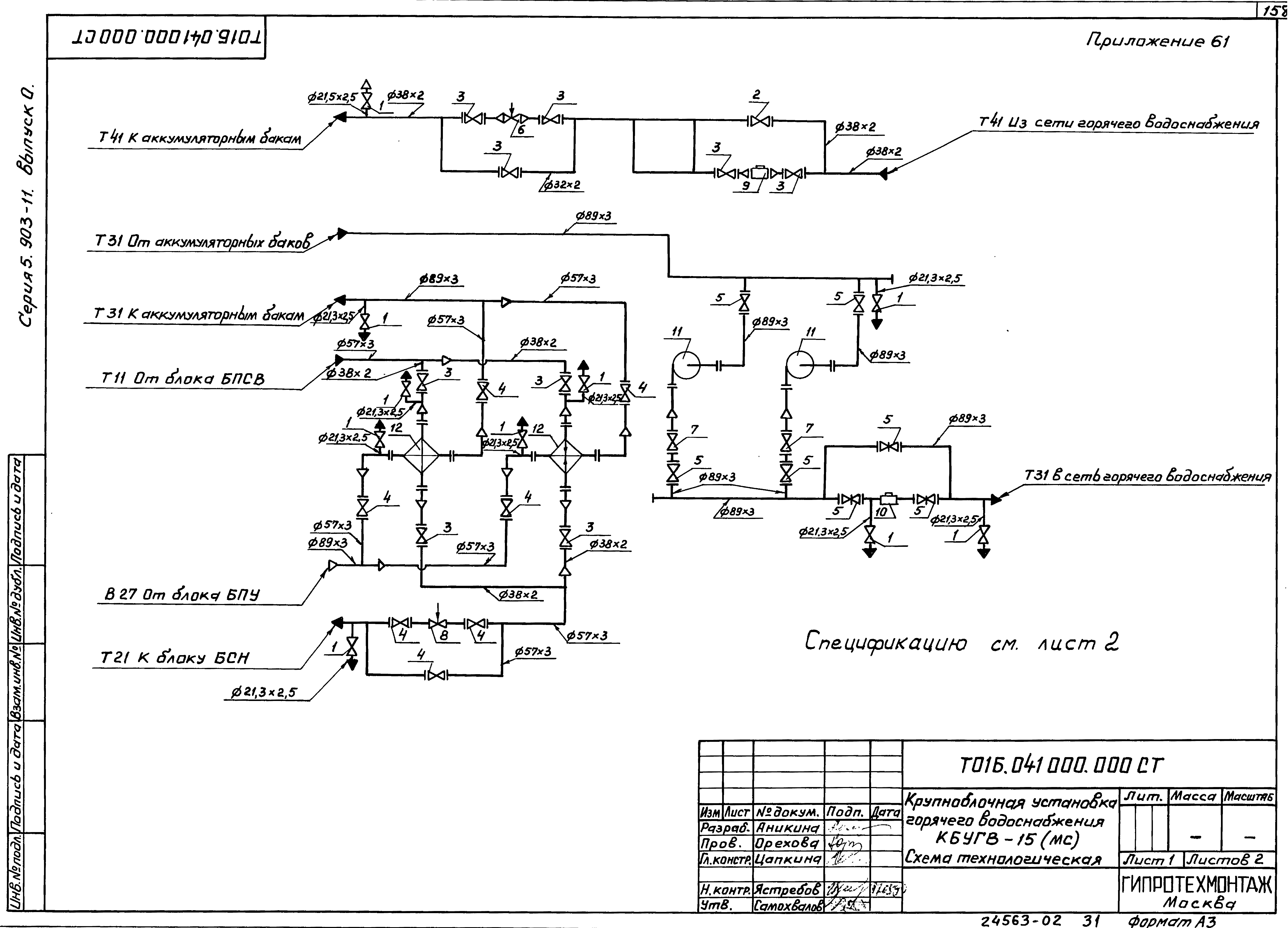
Выпуск 0. Часть 2. Указания по применению, монтажу и эксплуатацииОбозначение: | Серия 5.903-11 | Обозначение англ: | Series 5.903-11 | Статус: | не определен законодательством | Название рус.: | Выпуск 0. Часть 2. Указания по применению, монтажу и эксплуатации | Дата добавления в базу: | 01.09.2013 | Дата актуализации: | 05.05.2017 | Дата введения: | 01.01.1991 | Оглавление: | Т01Б.038000.000СТ Блок подпиточных насосов БСН-20/30. Схема технологическая. Приложение 47 Т01Б.038000.000ГЧ Блок подпиточных насосов БСН-20/30. Габаритный чертеж. Приложение 48 Т01Б.020000.000СТ Крупноблочная установка горячего водоснабжения КБУГВ-15. Схема технологическая. Приложение 49 Т01Б.020000.000ГЧ Крупноблочная установка горячего водоснабжения КБУГВ-15. Габаритный чертеж. Приложение 50 Т01Б.021000.000СТ Крупноблочная установка горячего водоснабжения КБУГВ-25. Схема технологическая. Приложение 51 Т01Б.021000.000ГЧ Крупноблочная установка горячего водоснабжения КБУГВ-25. Габаритный чертеж. Приложение 52 Т01Б.022000.000СТ Крупноблочная установка горячего водоснабжения КБУГВ-50. Схема технологическая. Приложение 53 Т01Б.022000.000ГЧ Крупноблочная установка горячего водоснабжения КБУГВ-50. Габаритный чертеж. Приложение 54 Т01Б.023000.000СТ Крупноблочная установка горячего водоснабжения КБУГВ-100. Схема технологическая. Приложение 55 Т01Б.023000.000ГЧ Крупноблочная установка горячего водоснабжения КБУГВ-100. Габаритный чертеж. Приложение 56 Т01Б.039000.000СТ Крупноблочная установка горячего водоснабжения (с вакуумной деаэрацией) КБУГВ-150. Схема технологическая. Приложение 57 Т01Б.039000.000ГЧ Крупноблочная установка горячего водоснабжения (с вакуумной деаэрацией) КБУГВ-150. Габаритный чертеж. Приложение 58 Т01Б.040000.000СТ Крупноблочная установка горячего водоснабжения КБУГВ-50-1. Схема технологическая. Приложение 59 Т01Б.040000.000ГЧ Крупноблочная установка горячего водоснабжения КБУГВ-50-1. Габаритный чертеж. Приложение 60 Т01Б.041000.000СТ Крупноблочная установка горячего водоснабжения КБУГВ-15(мс). Схема технологическая. Приложение 61 Т01Б.041000.000ГЧ Крупноблочная установка горячего водоснабжения КБУГВ-15(мс). Габаритный чертеж. Приложение 62 Т01Б.042000.000СТ Крупноблочная установка горячего водоснабжения КБУГВ-25(мс). Схема технологическая. Приложение 63 Т01Б.042000.000ГЧ Крупноблочная установка горячего водоснабжения КБУГВ-25(мс). Габаритный чертеж. Приложение 64 Т01Б.043000.000СТ Крупноблочная установка горячего водоснабжения КБУГВ-50(мс). Схема технологическая. Приложение 65 Т01Б.043000.000ГЧ Крупноблочная установка горячего водоснабжения КБУГВ-50(мс). Габаритный чертеж. Приложение 66 Т01Б.044000.000СТ Крупноблочная установка горячего водоснабжения КБУГВ-100(мс). Схема технологическая. Приложение 67 Т01Б.044000.000ГЧ Крупноблочная установка горячего водоснабжения КБУГВ-100(мс). Габаритный чертеж. Приложение 68 Т01Б.045000.000СТ Крупноблочная установка горячего водоснабжения КБУГВ-150(мс). Схема технологическая. Приложение 69 Т01Б.045000.000ГЧ Крупноблочная установка горячего водоснабжения КБУГВ-150(мс). Габаритный чертеж. Приложение 70 Т01Б.047000.000СТ Блок насосов горячего водоснабжения БНГВ-2хК45/55. Схема технологическая. Приложение 71 Т01Б.047000.000ГЧ Блок насосов горячего водоснабжения БНГВ-2хК45/55. Габаритный чертеж. Приложение 72 Т01Б.048000.000СТ Блок насосов горячего водоснабжения БНГВ-2хК90/55. Схема технологическая. Приложение 73 Т01Б.048000.000ГЧ Блок насосов горячего водоснабжения БНГВ-2хК90/55. Габаритный чертеж. Приложение 74 Т01Б.049000.000СТ Блок насосов горячего водоснабжения БНГВ-3хК90/55. Схема технологическая. Приложение 75 Т01Б.049000.000ГЧ Блок насосов горячего водоснабжения БНГВ-3хК90/55. Габаритный чертеж. Приложение 76 Т01Б.024000.000СТ Блок деаэратора вакуумного с эжектором БДВ-15. Схема технологическая. Приложение 77 Т01Б.024000.000ГЧ Блок деаэратора вакуумного с эжектором БДВ-15. Габаритный чертеж. Приложение 78 Т01Б.025000.000СТ Блок деаэратора вакуумного с эжектором БДВ-25. Схема технологическая. Приложение 79 Т01Б.025000.000ГЧ Блок деаэратора вакуумного с эжектором БДВ-25. Габаритный чертеж. Приложение 80 Т01Б.026000.000СТ Блок деаэратора вакуумного с эжектором БДВ-50. Схема технологическая. Приложение 81 Т01Б.026000.000ГЧ Блок деаэратора вакуумного с эжектором БДВ-50. Габаритный чертеж. Приложение 82 Т01Б.027000.000СТ Блок деаэратора вакуумного с эжектором БДВ-100. Схема технологическая. Приложение 83 Т01Б.027000.000ГЧ Блок деаэратора вакуумного с эжектором БДВ-100. Габаритный чертеж. Приложение 84 Т01Б.046000.000СТ Блок деаэратора вакуумного с эжектором БДВ-150. Схема технологическая. Приложение 85 Т01Б.046000.000ГЧ Блок деаэратора вакуумного с эжектором БДВ-150. Габаритный чертеж. Приложение 86 Т01Б.028000.000СТ Блок редукционной установки БРУ-10. Схема технологическая. Приложение 87 Т01Б.028000.000ГЧ Блок редукционной установки БРУ-10. Габаритный чертеж. Приложение 88 Т01Б.029000.000СТ Блок редукционной установки БРУ-20. Схема технологическая. Приложение 89 Т01Б.029000.000ГЧ Блок редукционной установки БРУ-20. Габаритный чертеж. Приложение 90 Т01Б.030000.000СТ Блок редукционной установки БРУ-30. Схема технологическая. Приложение 91 Т01Б.030000.000ГЧ Блок редукционной установки БРУ-30. Габаритный чертеж. Приложение 92 Т01Б.031000.000СТ Блок редукционной установки БРУ-40. Схема технологическая. Приложение 93 Т01Б.031000.000ГЧ Блок редукционной установки БРУ-40. Габаритный чертеж. Приложение 94 Т01Б.032000.000СТ Блок редукционной установки БРУ-50. Схема технологическая. Приложение 95 Т01Б.032000.000ГЧ Блок редукционной установки БРУ-50. Габаритный чертеж. Приложение 96 Т01Б.033000.000СТ Блок холодильника отбора проб БХОП. Схема технологическая. Приложение 97 Т01Б.033000.000ГЧ Блок холодильника отбора проб БХОП. Габаритный чертеж. Приложение 98 Т01Б.050000.000СТ Блок управления арматурой баков-аккумуляторов БУАБ. Схема технологическая. Приложение 99 Т01Б.050000.000ГЧ Блок управления арматурой баков-аккумуляторов БУАБ. Габаритный чертеж. Приложение 100 | Разработан: | Гипротехмонтаж
| Утверждён: | 08.12.1989 Минмонтажспецстрой СССР (USSR Minmontazhspetsstroy )
| Издан: | ЦИТП Госстроя СССР (CITP, Gosstroy (USSR) 1991 г. )
| Расположен в: |
|
                                                                                   
|