Информационная система
«Ёшкин Кот»

Скачать базу одним архивом
Скачать обновления
История создания базы
Карта сайта

Скачать Серия 5.407-131 Выпуск 1. Изделия. Рабочие чертежи

Дата актуализации: 10.08.2017

Серия 5.407-131

Выпуск 1. Изделия. Рабочие чертежи

Обозначение: Серия 5.407-131
Обозначение англ: Series 5.407-131
Статус:не определен законодательством
Название рус.:Выпуск 1. Изделия. Рабочие чертежи
Дата добавления в базу:01.09.2013
Дата актуализации:05.05.2017
Дата введения:01.01.1991
Оглавление:Титульный лист
Содержание выпуска
5.407-131.1-ПЗ Пояснительная записка
5.407-131.1-10ТБ Таблица выбора чертежей
5.407-131.1-20ВМ Ведомость потребности в оборудовании, изделиях и материалах
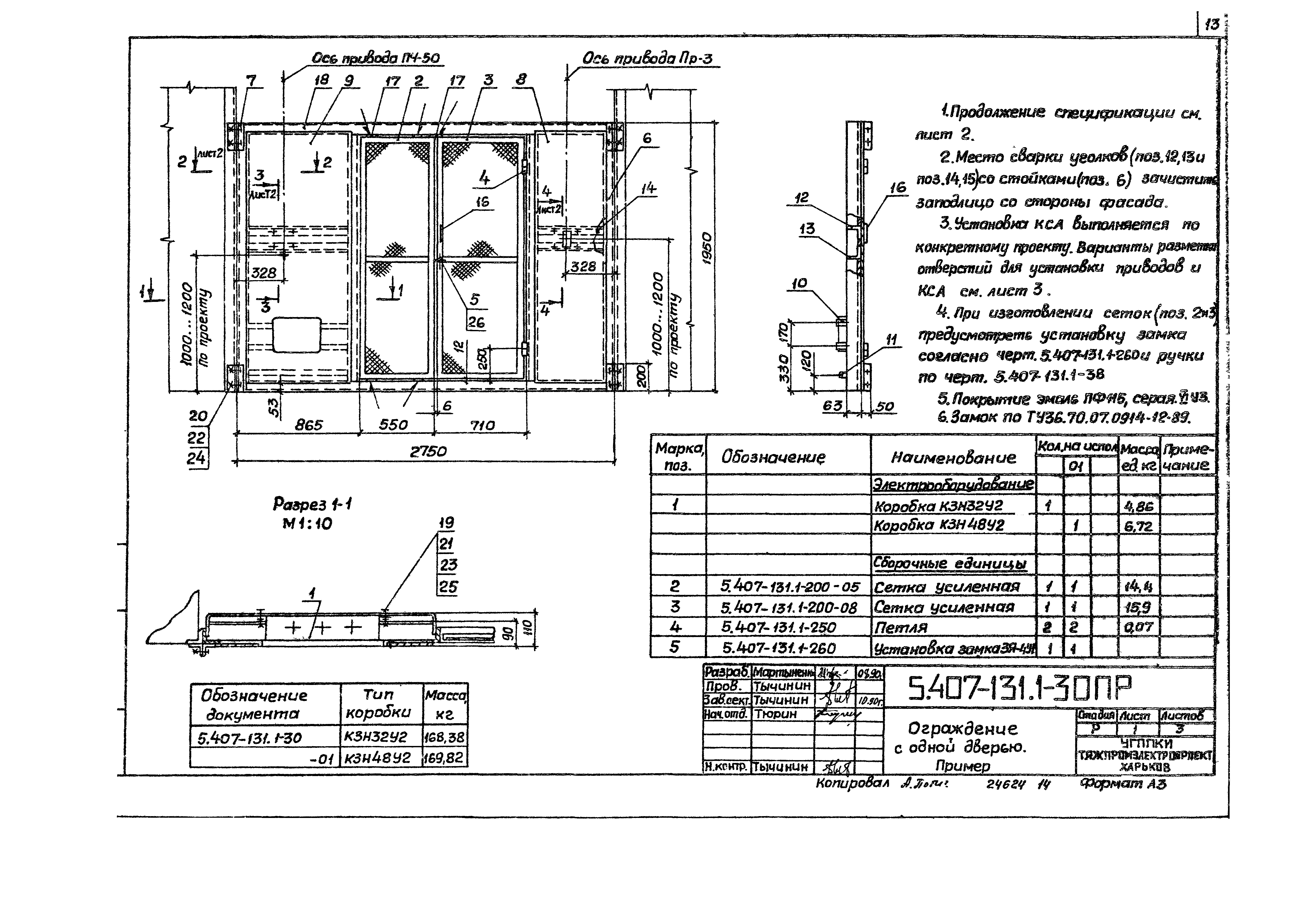
5.407-131.1-30ПР Ограждение с одной дверью. Пример
5.407-131.1-31 Стойка
5.407-131.1-32 Угольник
5.407-131.1-33 Лист
5.407-131.1-34 Лист
5.407-131.1-35 Скоба
5.407-131.1-36 Уголок
5.407-131.1-37 Уголок
5.407-131.1-38 Ручка
5.407-131.1-40ПР Ограждение с двумя дверьми. Пример
5.407-131.1-41 Лист
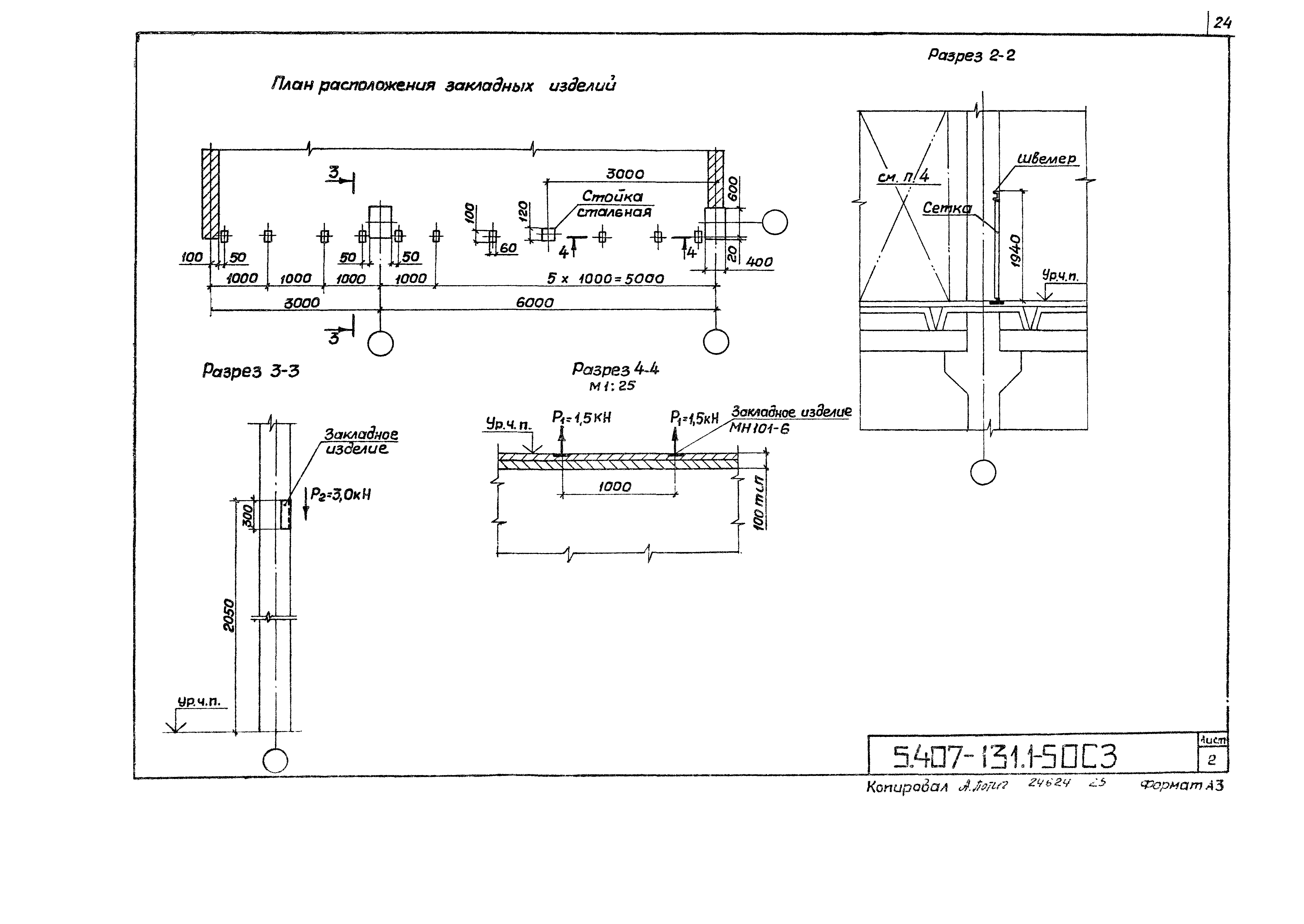
5.407-131.1-50СЗ Сетчатое ограждение камеры вводных реакторов горизонтальной установки. Строительное здание. Пример
5.407-131.1-60 Сетка 300…950х300 мм
5.407-131.1-61 Связь
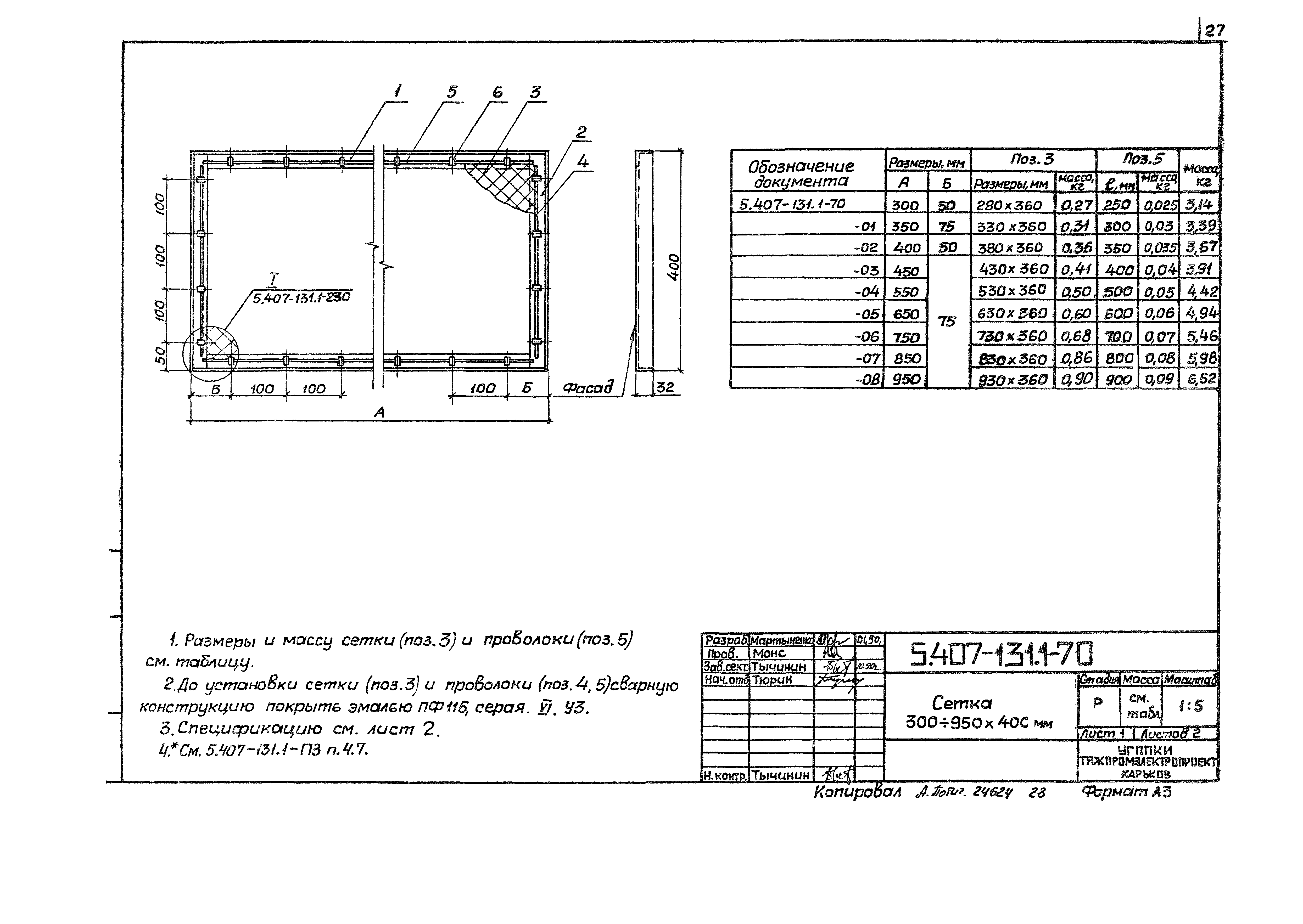
5.407-131.1-70 Сетка 300…950х400 мм
5.407-131.1-80 Сетка 300…950х500 мм
5.407-131.1-90 Сетка 300…950х600 мм
5.407-131.1-100 Сетка 300…950х700 мм
5.407-131.1-110 Сетка 300…950х800 мм
5.407-131.1-120 Сетка 300…950х900 мм
5.407-131.1-130 Сетка 300…950х1000 мм
5.407-131.1-140 Сетка 300…950х1200 мм
5.407-131.1-150 Сетка 300…950х1400 мм
5.407-131.1-160 Сетка 300…950х1600 мм
5.407-131.1-170 Сетка 300…950х1800 мм
5.407-131.1-180 Сетка 300…950х2000 мм
5.407-131.1-190 Сетка усиленная 300…1000х1600 мм
5.407-131.1-191 Связь
5.407-131.1-200 Сетка усиленная 300…1000х1800 мм
5.407-131.1-210 Сетка усиленная 300…1000х2000 мм
5.407-131.1-220 Сетка усиленная 300…1000х2200 мм
5.407-131.1-230 Узел 1
5.407-131.1-240 Узел 1
5.407-131.1-250 Петля
5.407-131.1-260 Установка замка ЗЯ-4У1
5.407-131.1-270 Стойка
5.407-131.1-280 Панель
5.407-131.1-281 Лист
5.407-131.1-282 Связь
Разработан: УГППКИ Тяжпромэлектропроект
Утверждён:22.03.1990 НПО Электромонтаж ММСС СССР
Издан: ЦИТП Госстроя СССР (CITP, Gosstroy (USSR) 1991 г. )
Расположен в:Техническая документация Строительство Справочные документы Типовые строительные конструкции, изделия и узлы Общероссийский строительный каталог Строительные конструкции, изделия и узлы зданий и сооружений для всех видов строительства Инженерное оборудование Инженерное оборудование; изделия и узлы инженерного оборудования зданий и сооружений Электрооборудование и электросети Установка светильников, пускателей, выключателей, щитов
Серия 5.407-131Серия 5.407-131Серия 5.407-131Серия 5.407-131Серия 5.407-131Серия 5.407-131Серия 5.407-131Серия 5.407-131Серия 5.407-131Серия 5.407-131Серия 5.407-131Серия 5.407-131Серия 5.407-131Серия 5.407-131Серия 5.407-131Серия 5.407-131Серия 5.407-131Серия 5.407-131Серия 5.407-131Серия 5.407-131Серия 5.407-131Серия 5.407-131Серия 5.407-131Серия 5.407-131Серия 5.407-131Серия 5.407-131Серия 5.407-131Серия 5.407-131Серия 5.407-131Серия 5.407-131Серия 5.407-131Серия 5.407-131Серия 5.407-131Серия 5.407-131Серия 5.407-131Серия 5.407-131Серия 5.407-131Серия 5.407-131Серия 5.407-131Серия 5.407-131Серия 5.407-131Серия 5.407-131Серия 5.407-131Серия 5.407-131Серия 5.407-131Серия 5.407-131Серия 5.407-131Серия 5.407-131Серия 5.407-131Серия 5.407-131Серия 5.407-131Серия 5.407-131Серия 5.407-131Серия 5.407-131Серия 5.407-131Серия 5.407-131Серия 5.407-131Серия 5.407-131Серия 5.407-131Серия 5.407-131Серия 5.407-131Серия 5.407-131Серия 5.407-131Серия 5.407-131Серия 5.407-131Серия 5.407-131

© 2013 Ёшкин Кот :-) Карта сайта