Информационная система
«Ёшкин Кот»

Скачать базу одним архивом
Скачать обновления
История создания базы
Карта сайта

Скачать Серия 1.426.2-7 Выпуск 5. Балки пролетом 12 и 18 м разрезные под краны общего назначения грузоподъемностью 80-500 т. Чертежи КМ

Дата актуализации: 10.08.2017

Серия 1.426.2-7

Выпуск 5. Балки пролетом 12 и 18 м разрезные под краны общего назначения грузоподъемностью 80-500 т. Чертежи КМ

Обозначение: Серия 1.426.2-7
Обозначение англ: Series 1.426.2-7
Статус:действует
Название рус.:Выпуск 5. Балки пролетом 12 и 18 м разрезные под краны общего назначения грузоподъемностью 80-500 т. Чертежи КМ
Дата добавления в базу:01.09.2013
Дата актуализации:05.05.2017
Оглавление:1.426.2-7.5-00КМ Пояснительная записка
1.426.2-7.5-01КМ Крановые нагрузки
1.426.2-7.5-02КМ Таблица выбора марок подкрановых балок пролетом 12 м для зданий без проходов вдоль крановых путей. Высота подъема крюков 25/27 м
1.426.2-7.5-03КМ Таблица выбора марок подкрановых балок пролетом 12 м для зданий без проходов вдоль крановых путей. Высота подъема крюков 32/34 м
1.426.2-7.5-04КМ Таблица выбора марок подкрановых балок пролетом 12 м для зданий с проходами вдоль крановых путей. Высота подъема крюков 25/27 м
1.426.2-7.5-05КМ Таблица выбора марок подкрановых балок пролетом 12 м для зданий с проходами вдоль крановых путей. Высота подъема крюков 32/34 м
1.426.2-7.5-06КМ Таблица выбора марок подкрановых балок пролетом 18 м для зданий без проходов вдоль крановых путей. Высота подъема крюков 25/27 м
1.426.2-7.5-07КМ Таблица выбора марок подкрановых балок пролетом 18 м для зданий без проходов вдоль крановых путей. Высота подъема крюков 32/34 м
1.426.2-7.5-08КМ Таблица выбора марок подкрановых балок пролетом 18 м для зданий с проходами вдоль крановых путей. Высота подъема крюков 25/27 м
1.426.2-7.5-09КМ Таблица выбора марок подкрановых балок пролетом 18 м для зданий с проходами вдоль крановых путей. Высота подъема крюков 32/34 м
1.426.2-7.5-10КМ Таблица выбора марок тормозных конструкций для зданий без проходов вдоль крановых путей
1.426.2-7.5-11КМ Таблица выбора марок тормозных конструкций и связей по нижним поясам подкрановых балок для зданий с проходами вдоль крановых путей
1.426.2-7.5-12КМ Сортамент подкрановых балок пролетом 12 м
1.426.2-7.5-13КМ Сортамент подкрановых балок пролетом 18 м
1.426.2-7.5-14КМ Сортамент тормозных ферм пролетом 12 м
1.426.2-7.5-15КМ Сортамент тормозных ферм пролетом 18 м
1.426.2-7.5-16КМ Сортамент тормозных балок пролетом 12 м
1.426.2-7.5-17КМ Сортамент тормозных балок пролетом 18 м и связей по нижним поясам подкрановых балок
1.426.2-7.5-18КМ Общий вид подкрановых балок пролетом 12 м
1.426.2-7.5-19КМ Общий вид подкрановых балок пролетом 18 м
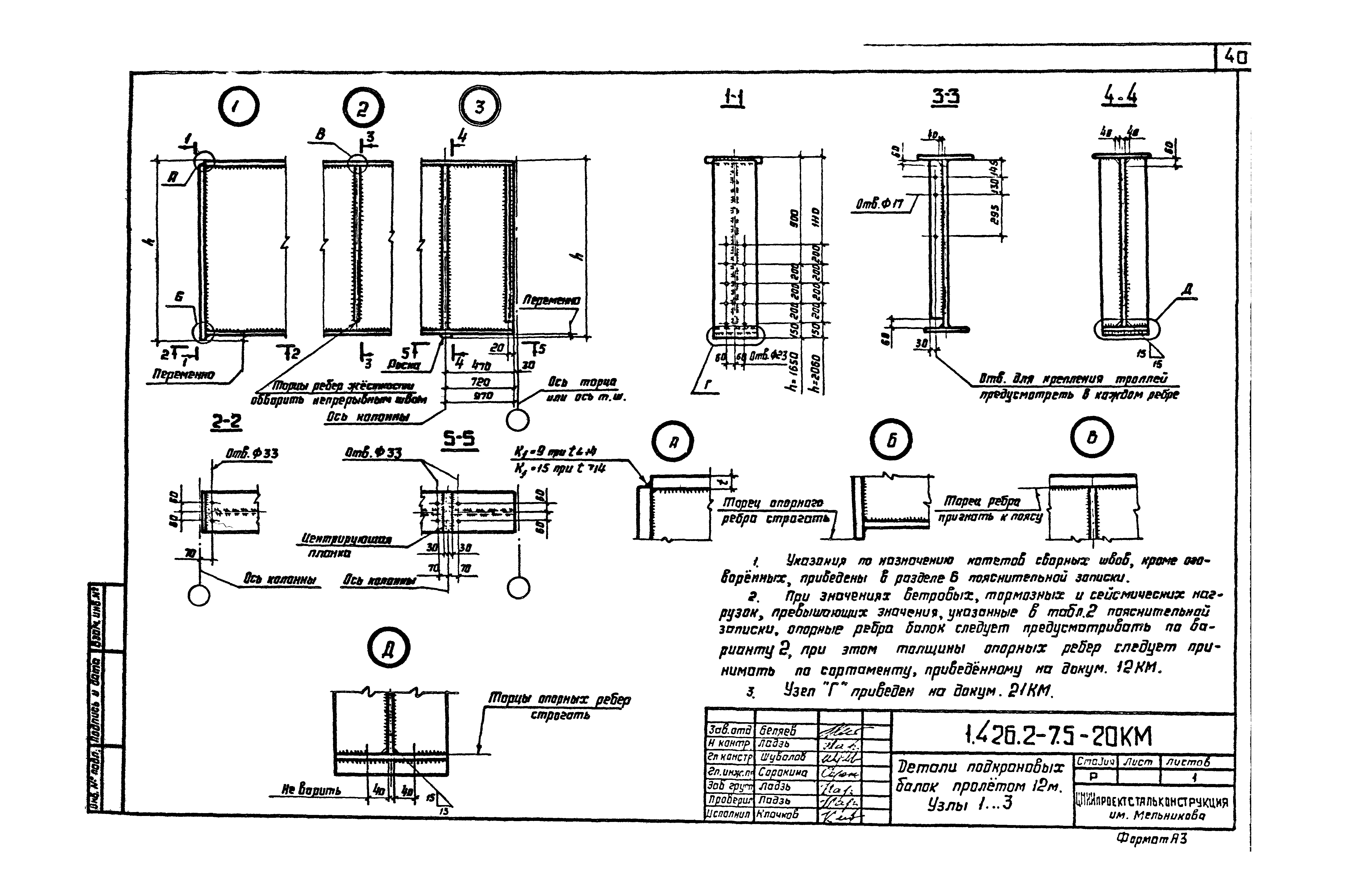
1.426.2-7.5-20КМ Детали подкрановых балок пролетом 12 м. Узлы 1...3
1.426.2-7.5-21КМ Детали подкрановых балок пролетом 18 м. Узлы 4...6
1.426.2-7.5-22КМ Схемы тормозных ферм для подкрановых балок пролетом 12 м по крайним рядам колонн
1.426.2-7.5-23КМ Схемы тормозных ферм для подкрановых балок пролетом 12 м по средним рядам колонн
1.426.2-7.5-24КМ Схемы тормозных ферм и балок для подкрановых балок пролетом 18 м по крайним рядам колонн
1.426.2-7.5-25КМ Схемы тормозных ферм для подкрановых балок пролетом 18 м по средним рядам колонн
1.426.2-7.5-26КМ Схемы тормозных балок пролетом 12 м по крайним рядам колонн
1.426.2-7.5-27КМ Схемы тормозных балок для подкрановых балок пролетом 12 м по средним рядам колонн
1.426.2-7.5-28КМ Схемы тормозных балок для подкрановых балок пролетом 18 м по средним рядам колонн
1.426.2-7.5-29КМ Маркировка узлов опирания подкрановых балок на колонны. Схемы связей по нижним поясам подкрановых балок пролетом 18 м
1.426.2-7.5-30КМ Узлы подкрановых конструкций. Узлы 7...10
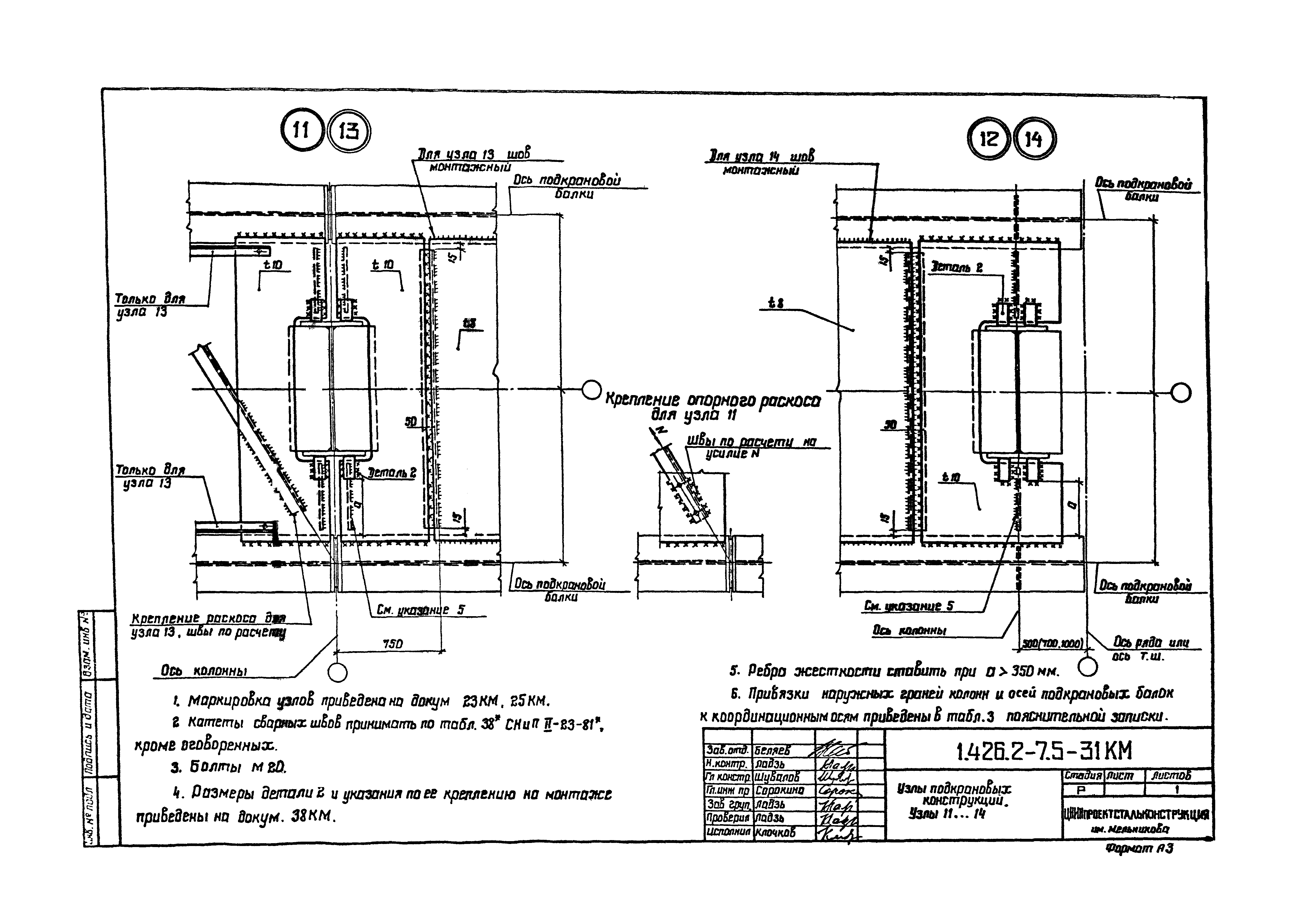
1.426.2-7.5-31КМ Узлы подкрановых конструкций. Узлы 11...14
1.426.2-7.5-32КМ Узлы подкрановых конструкций. Узлы 15...18
1.426.2-7.5-33КМ Узлы подкрановых конструкций. Узлы 19...22
1.426.2-7.5-34КМ Узлы подкрановых конструкций. Узлы 23,24
1.426.2-7.5-35КМ Узлы подкрановых конструкций. Узлы 25,26
1.426.2-7.5-36КМ Узлы подкрановых конструкций. Узлы 27...30
1.426.2-7.5-37КМ Узлы подкрановых конструкций. Узлы 31,32
1.426.2-7.5-38КМ Детали 1,2
1.426.2-7.5-39КМ Опирание подкрановых балок на колонны. Узлы 33,34
1.426.2-7.5-40КМ Опирание подкрановых балок на колонны. Узлы 35,36
1.426.2-7.5-41КМ Узлы 37...39. Концевой упор
1.426.2-7.5-42КМ Расположение отверстий в тормозных конструкциях для крепления рельсов. Крепление перил
1.426.2-7.5-43КМ Расположение отверстий в верхних поясах подкрановых балок
1.426.2-7.5-44КМ Сортамент сечений подкрановых балок пролетом 12 м
1.426.2-7.5-45КМ Сортамент сечений подкрановых балок пролетом 18 м
1.426.2-7.5-46КМ Спецификация стали на подкрановые балки пролетом 12 м
1.426.2-7.5-47КМ Спецификация стали на подкрановые балки пролетом 18 м
1.426.2-7.5-48КМ Спецификация стали на тормозные конструкции пролетом 12 м
1.426.2-7.5-49КМ Спецификация стали на тормозные конструкции пролетом 18 м
1.426.2-7.5-50КМ Расчетные вертикальные нагрузки на колонны
1.426.2-7.5-51КМ Расчетные горизонтальные нагрузки на колонны и для крепления балок
Разработан: ЦНИИПСК им. Мельникова
ФГУП Уралтиппроект
Утверждён:01.03.1990 ЦНИИпроектстальконструкция (TsNIIprojectstalkonstruktsiya )
Расположен в:Техническая документация Строительство Справочные документы Типовые строительные конструкции, изделия и узлы Общероссийский строительный каталог Строительные конструкции, изделия и узлы зданий и сооружений для всех видов строительства Конструкции, изделия и узлы зданий Несущие конструкции одноэтажных зданий Балки подкрановых путей подвесного транспорта
Заменяет собой:
Серия 1.426.2-7Серия 1.426.2-7Серия 1.426.2-7Серия 1.426.2-7Серия 1.426.2-7Серия 1.426.2-7Серия 1.426.2-7Серия 1.426.2-7Серия 1.426.2-7Серия 1.426.2-7Серия 1.426.2-7Серия 1.426.2-7Серия 1.426.2-7Серия 1.426.2-7Серия 1.426.2-7Серия 1.426.2-7Серия 1.426.2-7Серия 1.426.2-7Серия 1.426.2-7Серия 1.426.2-7Серия 1.426.2-7Серия 1.426.2-7Серия 1.426.2-7Серия 1.426.2-7Серия 1.426.2-7Серия 1.426.2-7Серия 1.426.2-7Серия 1.426.2-7Серия 1.426.2-7Серия 1.426.2-7Серия 1.426.2-7Серия 1.426.2-7Серия 1.426.2-7Серия 1.426.2-7Серия 1.426.2-7Серия 1.426.2-7Серия 1.426.2-7Серия 1.426.2-7Серия 1.426.2-7Серия 1.426.2-7Серия 1.426.2-7Серия 1.426.2-7Серия 1.426.2-7Серия 1.426.2-7Серия 1.426.2-7Серия 1.426.2-7Серия 1.426.2-7Серия 1.426.2-7Серия 1.426.2-7Серия 1.426.2-7Серия 1.426.2-7Серия 1.426.2-7Серия 1.426.2-7Серия 1.426.2-7Серия 1.426.2-7Серия 1.426.2-7Серия 1.426.2-7Серия 1.426.2-7Серия 1.426.2-7Серия 1.426.2-7Серия 1.426.2-7Серия 1.426.2-7Серия 1.426.2-7Серия 1.426.2-7Серия 1.426.2-7Серия 1.426.2-7Серия 1.426.2-7Серия 1.426.2-7Серия 1.426.2-7Серия 1.426.2-7Серия 1.426.2-7Серия 1.426.2-7Серия 1.426.2-7Серия 1.426.2-7Серия 1.426.2-7Серия 1.426.2-7Серия 1.426.2-7Серия 1.426.2-7Серия 1.426.2-7Серия 1.426.2-7Серия 1.426.2-7Серия 1.426.2-7Серия 1.426.2-7Серия 1.426.2-7

© 2013 Ёшкин Кот :-) Карта сайта