Скачать Серия 2.230-2 Выпуск 4. Стены каркасно-панельных зданий в конструкциях серии 1.020-1/83. Рабочие чертежиДата актуализации: 10.08.2017 Серия 2.230-2
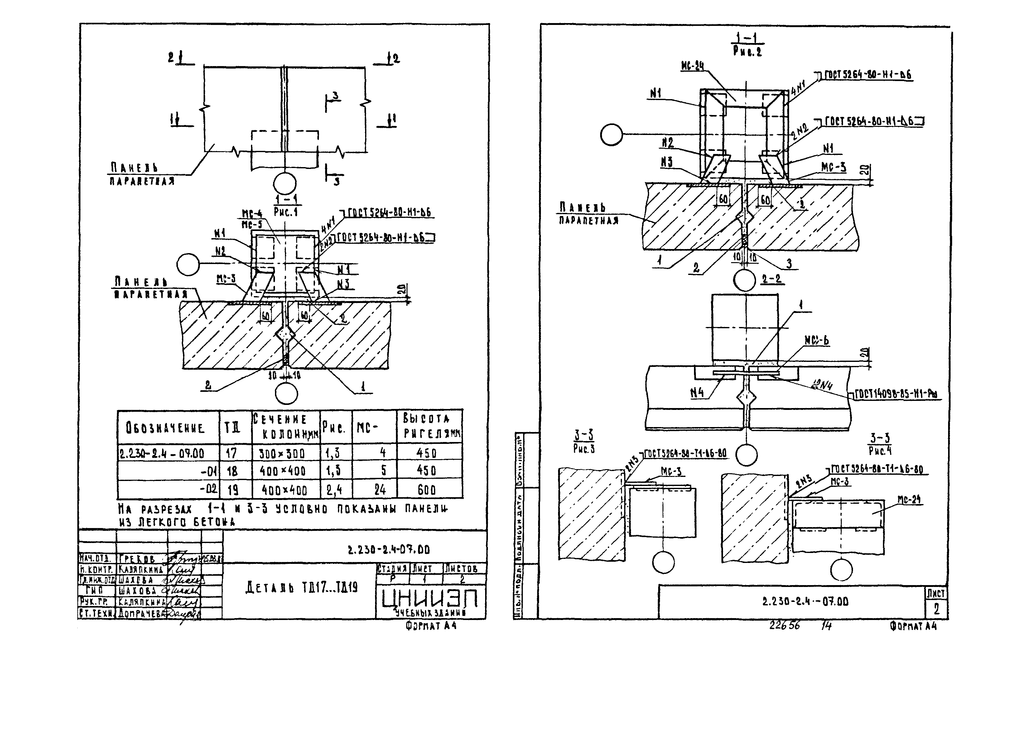
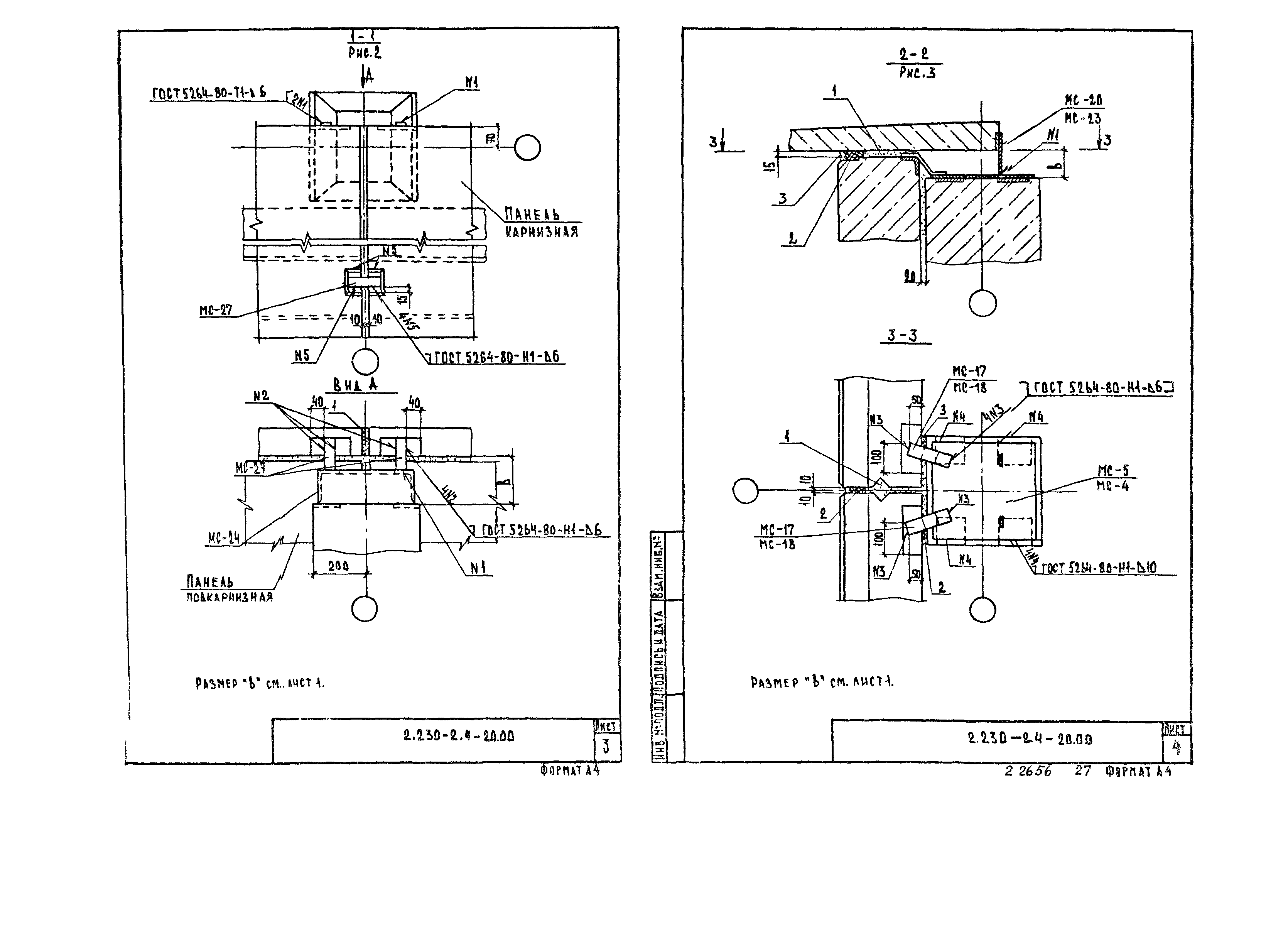
Выпуск 4. Стены каркасно-панельных зданий в конструкциях серии 1.020-1/83. Рабочие чертежиОбозначение: | Серия 2.230-2 | Обозначение англ: | Series 2.230-2 | Статус: | действует | Название рус.: | Выпуск 4. Стены каркасно-панельных зданий в конструкциях серии 1.020-1/83. Рабочие чертежи | Дата добавления в базу: | 01.09.2013 | Дата актуализации: | 05.05.2017 | Дата введения: | 01.12.1987 | Оглавление: | 2.230-2.4-00ТО Техническое описание 2.230-2.4-00МС Маркировка типовых деталей крепление самонесущих стен 2.230-2.4-00МН Маркировка типовых деталей крепления навесных стен 2.230-2.4-00МК Маркировка типовых деталей крепления карнизных плит и подкарнизных панелей 2.230-2.4-01.00 Деталь ТД1, ТД2 2.230-2.4-02.00 Деталь ТД3… ТД10 2.230-2.4-03.00 Деталь ТД11, ТД12 2.230-2.4-04.00 Деталь ТД13 2.230-2.4-05.00 Деталь ТД14, ТД15 2.230-2.4-06.00 Деталь ТД16 2.230-2.4-07.00 Деталь ТД17… ТД19 2.230-2.4-08.00 Деталь ТД20… ТД25 2.230-2.4-09.00 Деталь ТД26 2.230-2.4-10.00 Деталь ТД27… ТД35 2.230-2.4-11.00 Деталь ТД36, ТД37 2.230-2.4-12.00 Деталь ТД38… ТД46 2.230-2.4-13.00 Деталь ТД47, ТД48 2.230-2.4-14.00 Деталь ТД49 2.230-2.4-15.00 Деталь ТД50… ТД53 2.230-2.4-16.00 Деталь ТД54 2.230-2.4-17.00 Деталь ТД55, ТД56 2.230-2.4-18.00 Деталь ТД57 2.230-2.4-19.00 Деталь ТД58… ТД64 2.230-2.4-20.00 Деталь ТД65… ТД72 2.230-2.4-21.00 Деталь ТД73… ТД80 2.230-2.4-22.00 Деталь ТД81… ТД86 2.230-2.4-22.01 Изделие соединительное ММ (ММ-2, ММ-3) 2.230-2.4-23.00 Деталь ТД87 2.230-2.4-24.00 Деталь ТД88 2.230-2.4-25.00 Спецификация на деталь ТД1… ТД9 2.230-2.4-26.00 Спецификация на деталь ТД10… ТД16 2.230-2.4-27.00 Спецификация на деталь ТД17… ТД25 2.230-2.4-28.00 Спецификация на деталь ТД26… ТД34 2.230-2.4-28.00 Спецификация на деталь ТД35… ТД43 2.230-2.4-29.00 Спецификация на деталь ТД44… ТД52 2.230-2.4-30.00 Спецификация на деталь ТД53… ТД61 2.230-2.4-31.00 Спецификация на деталь ТД62… ТД70 2.230-2.4-32.00 Спецификация на деталь ТД71… ТД79 2.230-2.4-33.00 Спецификация на деталь ТД80… ТД88 | Разработан: | ЦНИИЭП учебных зданий Госгражданстроя
| Утверждён: | 16.11.1987 Госгражданстрой (Gosgrazhdanstroy 389)
| Издан: | ЦИТП Госстроя СССР (CITP, Gosstroy (USSR) 1988 г. )
| Расположен в: |
|
                                           
|