Информационная система
«Ёшкин Кот»

Скачать базу одним архивом
Скачать обновления
История создания базы
Карта сайта

Скачать Серия 2.260-1 Выпуск 2. Чердачные вентилируемые покрытия кирпичных зданий

Дата актуализации: 10.08.2017

Серия 2.260-1

Выпуск 2. Чердачные вентилируемые покрытия кирпичных зданий

Обозначение: Серия 2.260-1
Обозначение англ: Series 2.260-1
Статус:cправочные материалы, мп, тпр
Название рус.:Выпуск 2. Чердачные вентилируемые покрытия кирпичных зданий
Дата добавления в базу:01.09.2013
Дата актуализации:05.05.2017
Дата введения:20.05.1972
Оглавление:Содержание
Пояснительная записка
Маркировка деталей на планах кровли при примыкании зданий без д.ш.
Маркировка деталей на планах кровли зданий с д.ш.
Маркировка деталей на планах кровли при примыкании зданий с д.ш.
Маркировка деталей на планах асбестоцементных кровель
Деталь 1. Конструкция кровли из рубероида
Конструкция мастичной кровли
Деталь 2. Кровля мастичная
Деталь 3. Кровля из рубероида
Деталь 3. Кровля мастичная
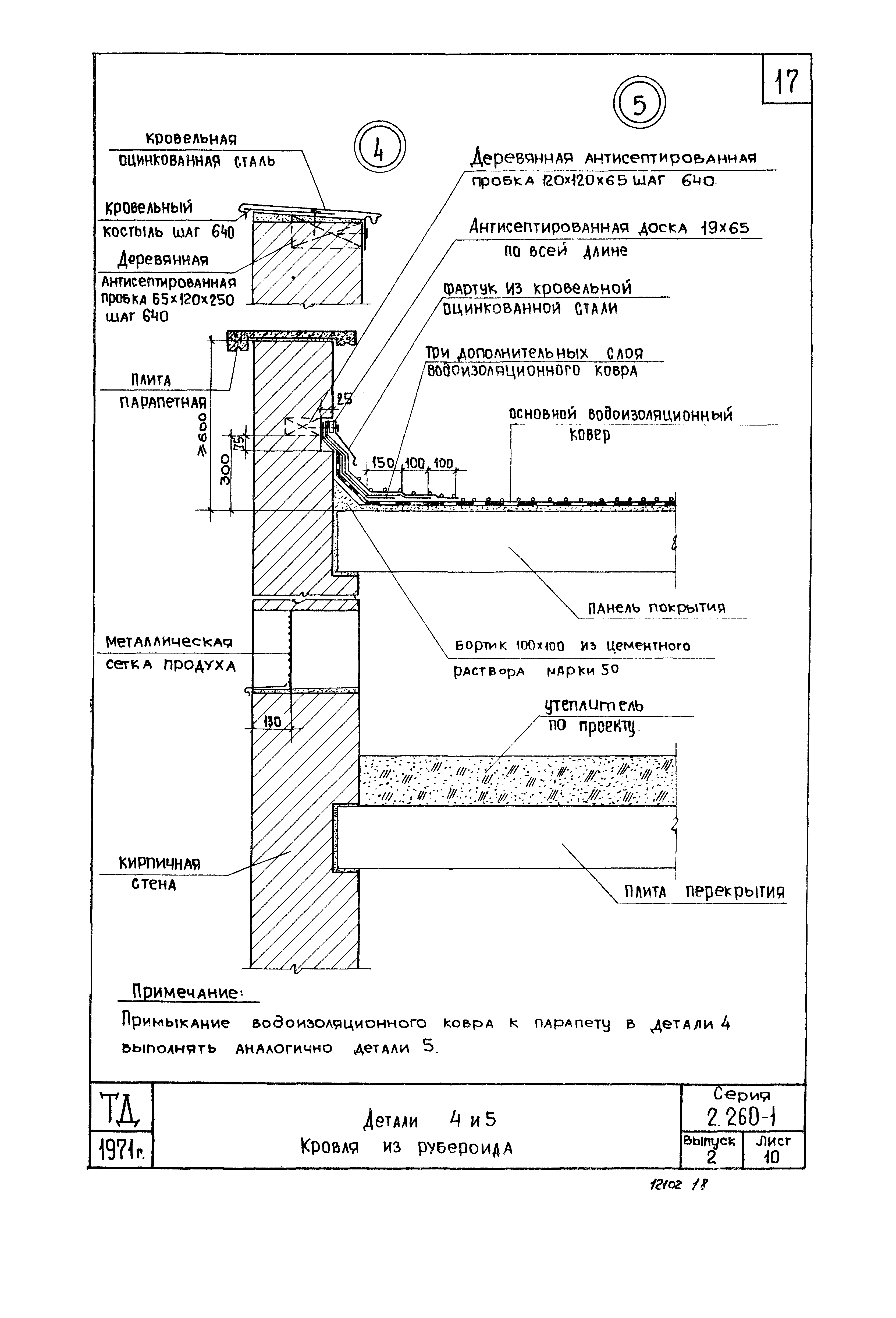
Детали 4 и 5. Кровля из рубероида
Детали 4 и 5. Кровля мастичная
Деталь 6. Кровля из рубероида
Деталь 6. Кровля мастичная
Деталь 7. Кровля из рубероида
Деталь 7. Кровля мастичная
Деталь 8. Кровля из рубероида
Деталь 8. Кровля мастичная
Деталь 9. Кровля из рубероида
Деталь 9. Кровля мастичная
Деталь 10. Кровля из рубероида
Детали 10 и 11. Кровля мастичная
Деталь 12. Кровля из рубероида
Деталь 12. Кровля мастичная
Деталь 13. Кровля из рубероида
Деталь 13. Кровля мастичная
Деталь 14. Кровля из рубероида
Деталь 14. Кровля мастичная
Деталь 15. Кровля мастичная
Деталь 16. Кровля из рубероида
Деталь 16. Кровля мастичная
Деталь 17. Кровля из рубероида
Деталь 17. Кровля мастичная
Деталь 18. Кровля мастичная
Деталь 19. Кровля из рубероида
Деталь 19. Кровля мастичная
Детали 20 и 21. Кровля из рубероида
Детали 20 и 21. Кровля мастичная
Деталь 22. Кровля из асбестоцементных листов
Детали 23 и 24. Кровля из асбестоцементных листов
Деталь 25. Кровля из асбестоцементных листов
Деталь 26. Кровля из асбестоцементных листов
Деталь 27. Кровля из асбестоцементных листов
Деталь 28. Кровля из асбестоцементных листов
Деталь 29. Кровля из асбестоцементных листов
Деталь 30. Кровля из асбестоцементных листов
Деталь 31. Кровля из асбестоцементных листов
Детали 32 и 33. Кровля из асбестоцементных листов
Металлические монтажные марки ММ1 - ММ3
Металлические монтажные марки ММ4 - ММ7
Разработан: ЦНИИЭП учебных зданий Госгражданстроя
Утверждён:02.03.1972 Госстрой СССР (Государственный комитет Совета Министров СССР по делам строительства) (USSR Gosstroy 27)
Расположен в:Техническая документация Строительство Справочные документы Типовые строительные конструкции, изделия и узлы Общероссийский строительный каталог Строительные конструкции, изделия и узлы зданий и сооружений для всех видов строительства Конструкции, изделия и узлы зданий Ограждающие конструкции Покрытия Узлы и детали покрытий и крыш
Серия 2.260-1Серия 2.260-1Серия 2.260-1Серия 2.260-1Серия 2.260-1Серия 2.260-1Серия 2.260-1Серия 2.260-1Серия 2.260-1Серия 2.260-1Серия 2.260-1Серия 2.260-1Серия 2.260-1Серия 2.260-1Серия 2.260-1Серия 2.260-1Серия 2.260-1Серия 2.260-1Серия 2.260-1Серия 2.260-1Серия 2.260-1Серия 2.260-1Серия 2.260-1Серия 2.260-1Серия 2.260-1Серия 2.260-1Серия 2.260-1Серия 2.260-1Серия 2.260-1Серия 2.260-1Серия 2.260-1Серия 2.260-1Серия 2.260-1Серия 2.260-1Серия 2.260-1Серия 2.260-1Серия 2.260-1Серия 2.260-1Серия 2.260-1Серия 2.260-1Серия 2.260-1Серия 2.260-1Серия 2.260-1Серия 2.260-1Серия 2.260-1Серия 2.260-1Серия 2.260-1Серия 2.260-1Серия 2.260-1Серия 2.260-1Серия 2.260-1Серия 2.260-1Серия 2.260-1Серия 2.260-1Серия 2.260-1Серия 2.260-1Серия 2.260-1

© 2013 Ёшкин Кот :-) Карта сайта