| ||||||||||||||||||||||||||||||
Скачать СО 34.35.654 Методические указания по наладке и проверке дифференциальной защиты ДЗТ-21, ДЗТ-23Дата актуализации: 10.08.2017
|
| Обозначение: | СО 34.35.654 |
| Обозначение англ: | SO 34.35.654 |
| Статус: | действует |
| Название рус.: | Методические указания по наладке и проверке дифференциальной защиты ДЗТ-21, ДЗТ-23 |
| Дата добавления в базу: | 01.09.2013 |
| Дата актуализации: | 05.05.2017 |
| Дата введения: | 14.05.1980 |
| Область применения: | В Методических указаниях приведены сведения, необходимые для правильной эксплуатации дифференциальной защиты с торможением ДЗТ-21 и ДЗТ-23, приставки дополнительного торможения ПТ-1 и автотрансформаторов тока АТ-31и АТ-32; изложена методика наладки, приведены рекомендуемый объем эксплуатационных проверок и указания оперативному персоналу по обслуживанию. Методические указания предназначены для персонала служб РЗА энергосистем и наладочных огранизаций, занимающегося наладкой или эксплуатацией дифференциальной защиты ДЗТ-21 и ДЗТ-23. |
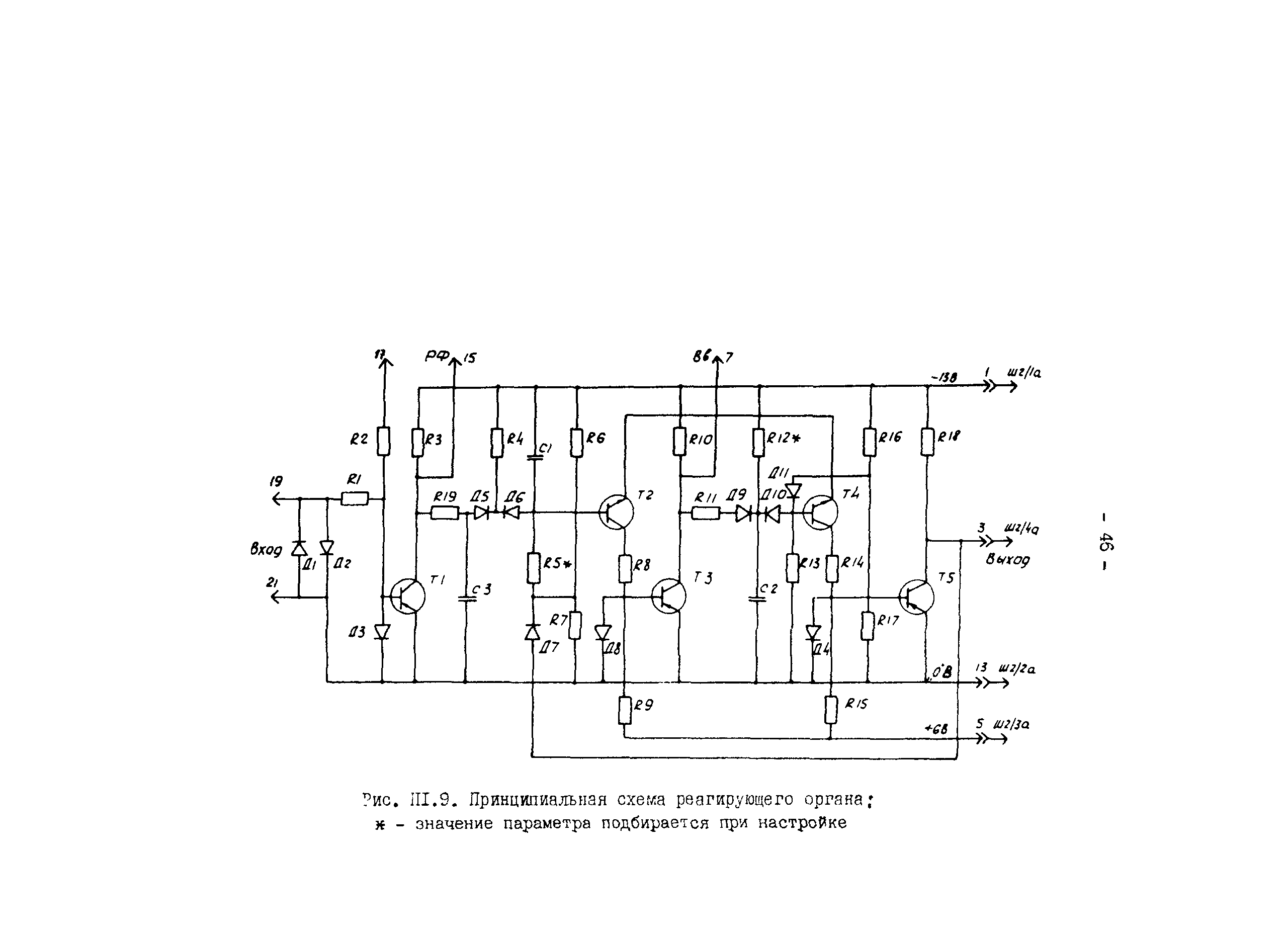
| Оглавление: | 1 Общие положения 2 Меры безопасности 3 Внешний осмотр и проверка изоляции 3.1 Подготовительные работы 3.2 Осмотр и ревизия устройств защиты 3.3 Проверка изоляции 4 Проверка модуля питания управления 4.1 Проверка стабилизатора питания 4.2 Проверка выходных цепей 4.3 Проверка усилителей 5 Проверка автотрансформаторов тока 5.1 Проверка коэффициента трансформации АТ 5.2 Проверка коэффициента трансформации на рабочих ответвлениях 6 Проверка МРЗД и приставок дополнительного торможения 6.1 Условия проверки 6.2 Проверка трансреактора 6.3 Проверка промежуточных трансформаторов 6.4 Проверка приставок дополнительного торможения 6.5 Проверка настройки фильтра второй гармонической составляющей 6.6 Проверка стабилитронов Д15, Д16 6.7 Проверка реагирующего органа 6.8 Проверка чувствительного органа реле 6.9 Регулирование тока срабатывания отсечки 6.10 Определение времени срабатывания отсечки 6.11 Регулирование коэффициента торможения 6.12 Определение тормозной характеристики 7 Комплексная проверка защиты 7.1 Условия и порядок проведения проверки 8 Проверка защиты в полной схеме присоединения 8.1 Опробование защиты 9 Проверка защиты рабочим током 9.1 Предварительная проверка защиты 9.2 Проверка токовых цепей защиты 9.3 Проверка выравнивания ампер-витков трансреакторов реле 10 Подготовка защиты к вводу в работу 10.1 Окончательный осмотр и выполнение записей 11 Указания по эксплуатации защиты 11.1 Проверка электрических характеристик 11.2 Указания оперативному персоналу Приложение 1 Описание защиты Приложение 2 Технические данные защиты ДЗТ-21 (ДЗТ-23) Приложение 3 Протокол проверки при новом включении дифференциальной защиты ДЗТ-21 (ДЗТ-23) Приложение 4 Пречень приборов и устройств, необходимых для технического обслуживания защиты ДЗТ-21, ДЗТ-23 Приложение 5 Изменение диапазона регулирования токов срабатывания и коэффициентов торможения дифференциальных реле защиты ДЗТ-21, ДЗТ-23 Приложение 6 Методика проверки отстройки защиты ДЗТ-21, ДЗТ-23 от апериодических и периодических токов включения Список использованной литературы |
| Разработан: | Донтехэнерго Трест Электроюжмонтаж |
| Утверждён: | 14.05.1980 ПО Союзтехэнерго |
| Издан: | СПО Союзтехэнерго (1981 г. ) |
| Расположен в: |


















































































