| ||||||||||||||||||||||||||||||||||
Скачать РД 34.24.504-96 Типовая инструкция по эксплуатации индивидуальных замкнутых систем пылеприготовления с молотковыми мельницамиДата актуализации: 10.08.2017
|
| Обозначение: | РД 34.24.504-96 |
| Обозначение англ: | RD 34.24.504-96 |
| Статус: | действует |
| Название рус.: | Типовая инструкция по эксплуатации индивидуальных замкнутых систем пылеприготовления с молотковыми мельницами |
| Название англ.: | Model Guidelines for Operation of Individual Closed Fuel Pulverizing Systems with Hammer Mills |
| Дата добавления в базу: | 01.09.2013 |
| Дата актуализации: | 05.05.2017 |
| Дата введения: | 01.03.1998 |
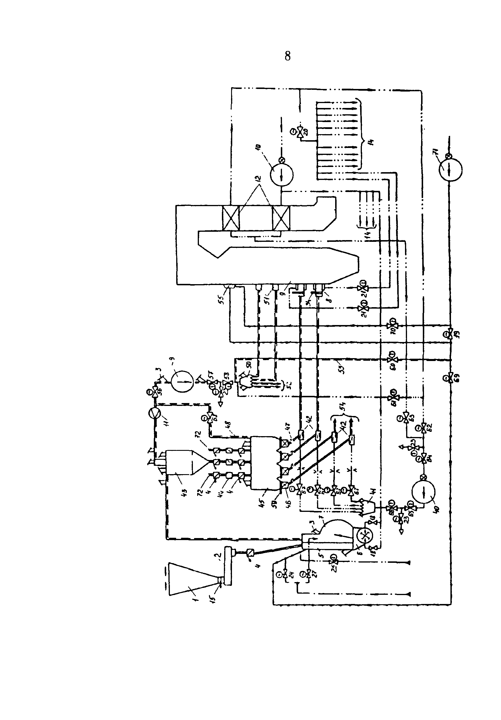
| Область применения: | Инструкция устанавливает общий порядок, последовательность и условия выполнения основных технологических операций, обеспечивающих безаварийную эксплуатацию индивидуальных замкнутых систем пылеприготовления с молотковыми мельницами. |
| Оглавление: | 1 Введение 2 Общие указания 3 Указание мер безопасности 4 Подготовка системы пылеприготовления к работе 5 Включение системы пылеприготовления в работу 6 Управление системой пылеприготовления и контроль за режимом ее работы 7 Останов системы пылеприготовления 8 Характерные нарушения в работе системы пылеприготовления и действия по их устранению Приложение 1 Характерные особенности и область применения систем пылеприготовления с молотковыми мельницами Приложение 2 Краткое описание и основные характеристики молотковых мельниц Приложение 3 Основные технические характеристики питателей сырого топлива АО "Тяжмаш" Приложение 4 Основные параметры, контролируемые при эксплуатации системы пылеприготовления с молотковыми мельницами Приложение 5 Сигнализация, защиты, блокировки и автоматические регуляторы в системах пылеприготовления с молотковыми мельницами |
| Разработан: | АО Фирма ОРГРЭС |
| Утверждён: | 02.10.1996 Департамент науки и техники РАО ЕЭС России (Department of Science and Technology, UES of Russia RAO ) |
| Издан: | СПО ОРГРЭС (1997 г. ) |
| Расположен в: | |
| Нормативные ссылки: |
|
















































































































