Информационная система
«Ёшкин Кот»

Скачать базу одним архивом
Скачать обновления
История создания базы
Карта сайта

Скачать ГОСТ Р 34.31-96 Информационная технология. Микропроцессорные системы. Интерфейс Фьючебас+. Спецификации физического уровня

Дата актуализации: 10.08.2017

ГОСТ Р 34.31-96

Информационная технология. Микропроцессорные системы. Интерфейс Фьючебас+. Спецификации физического уровня

Обозначение: ГОСТ Р 34.31-96
Обозначение англ: GOST R 34.31-96
Статус:действует
Название рус.:Информационная технология. Микропроцессорные системы. Интерфейс Фьючебас+. Спецификации физического уровня
Название англ.:Information technology. Microprocessor systems. Futurebus+. Physical layer and profile specifications
Дата добавления в базу:01.09.2013
Дата актуализации:05.05.2017
Дата введения:01.01.1997
Оглавление:Предисловие председателя рабочей группы
Введение
1. Область применения
2. Определения
2.1. Использование терминов
2.2. Определения линий магистрали и сигналов
2.3. Терминология
2.4. Соглашения
2.5. ФБ+-символ
2.6. Нормативные ссылки
3. Управление узлом
3.1. Введение
3.1.1. Адресное пространство
3.1.2. Основной функциональный признак
3.1.3. Функциональный признак опции
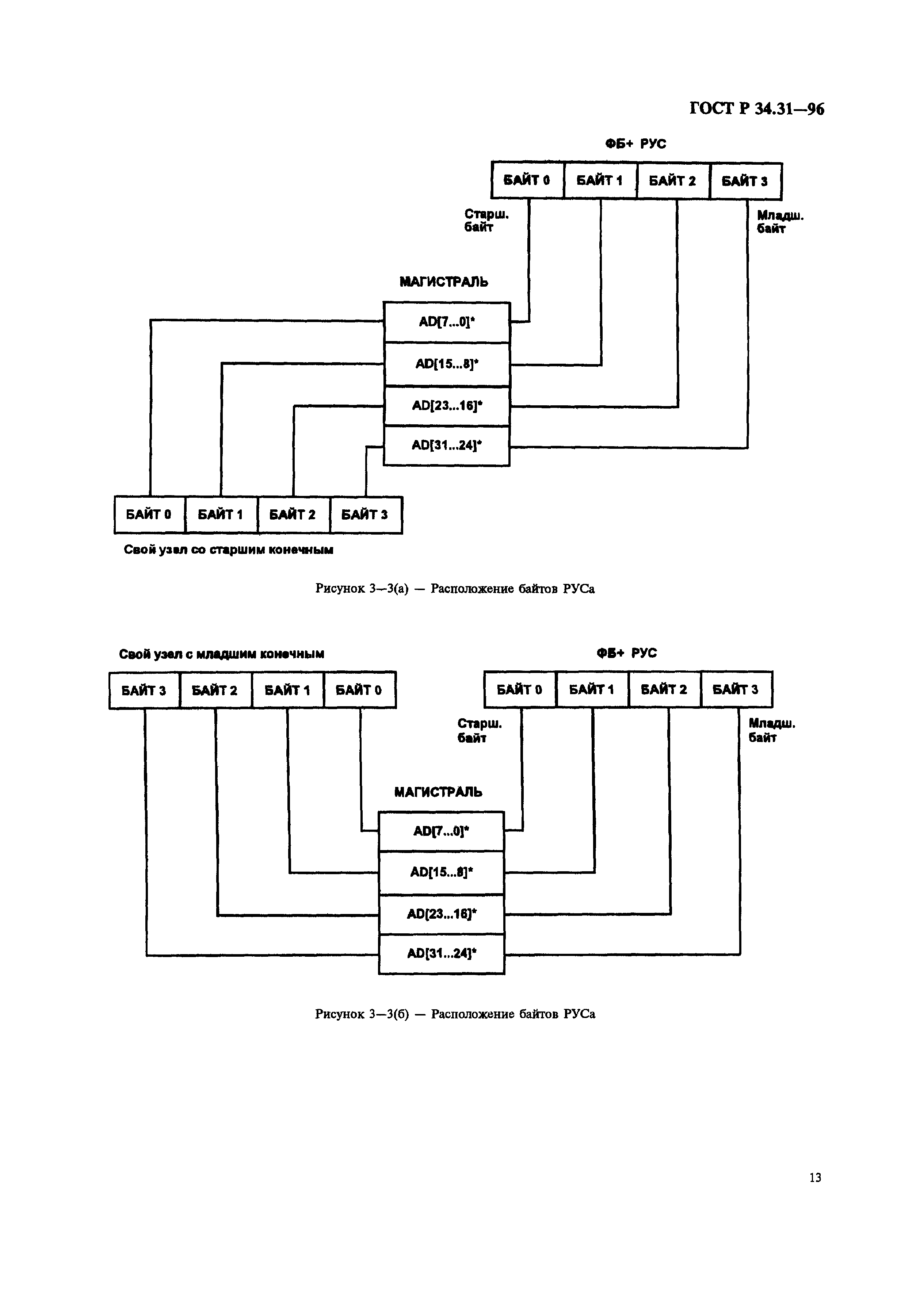
3.2. Спецификация ФБ+РУСов
3.2.1. Спецификация пространства памяти РУСов
3.2.2. Основные РУСы
3.2.3. Область управляющих и статусных регистров ФБ+
3.2.4. Специфицированные входы ПЗУ магистрали
3.2.5. КОРНЕВАЯ ДИРЕКТОРИЯ ОСНОВНЫХ РУС
3.2.6. Пространство начальных элементов
3.2.7. Специфические прерывания элементов
3.2.8. Распределенные арбитражные сообщения и общие арбитражные сообщения
4. "Живая" вставка
4.1. Описание
4.1.1. Введение
4.1.2. Общие сведения
4.1.3. Уровни "живой" вставки
4.1.4. Дополнительные возможности, предоставляемые оператору
4.1.5. Диаграмма состояний для "живой" вставки
4.1.6. Концепция конструкции модуля
4.2. Спецификация
4.2.1. Определения
4.2.2. Требования к функционированию системы
4.2.3. Требования, связанные с источниками питания
4.2.4. Активизация и деактивизация модуля
4.2.5. Требования к заземлению
4.2.6. Электрические требования
4.2.7. Знак "живой" вставки ФБ+
4.2.8. Определение индикатора ЗАМЕНА
5. Введение к профилям среды применения
5.1. Описание профиля среды применения (ПСП)
5.1.1. Стандартная основа для профилей
5.2. Минимальные требования к ПСП (ПСП спецификация)
5.2.1. ПСП термины и определения
5.2.2. ПСП организация
5.2.3. Содержание профиля
5.2.4. Физический уровень
5.2.5. Условия эксплуатации
5.2.6. Требования к стандартам
6. Среда применения Профиля А
6.1. Справочное описание
6.1.1. Введение
6.1.2. Назначение и область применения
6.1.3. Терминология
6.1.4. Упоминаемые документы
6.1.5. Ссылочные таблицы
6.1.6. Совместность профилей
6.2. Подробная спецификация
6.2.1. Арбитраж
6.2.2. Параллельный протокол
6.2.3. Управление магистралью/узлом и РУС-регистры
6.2.4. Кеш-когерентность
6.2.5. Передача сообщения
6.2.6. Конфигурация системы
6.2.7. Мощность профиля А
6.2.8. Электрические характеристики профиля А
6.2.9. "Живая" вставка и удаление
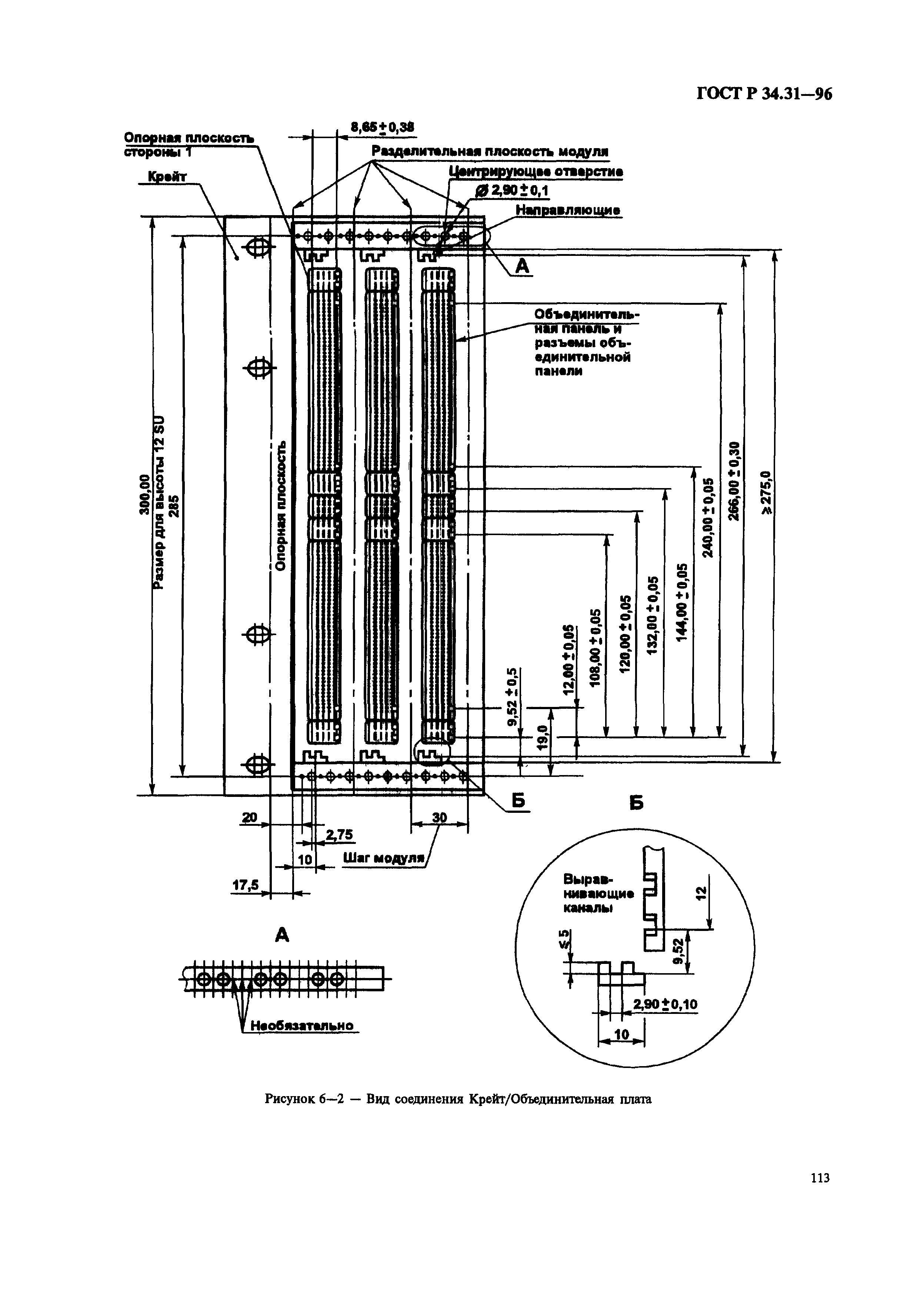
6.2.10. Механика
6.2.11. Ввод/вывод
6.2.12. Распределение контактов сигналов и питания для разъемов Профиля Б
6.2.13. Спецификации среды применения и другие соглашения стандарта
7. Среда Применения Профиля Б
7.1. Справочное описание
7.1.1. Введение
7.1.2. Назначение и область применения
7.1.3. Терминология Профиля Б
7.1.4. Использованные (ссылочные) Документы
7.1.5. Ссылочные таблицы
7.1.6. Совместимость с различными Профилями
7.2. Детализированная спецификация
7.2.1. Арбитраж
7.2.2. Параллельный протокол
7.2.3. Управление магистралью/узлом и РУСы
7.2.4. Кеширование и кеш-когерентность
7.2.5. Посылка сообщений
7.2.6. Конфигурация системы
7.2.7. Питание Профиля Б
7.2.8. Электрические характеристики Профиля Б
7.2.9. "Живая" вставка и удаление
7.2.10. Требования по механике
7.2.11. Ввод/вывод
7.2.12. Распределение контактов сигналов и питания для разъемов Профиля Б
7.2.13. Спецификация среды применения и другие соглашения стандарта
8. Среда применения Профиля Ф
8.1. Справочное описание
8.1.1. Введение
8.1.2. Области применения профилей
8.1.3. Терминология профиля Ф
8.1.4. Ссылочные стандарты IEEE
8.1.5. Справочные таблицы
8.1.6. Возможность совместной работы с другими профилями
8.2. Детализированные определения
8.2.1. Арбитраж
8.2.2. Параллельный протокол
8.2.3. Спецификация временных диаграмм
8.2.4. Управление магистралью/системой и РУСы
8.2.5. Кеширование и когерентность кеша
8.2.6. Передача сообщений
8.2.7. Конфигурация системы
8.2.8. Источник питания
8.2.9. Электрические параметры
8.2.10. "Живая" вставка и удаление
8.2.11. Механика
8.2.12. Ввод/вывод
8.2.13. Разъем и назначение питающих и сигнальных выводов
8.2.14. Окружение
8.3. Спецификация центрального арбитра на базе модуля
8.3.1. Требования к объединительной плате
8.3.2. Сообщение арбитражной задержки объединительной платы
8.3.3. Системный сброс
8.3.4. Снижение напряжения переменного тока
8.3.5. Электрические требования
Утверждён:02.04.1996 Госстандарт России (Russian Federation Gosstandart 253)
Расположен в:Техническая документация Электроэнергия ИНФОРМАЦИОННЫЕ ТЕХНОЛОГИИ. МАШИНЫ КОНТОРСКИЕ Интерфейсы и межсоединительные устройства Экология ИНФОРМАЦИОННЫЕ ТЕХНОЛОГИИ. МАШИНЫ КОНТОРСКИЕ Интерфейсы и межсоединительные устройства
ГОСТ Р 34.31-96ГОСТ Р 34.31-96ГОСТ Р 34.31-96ГОСТ Р 34.31-96ГОСТ Р 34.31-96ГОСТ Р 34.31-96ГОСТ Р 34.31-96ГОСТ Р 34.31-96ГОСТ Р 34.31-96ГОСТ Р 34.31-96ГОСТ Р 34.31-96ГОСТ Р 34.31-96ГОСТ Р 34.31-96ГОСТ Р 34.31-96ГОСТ Р 34.31-96ГОСТ Р 34.31-96ГОСТ Р 34.31-96ГОСТ Р 34.31-96ГОСТ Р 34.31-96ГОСТ Р 34.31-96ГОСТ Р 34.31-96ГОСТ Р 34.31-96ГОСТ Р 34.31-96ГОСТ Р 34.31-96ГОСТ Р 34.31-96ГОСТ Р 34.31-96ГОСТ Р 34.31-96ГОСТ Р 34.31-96ГОСТ Р 34.31-96ГОСТ Р 34.31-96ГОСТ Р 34.31-96ГОСТ Р 34.31-96ГОСТ Р 34.31-96ГОСТ Р 34.31-96ГОСТ Р 34.31-96ГОСТ Р 34.31-96ГОСТ Р 34.31-96ГОСТ Р 34.31-96ГОСТ Р 34.31-96ГОСТ Р 34.31-96ГОСТ Р 34.31-96ГОСТ Р 34.31-96ГОСТ Р 34.31-96ГОСТ Р 34.31-96ГОСТ Р 34.31-96ГОСТ Р 34.31-96ГОСТ Р 34.31-96ГОСТ Р 34.31-96ГОСТ Р 34.31-96ГОСТ Р 34.31-96ГОСТ Р 34.31-96ГОСТ Р 34.31-96ГОСТ Р 34.31-96ГОСТ Р 34.31-96ГОСТ Р 34.31-96ГОСТ Р 34.31-96ГОСТ Р 34.31-96ГОСТ Р 34.31-96ГОСТ Р 34.31-96ГОСТ Р 34.31-96ГОСТ Р 34.31-96ГОСТ Р 34.31-96ГОСТ Р 34.31-96ГОСТ Р 34.31-96ГОСТ Р 34.31-96ГОСТ Р 34.31-96ГОСТ Р 34.31-96ГОСТ Р 34.31-96ГОСТ Р 34.31-96ГОСТ Р 34.31-96ГОСТ Р 34.31-96ГОСТ Р 34.31-96ГОСТ Р 34.31-96ГОСТ Р 34.31-96ГОСТ Р 34.31-96ГОСТ Р 34.31-96ГОСТ Р 34.31-96ГОСТ Р 34.31-96ГОСТ Р 34.31-96ГОСТ Р 34.31-96ГОСТ Р 34.31-96ГОСТ Р 34.31-96ГОСТ Р 34.31-96ГОСТ Р 34.31-96ГОСТ Р 34.31-96ГОСТ Р 34.31-96ГОСТ Р 34.31-96ГОСТ Р 34.31-96ГОСТ Р 34.31-96ГОСТ Р 34.31-96ГОСТ Р 34.31-96ГОСТ Р 34.31-96ГОСТ Р 34.31-96ГОСТ Р 34.31-96ГОСТ Р 34.31-96ГОСТ Р 34.31-96ГОСТ Р 34.31-96ГОСТ Р 34.31-96ГОСТ Р 34.31-96ГОСТ Р 34.31-96ГОСТ Р 34.31-96ГОСТ Р 34.31-96ГОСТ Р 34.31-96ГОСТ Р 34.31-96ГОСТ Р 34.31-96ГОСТ Р 34.31-96ГОСТ Р 34.31-96ГОСТ Р 34.31-96ГОСТ Р 34.31-96ГОСТ Р 34.31-96ГОСТ Р 34.31-96ГОСТ Р 34.31-96ГОСТ Р 34.31-96ГОСТ Р 34.31-96ГОСТ Р 34.31-96ГОСТ Р 34.31-96ГОСТ Р 34.31-96ГОСТ Р 34.31-96ГОСТ Р 34.31-96ГОСТ Р 34.31-96ГОСТ Р 34.31-96ГОСТ Р 34.31-96ГОСТ Р 34.31-96ГОСТ Р 34.31-96ГОСТ Р 34.31-96ГОСТ Р 34.31-96ГОСТ Р 34.31-96ГОСТ Р 34.31-96ГОСТ Р 34.31-96ГОСТ Р 34.31-96ГОСТ Р 34.31-96ГОСТ Р 34.31-96ГОСТ Р 34.31-96ГОСТ Р 34.31-96ГОСТ Р 34.31-96ГОСТ Р 34.31-96ГОСТ Р 34.31-96ГОСТ Р 34.31-96ГОСТ Р 34.31-96ГОСТ Р 34.31-96ГОСТ Р 34.31-96ГОСТ Р 34.31-96ГОСТ Р 34.31-96ГОСТ Р 34.31-96ГОСТ Р 34.31-96ГОСТ Р 34.31-96ГОСТ Р 34.31-96ГОСТ Р 34.31-96ГОСТ Р 34.31-96ГОСТ Р 34.31-96ГОСТ Р 34.31-96ГОСТ Р 34.31-96ГОСТ Р 34.31-96ГОСТ Р 34.31-96ГОСТ Р 34.31-96ГОСТ Р 34.31-96ГОСТ Р 34.31-96ГОСТ Р 34.31-96ГОСТ Р 34.31-96ГОСТ Р 34.31-96ГОСТ Р 34.31-96ГОСТ Р 34.31-96ГОСТ Р 34.31-96ГОСТ Р 34.31-96ГОСТ Р 34.31-96ГОСТ Р 34.31-96ГОСТ Р 34.31-96ГОСТ Р 34.31-96ГОСТ Р 34.31-96ГОСТ Р 34.31-96ГОСТ Р 34.31-96ГОСТ Р 34.31-96ГОСТ Р 34.31-96ГОСТ Р 34.31-96ГОСТ Р 34.31-96ГОСТ Р 34.31-96ГОСТ Р 34.31-96ГОСТ Р 34.31-96ГОСТ Р 34.31-96ГОСТ Р 34.31-96ГОСТ Р 34.31-96ГОСТ Р 34.31-96ГОСТ Р 34.31-96ГОСТ Р 34.31-96ГОСТ Р 34.31-96ГОСТ Р 34.31-96ГОСТ Р 34.31-96ГОСТ Р 34.31-96ГОСТ Р 34.31-96ГОСТ Р 34.31-96ГОСТ Р 34.31-96ГОСТ Р 34.31-96ГОСТ Р 34.31-96ГОСТ Р 34.31-96ГОСТ Р 34.31-96ГОСТ Р 34.31-96ГОСТ Р 34.31-96

© 2013 Ёшкин Кот :-) Карта сайта