Информационная система
«Ёшкин Кот»

Скачать базу одним архивом
Скачать обновления
История создания базы
Карта сайта

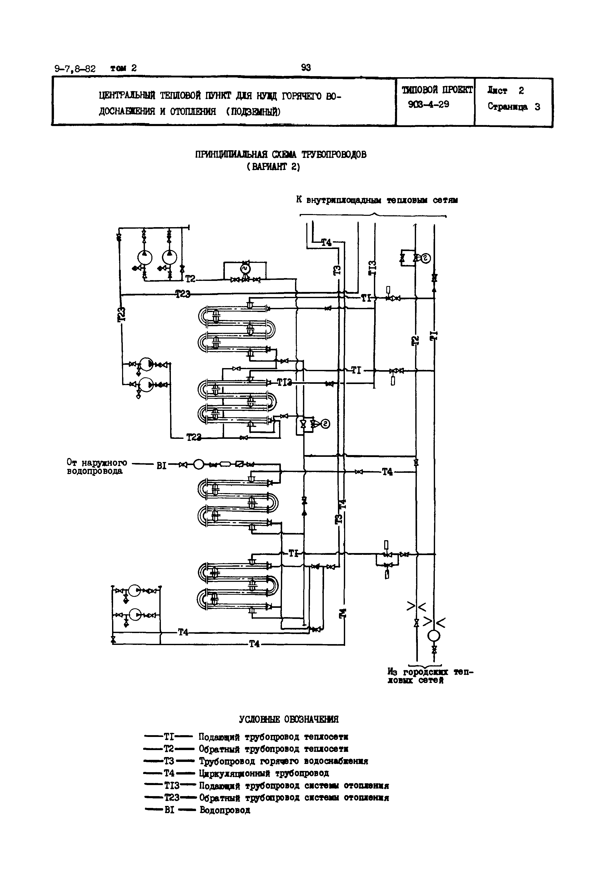
Скачать Типовой проект 903-4-29 ЦТП для нужд горячего водоснабжения и отопления (подземный)

Дата актуализации: 10.08.2017

Типовой проект 903-4-29

ЦТП для нужд горячего водоснабжения и отопления (подземный)

Обозначение: Типовой проект 903-4-29
Обозначение англ: 903-4-29
Статус:заменен
Название рус.:ЦТП для нужд горячего водоснабжения и отопления (подземный)
Дата добавления в базу:12.02.2016
Дата актуализации:05.05.2017
Дата введения:01.01.1986
Область применения:ЦТП сооружается при вводе распределительных тепловых сетей на территорию жилых кварталов и общественных сооружений для учета отпускаемого тепла, обеспечения горячей водой зданий высотой до 16 этажа включительно, подключения зданий по зависимой схеме, контроля и регулирования параметров теплоносителя и организации дополнительного регулирования отпуска тепла
Расположен в:Техническая документация
Типовой проект 903-4-29Типовой проект 903-4-29Типовой проект 903-4-29Типовой проект 903-4-29Типовой проект 903-4-29

© 2013 Ёшкин Кот :-) Карта сайта