Скачать Типовой проект 903-4-139с.13.87 Центральный тепловой пункт для городских микрорайонов с тепловой нагрузкой 7 МВт. Двухступенчатая схема горячего водоснабжения и независимое присоединение систем отопления р = 0,6 - 0,8, вариант со стенами из блоков пильного известняка (для строительства в Молдавской ССР)Дата актуализации: 10.08.2017 Типовой проект 903-4-139с.13.87
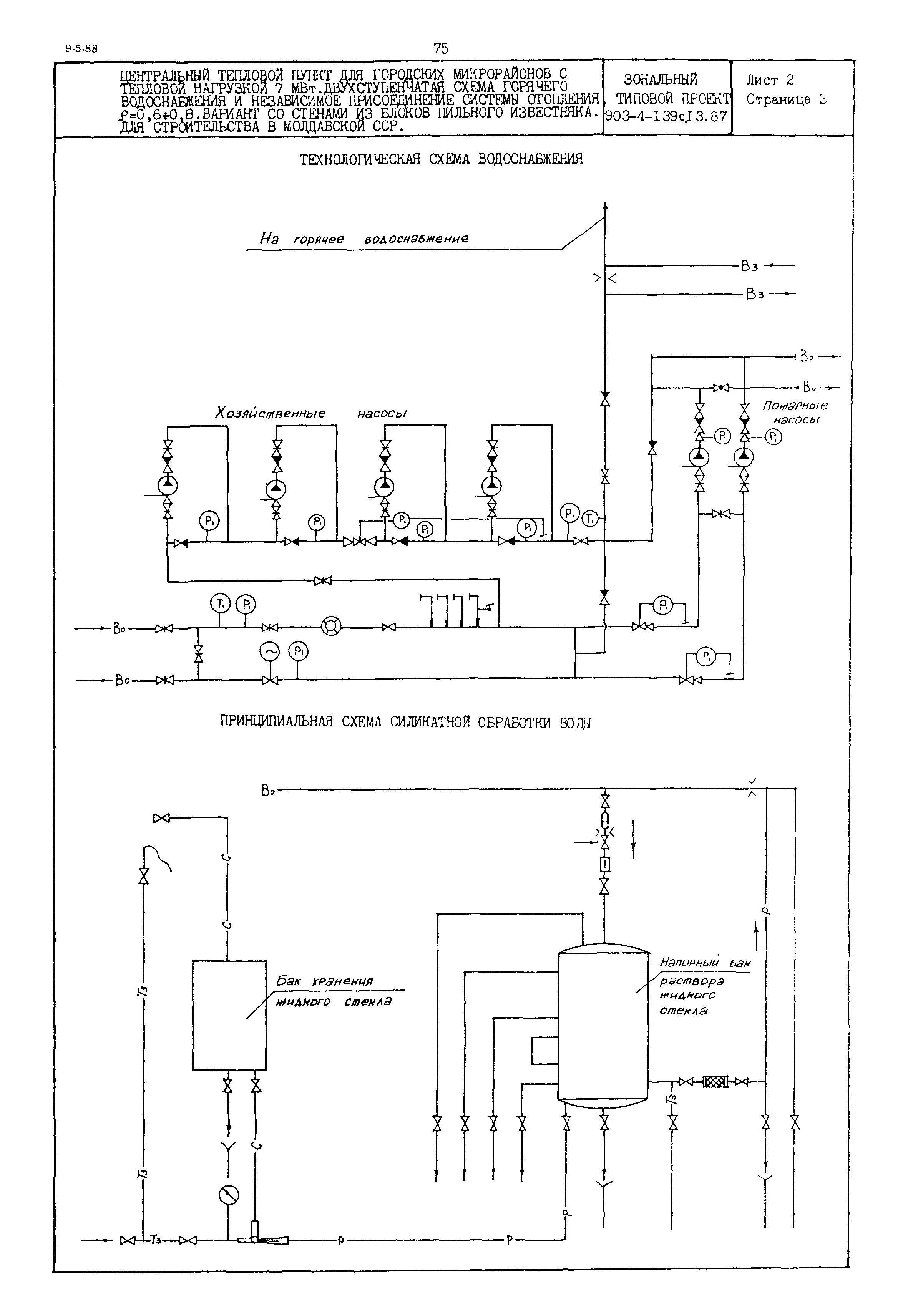
Центральный тепловой пункт для городских микрорайонов с тепловой нагрузкой 7 МВт. Двухступенчатая схема горячего водоснабжения и независимое присоединение систем отопления р = 0,6 - 0,8, вариант со стенами из блоков пильного известняка (для строительства в Молдавской ССР)Обозначение: | Типовой проект 903-4-139с.13.87 | Обозначение англ: | 903-4-139с.13.87 | Статус: | действует | Название рус.: | Центральный тепловой пункт для городских микрорайонов с тепловой нагрузкой 7 МВт. Двухступенчатая схема горячего водоснабжения и независимое присоединение систем отопления р = 0,6 - 0,8, вариант со стенами из блоков пильного известняка (для строительства в Молдавской ССР) | Дата добавления в базу: | 01.09.2013 | Дата актуализации: | 05.05.2017 | Расположен в: |
|
    
|