Информационная система
«Ёшкин Кот»

Скачать базу одним архивом
Скачать обновления
История создания базы
Карта сайта

Скачать Типовой проект 902-3-66.87 Станция биологической очистки сточных вод с биофильтрами производительностью 200 куб. м/сутки с глубокой очисткой

Дата актуализации: 10.08.2017

Типовой проект 902-3-66.87

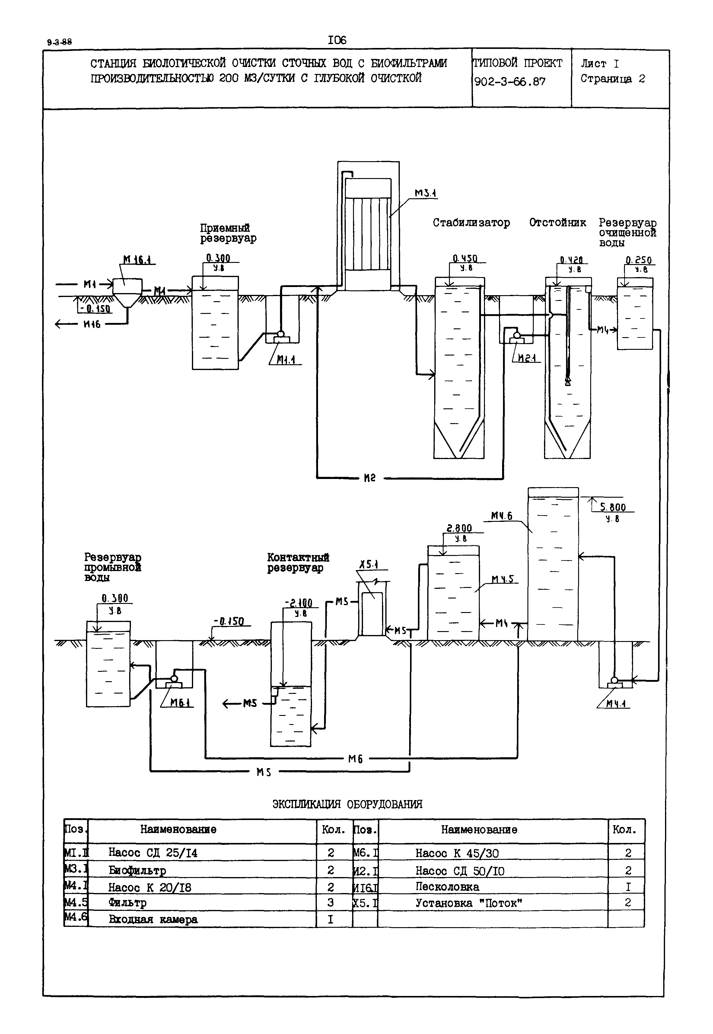
Станция биологической очистки сточных вод с биофильтрами производительностью 200 куб. м/сутки с глубокой очисткой

Обозначение: Типовой проект 902-3-66.87
Обозначение англ: 902-3-66.87
Статус:не определен законодательством
Название рус.:Станция биологической очистки сточных вод с биофильтрами производительностью 200 куб. м/сутки с глубокой очисткой
Дата добавления в базу:01.09.2013
Дата актуализации:05.05.2017
Дата введения:23.04.1986
Область применения:Станция предназначена для полной биологической очистки бытовых и близких к ним по составу производственных сточных вод. Полная биологическая очистка осуществляется на биофильтрах с пластмассовой загрузкой, самоокисление избыточной пленки в стабилизаторах. Глубокая очистка происходит на песчаных фильтрах в восходящим потоком
Расположен в:Техническая документация
Типовой проект 902-3-66.87Типовой проект 902-3-66.87Типовой проект 902-3-66.87Типовой проект 902-3-66.87Типовой проект 902-3-66.87

© 2013 Ёшкин Кот :-) Карта сайта