Скачать Типовой проект 903-1-225.86 Котельная с тремя котлами КВ-ТС(В)-10 и тремя котлами КЕ-10-14С. Закрытая система теплоснабжения. Топливо - каменные и бурые углиДата актуализации: 10.08.2017 Типовой проект 903-1-225.86
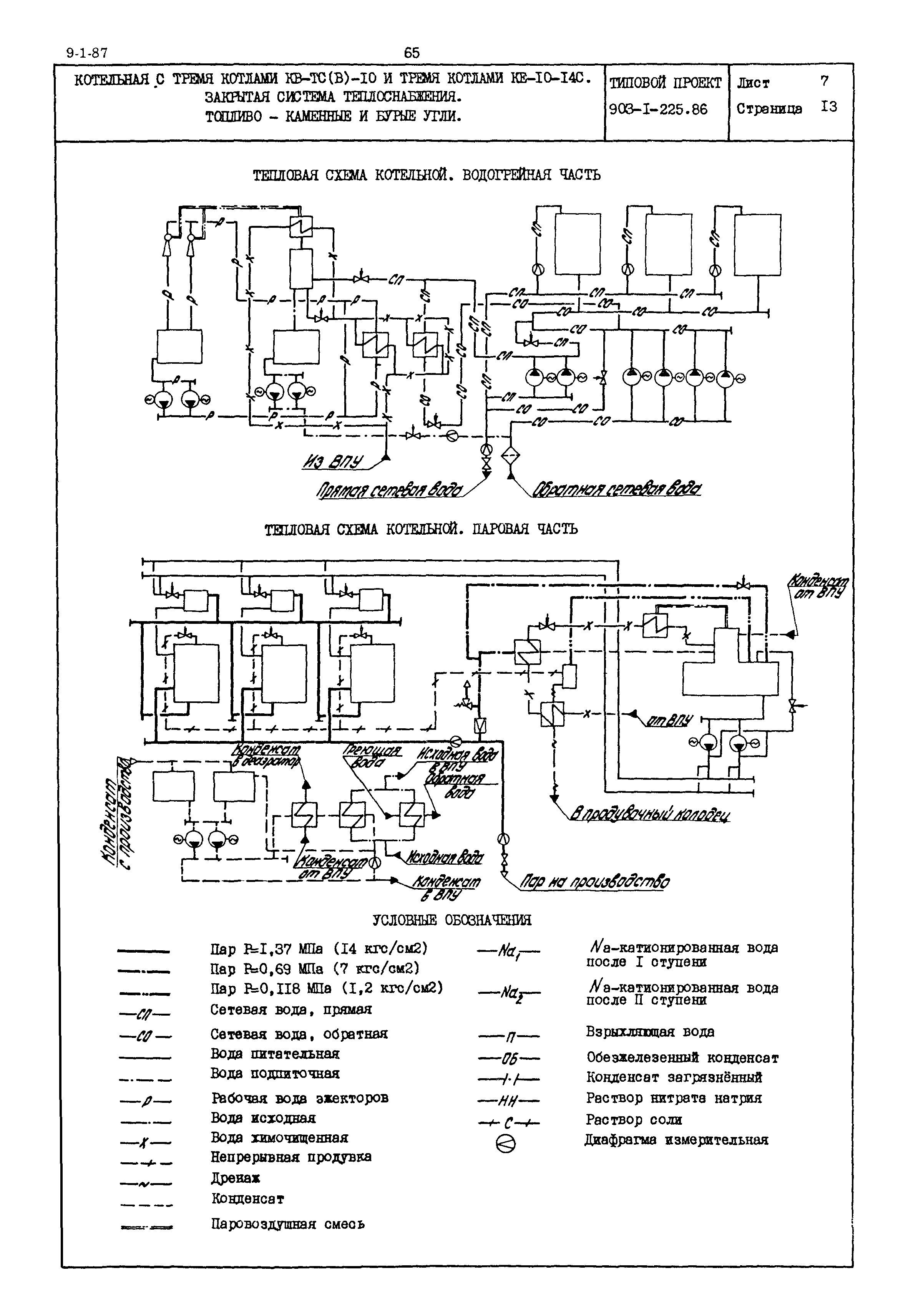
Котельная с тремя котлами КВ-ТС(В)-10 и тремя котлами КЕ-10-14С. Закрытая система теплоснабжения. Топливо - каменные и бурые углиОбозначение: | Типовой проект 903-1-225.86 | Обозначение англ: | 903-1-225.86 | Статус: | действует | Название рус.: | Котельная с тремя котлами КВ-ТС(В)-10 и тремя котлами КЕ-10-14С. Закрытая система теплоснабжения. Топливо - каменные и бурые угли | Дата добавления в базу: | 01.09.2013 | Дата актуализации: | 05.05.2017 | Расположен в: |
|
                          
|