Информационная система
«Ёшкин Кот»

Скачать базу одним архивом
Скачать обновления
История создания базы
Карта сайта

Скачать ГОСТ 32694-2014 Подкладки костыльного скрепления железнодорожного пути. Технические условия

Дата актуализации: 10.08.2017

ГОСТ 32694-2014

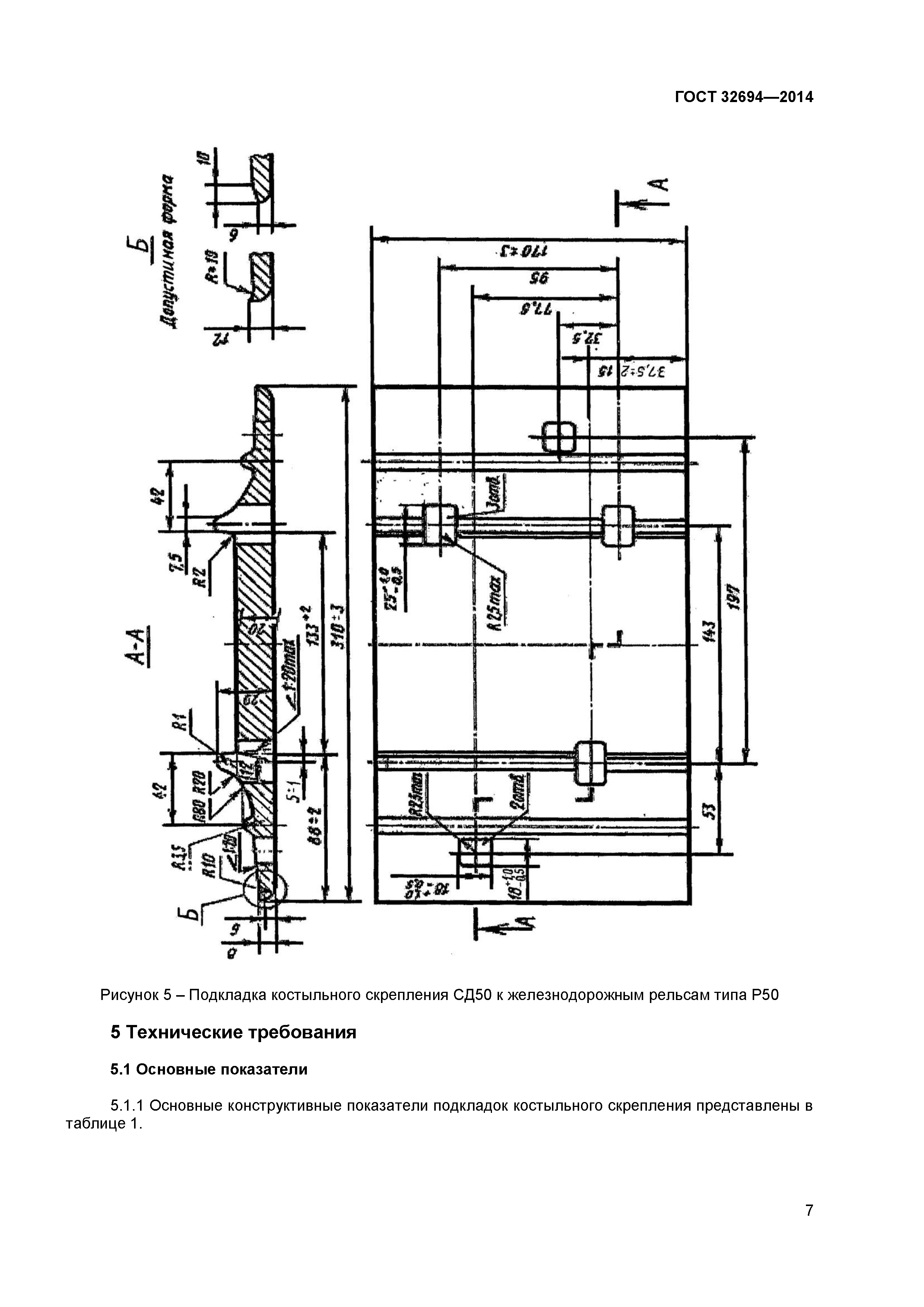
Подкладки костыльного скрепления железнодорожного пути. Технические условия

Обозначение: ГОСТ 32694-2014
Обозначение англ: GOST 32694-2014
Статус:взамен
Название рус.:Подкладки костыльного скрепления железнодорожного пути. Технические условия
Название англ.:Plates for spike fastening of railway. Specifications
Дата добавления в базу:21.05.2015
Дата актуализации:05.05.2017
Дата введения:01.03.2015
Область применения:Стандарт распространяется на подкладки костыльного скрепления железнодорожного пути, предназначенные для эксплуатации на железнодорожных путях общего пользования и не общего пользования шириной колеи 1520 мм, и устанавливает технические требования к ним.
Оглавление:1 Область применения
2 Нормативные ссылки
3 Термины и определения
4 Классификация подкладок по типам и основные параметры
5 Технические требования
6 Правила приемки
7 Методы контроля
8 Транспортирование и хранение
9 Указания по эксплуатации
10 Гарантии изготовителя
Приложение А (справочное) Справочные сведения для определения массы партии подкладок
Разработан: ОАО ВНИИЖТ
Утверждён:25.06.2014 Межгосударственный Совет по стандартизации, метрологии и сертификации (Inter-Governmental Council on Standardization, Metrology, and Certification 45-2014)
22.08.2014 Федеральное агентство по техническому регулированию и метрологии (930-ст)
Издан: Стандартинформ (2015 г. )
Расположен в:Техническая документация Электроэнергия ЖЕЛЕЗНОДОРОЖНАЯ ТЕХНИКА Рельсы и компоненты железных дорог Экология ЖЕЛЕЗНОДОРОЖНАЯ ТЕХНИКА Рельсы и компоненты железных дорог Строительство Стандарты Другие государственные стандарты, применяемые в строительстве Железнодорожная техника
Заменяет собой:
Нормативные ссылки:
ГОСТ 32694-2014ГОСТ 32694-2014ГОСТ 32694-2014ГОСТ 32694-2014ГОСТ 32694-2014ГОСТ 32694-2014ГОСТ 32694-2014ГОСТ 32694-2014ГОСТ 32694-2014ГОСТ 32694-2014ГОСТ 32694-2014ГОСТ 32694-2014ГОСТ 32694-2014ГОСТ 32694-2014ГОСТ 32694-2014ГОСТ 32694-2014

© 2013 Ёшкин Кот :-) Карта сайта