Информационная система
«Ёшкин Кот»

Скачать базу одним архивом
Скачать обновления
История создания базы
Карта сайта

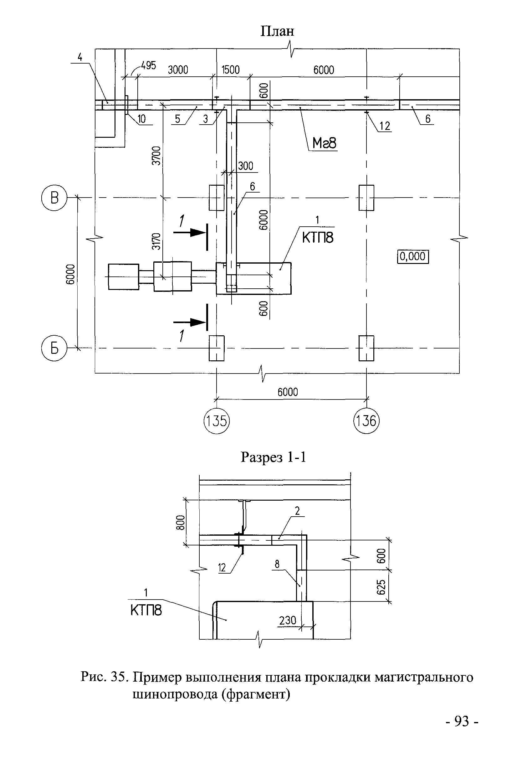
Скачать И 1.16-10 Инструкция о составе и оформлении электротехнической рабочей документации (общие требования и рекомендации)

Дата актуализации: 10.08.2017

И 1.16-10

Инструкция о составе и оформлении электротехнической рабочей документации (общие требования и рекомендации)

Обозначение: И 1.16-10
Обозначение англ: I 1.16-10
Статус:действует
Название рус.:Инструкция о составе и оформлении электротехнической рабочей документации (общие требования и рекомендации)
Дата добавления в базу:01.09.2013
Дата актуализации:05.05.2017
Дата введения:03.08.2010
Область применения:Документ устанавливает состав и правила оформления электротехнической рабочей документации (ЭРД) индивидуальных проектов для строительства, расширения, реконструкции и технического перевооружения предприятий, зданий и сооружений различного назначения.
Оглавление:1. Общие положения
2. Состав электротехнической рабочей документации
3. Обозначение ЭРД
4. Общие правила оформления ЭРД
5. Правила выполнения рабочих чертежей
6. Рекомендации по комплектованию ЭРД
Приложения
Разработан: ОАО НИПИ Тяжпромэлектропроект
Утверждён:03.08.2010 Ассоциация Росэлектромонтаж
Расположен в:Техническая документация Экология ЭЛЕКТРОТЕХНИКА Электротехника в целом ОБЩИЕ ПОЛОЖЕНИЯ. ТЕРМИНОЛОГИЯ. СТАНДАРТИЗАЦИЯ. ДОКУМЕНТАЦИЯ Технические чертежи Технические чертежи в области электротехники и электроники Строительство Нормативные документы Отраслевые и ведомственные нормативно-методические документы Проектирование и строительство объектов других министерств
Заменяет собой:
Нормативные ссылки:
И 1.16-10И 1.16-10И 1.16-10И 1.16-10И 1.16-10И 1.16-10И 1.16-10И 1.16-10И 1.16-10И 1.16-10И 1.16-10И 1.16-10И 1.16-10И 1.16-10И 1.16-10И 1.16-10И 1.16-10И 1.16-10И 1.16-10И 1.16-10И 1.16-10И 1.16-10И 1.16-10И 1.16-10И 1.16-10И 1.16-10И 1.16-10И 1.16-10И 1.16-10И 1.16-10И 1.16-10И 1.16-10И 1.16-10И 1.16-10И 1.16-10И 1.16-10И 1.16-10И 1.16-10И 1.16-10И 1.16-10И 1.16-10И 1.16-10И 1.16-10И 1.16-10И 1.16-10И 1.16-10И 1.16-10И 1.16-10И 1.16-10И 1.16-10И 1.16-10И 1.16-10И 1.16-10И 1.16-10И 1.16-10И 1.16-10И 1.16-10И 1.16-10И 1.16-10И 1.16-10И 1.16-10И 1.16-10И 1.16-10И 1.16-10И 1.16-10И 1.16-10И 1.16-10И 1.16-10И 1.16-10И 1.16-10И 1.16-10И 1.16-10И 1.16-10И 1.16-10И 1.16-10И 1.16-10И 1.16-10И 1.16-10И 1.16-10И 1.16-10И 1.16-10И 1.16-10И 1.16-10И 1.16-10И 1.16-10И 1.16-10И 1.16-10И 1.16-10И 1.16-10И 1.16-10И 1.16-10И 1.16-10И 1.16-10И 1.16-10И 1.16-10И 1.16-10И 1.16-10И 1.16-10И 1.16-10И 1.16-10И 1.16-10И 1.16-10И 1.16-10

© 2013 Ёшкин Кот :-) Карта сайта