| ||||||||||||||||||||||||||||||||||||||
Скачать СО 153-34.09.102 Правила учета тепловой энергии и теплоносителяДата актуализации: 10.08.2017
|
| Обозначение: | СО 153-34.09.102 |
| Обозначение англ: | SO 153-34.09.102 |
| Статус: | утратил силу |
| Название рус.: | Правила учета тепловой энергии и теплоносителя |
| Дата добавления в базу: | 01.09.2013 |
| Дата актуализации: | 05.05.2017 |
| Дата введения: | 25.01.2015 |
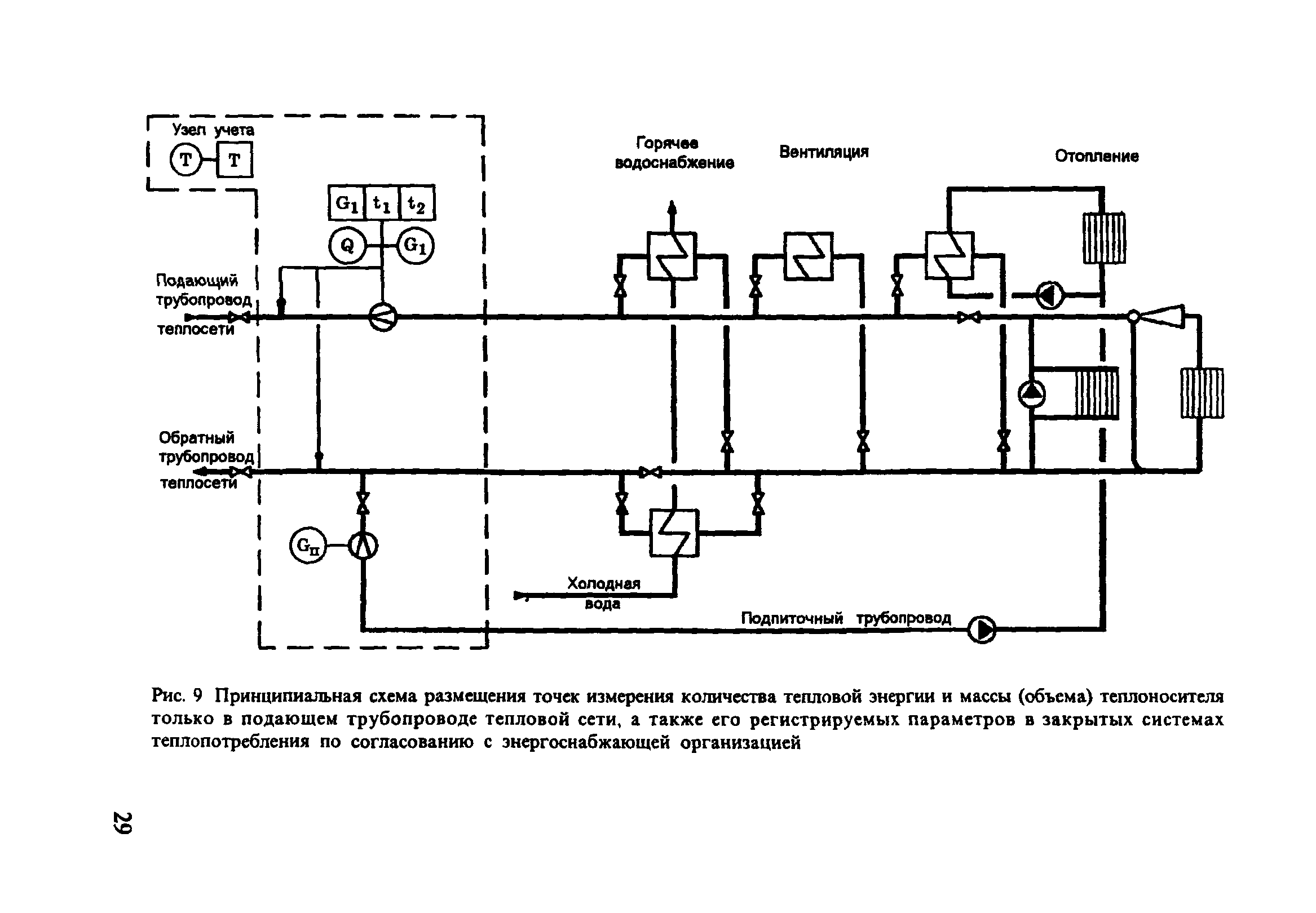
| Область применения: | Правила определяют требования к организации учета отпуска и потребления тепловой энергии и теплоносителей (сетевой воды и водяного пара), контроля их параметров: массы (объема), температуры и давления, а также общие технические требования к узлам учета тепловой энергии и теплоносителя. Правила действуют на территории Российской Федерации и обязательны для исполнения органами государственного энергетического надзора, юридическими и физическими лицами независимо от их ведомственной принадлежности и форм собственности |
| Оглавление: | Термины и определения Условные обозначения Введение 1. Общие положения 2. Учет тепловой энергии и теплоносителя на источнике теплоты |
| Разработан: | Госэнергонадзор Минэнерго России ТОО Интех НИИТеплоприбор |
| Утверждён: | 12.09.1995 Министерство топлива и энергетики РФ (Russian Federation Ministry of Fuel and Energy ) |
| Принят: | 31.08.1995 Главгосэнергонадзор России (Russian Federation Glavgosenergonadzor ) 25.09.1995 Комитет Российской Федерации по стандартизации, метрологии и сертификации |
| Издан: | Главгосэнергонадзор (1995 г. ) |
| Расположен в: | |
| Список изменений: | |
| Заменяет собой: | |
| Нормативные ссылки: |
|






































































Текстовое изменение опечатки