Информационная система
«Ёшкин Кот»

Скачать базу одним архивом
Скачать обновления
История создания базы
Карта сайта

Скачать Серия 1.464.2-25.93 Выпуск 2. Стальные конструкции фонарей с применением в покрытии стального профилированного настила высотой 114 мм. Чертежи КМ

Дата актуализации: 10.08.2017

Серия 1.464.2-25.93

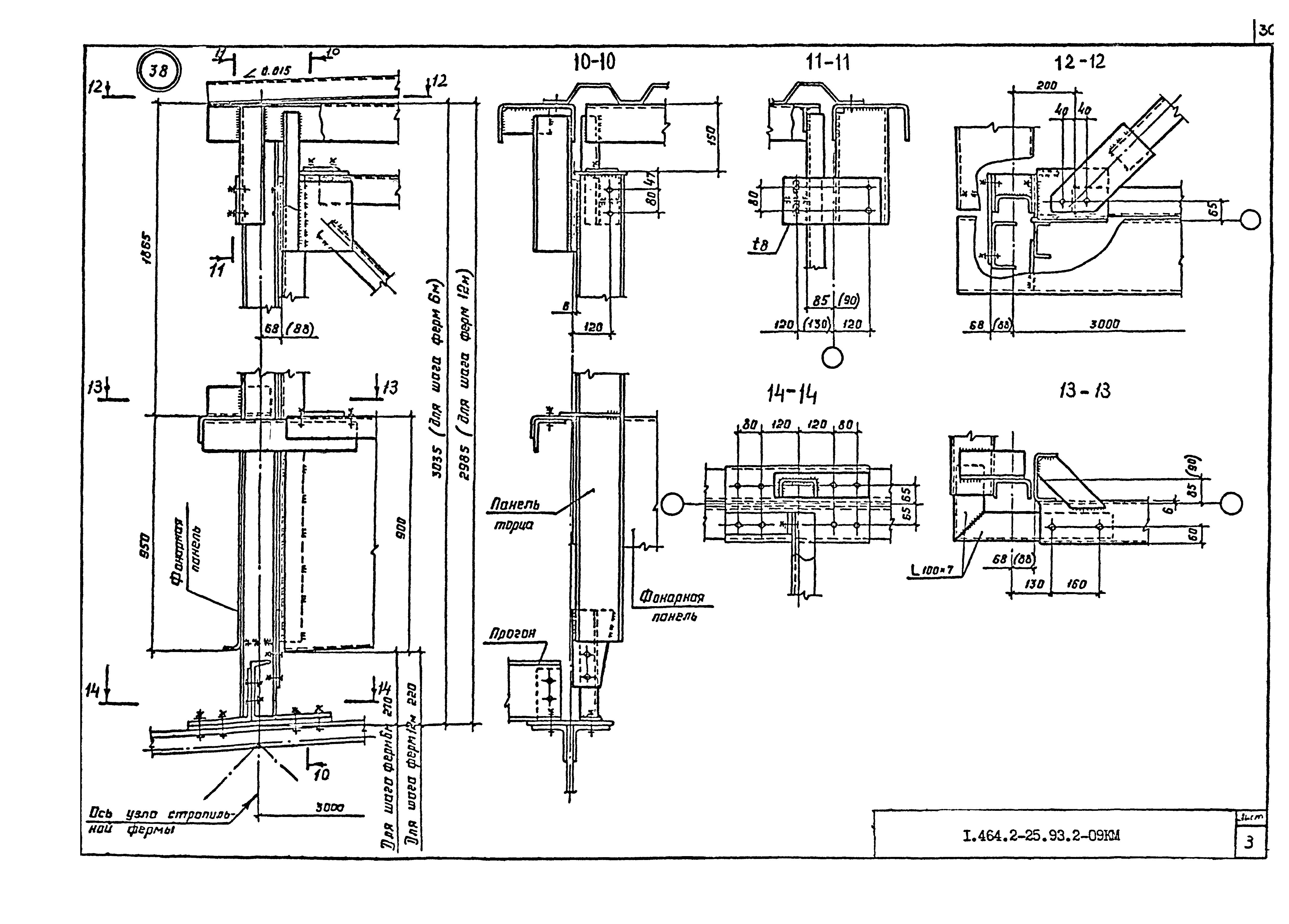
Выпуск 2. Стальные конструкции фонарей с применением в покрытии стального профилированного настила высотой 114 мм. Чертежи КМ

Обозначение: Серия 1.464.2-25.93
Обозначение англ: Series 1.464.2-25.93
Статус:действует
Название рус.:Выпуск 2. Стальные конструкции фонарей с применением в покрытии стального профилированного настила высотой 114 мм. Чертежи КМ
Дата добавления в базу:01.09.2013
Дата актуализации:05.05.2017
Оглавление:1.464.2-25.93.2-ТТ Технические требования
1.464.2-25.93.2-1КМ Схемы расположения конструкций фонаря.
1.464.2-25.93.2-2КМ Фонарная панель (фп-)
1.464.2-25.93.2-3КМ Фонарная ферма (фф-)
1.464.2-25.93.2-4КМ Панель торца
1.464.2-25.93.2-5КМ Узел 2 ...8 фонарной панели
1.464.2-25.93.2-6КМ Узел 9... 15 фонарной фермы. Узел 16, 17 фонарного раскоса
1.464.2-25.93.2-7КМ Узел 18...25 панелей торца
1.464.2-25.93.2-8КМ Узел 26 ...32 крепления прогонов и горизонтальной связи
1.464.2-25.93.2-9КМ Монтажный узел 33...38. Прогоны П4,П5
1.464.2-25.93.2-10КМ Спецификация стали
Разработан: ЦНИИПСК им. Мельникова
Утверждён:18.08.1993 Госстрой России (Russian Federation Gosstroy 9-3-3/179)
Расположен в:Техническая документация Строительство Справочные документы Типовые строительные конструкции, изделия и узлы Общероссийский строительный каталог Строительные конструкции, изделия и узлы зданий и сооружений для всех видов строительства Конструкции, изделия и узлы зданий Несущие конструкции одноэтажных зданий Фонари Светоаэрационные
Заменяет собой:
Серия 1.464.2-25.93Серия 1.464.2-25.93Серия 1.464.2-25.93Серия 1.464.2-25.93Серия 1.464.2-25.93Серия 1.464.2-25.93Серия 1.464.2-25.93Серия 1.464.2-25.93Серия 1.464.2-25.93Серия 1.464.2-25.93Серия 1.464.2-25.93Серия 1.464.2-25.93Серия 1.464.2-25.93Серия 1.464.2-25.93Серия 1.464.2-25.93Серия 1.464.2-25.93Серия 1.464.2-25.93Серия 1.464.2-25.93Серия 1.464.2-25.93Серия 1.464.2-25.93Серия 1.464.2-25.93Серия 1.464.2-25.93Серия 1.464.2-25.93Серия 1.464.2-25.93Серия 1.464.2-25.93Серия 1.464.2-25.93Серия 1.464.2-25.93Серия 1.464.2-25.93Серия 1.464.2-25.93Серия 1.464.2-25.93Серия 1.464.2-25.93

© 2013 Ёшкин Кот :-) Карта сайта