Скачать ГОСТ IEC 60947-1-2014 Аппаратура распределения и управления низковольтная. Часть 1. Общие правилаДата актуализации: 10.08.2017 ГОСТ IEC 60947-1-2014
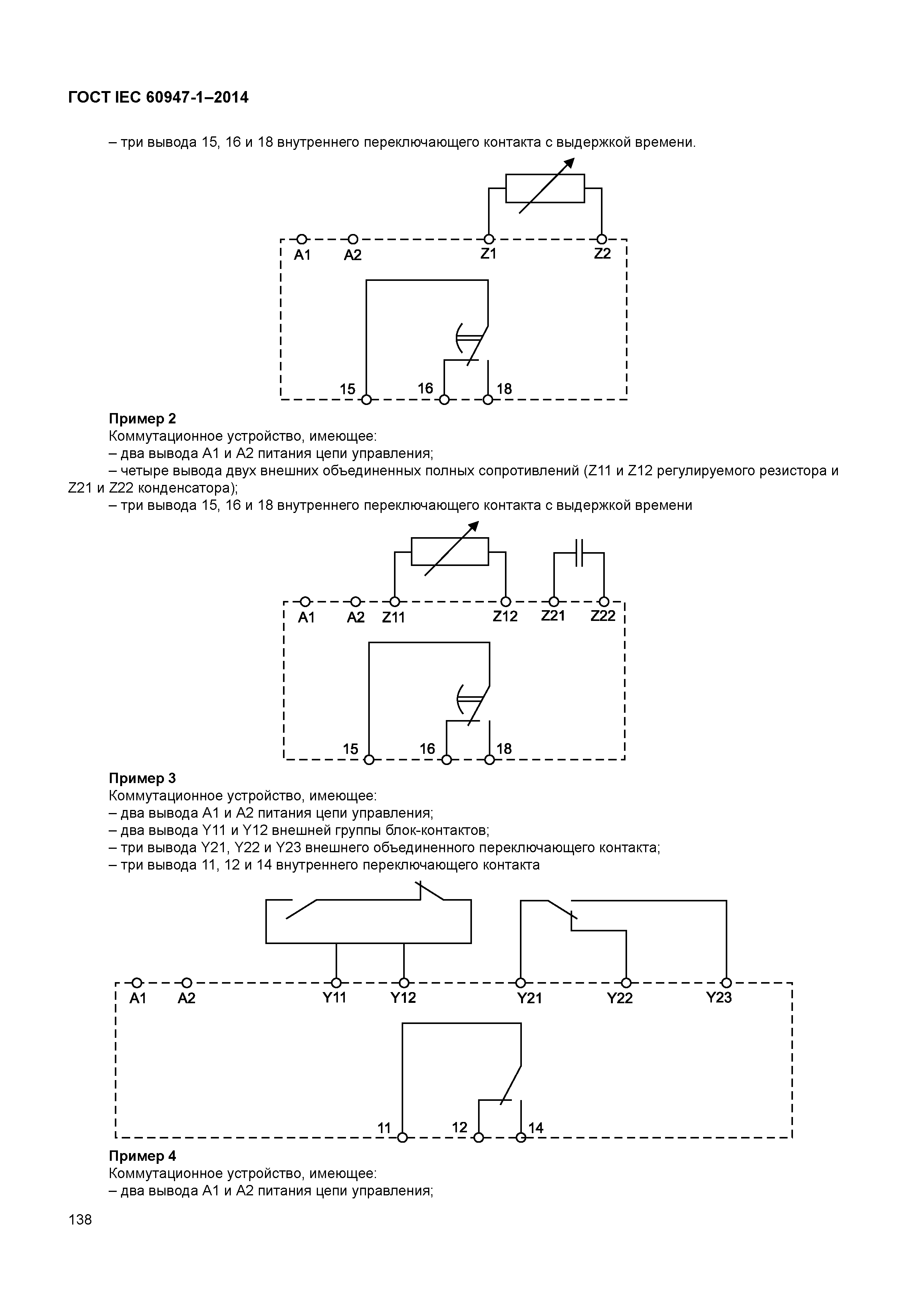
Аппаратура распределения и управления низковольтная. Часть 1. Общие правила| Обозначение: | ГОСТ IEC 60947-1-2014 | | Обозначение англ: | 60947-1-2014 | | Статус: | взамен | | Название рус.: | Аппаратура распределения и управления низковольтная. Часть 1. Общие правила | | Название англ.: | Low-voltage switchgear and controlgear. Part 1. General rules | | Дата добавления в базу: | 12.02.2016 | | Дата актуализации: | 05.05.2017 | | Дата введения: | 01.01.2016 | | Область применения: | Стандарт распространяется на низковольтные аппараты распределения и управления, предназначенные для эксплуатации в электрических цепях номинальным напряжением до 1000 В переменного тока или до 1500 В постоянного тока. Требования стандарта распространяются на аппараты конкретного вида (типа) при наличии в стандартах на эти аппараты соответствующих ссылок. | | Оглавление: | 1 Область применения 1.1 Область применения 1.2 Нормативные ссылки 2 Термины и определения 2.1 Общие термины 2.2 Коммутационные аппараты 2.3 Части коммутационных аппаратов 2.4 Функционирование коммутационных аппаратов 2.5 Параметры и характеристики 2.6 Испытания 2.7 Порты 3 Классификация 4 Характеристики 4.1 Общие требования 4.2 Тип аппарата 4.3 Номинальные и предельные значения параметров главной цепи 4.4 Категория применения 4.5 Цепи управления 4.6 Вспомогательные цепи 4.7 Реле и расцепители 4.8 Координация с устройствами для защиты от коротких замыканий (УЗКЗ) 4.9 Коммутационные перенапряжения 5 Информация об аппарате 5.1 Характер информации 5.2 Маркировка 5.3 Инструкции по монтажу, эксплуатации и обслуживанию 6 Нормальные условия эксплуатации, монтажа и транспортирования 6.1 Нормальные условия эксплуатации 6.2 Условия транспортирования и хранения 6.3 Монтаж 7 Требования к конструкции и работоспособности 7.1 Требования к конструкции 7.2 Требования к работоспособности 7.3 Электромагнитная совместимость (ЭМС) 8 Испытания 8.1 Виды испытаний 8.2 Соответствие требованиям к конструкции 8.2.6 Свободный 8.3 Работоспособность 8.4 Испытания на ЭМС Приложение А (рекомендуемое) Нормальные режимы применения низковольтной аппаратуры распределения и управления Приложение В (рекомендуемое) Пригодность аппаратов для эксплуатации в нестандартных условиях Приложение С (обязательное) Степени защиты аппаратов в оболочках Приложение D (рекомендуемое) Примеры зажимов и взаимосвязь зажима с соединительным устройством Приложение Е (рекомендуемое) Описание метода регулирования цепи нагрузки Приложение F (рекомендуемое) Определение коэффициента мощности или постоянной времени при коротких замыканиях Приложение G (рекомендуемое) Измерение расстояний утечки и воздушных зазоров Приложение Н (рекомендуемое) Соответствие между паспортным напряжением системы питания и номинальным импульсным выдерживаемым напряжением аппарата Приложение J (рекомендуемое) Вопросы, требующие согласования между изготовителем и потребителем Приложение К Свободно Приложение L (обязательное) Маркировка и отличительное цифровое обозначение контактных выводов Приложение М (обязательное) Испытание на воспламеняемость Приложение N (обязательное) Требования и испытания аппаратов с раздельной степенью защиты по изоляции Приложение О (рекомендуемое) Экологические аспекты продукции Приложение Р (рекомендуемое) Кабельные наконечники для медных проводников, присоединяемых к выводам низковольтной аппаратуры распределения и управления Приложение Q (обязательное) Специальные испытания. Влажное тепло, соляной туман, вибрации и толчки Приложение R (рекомендуемое) Применение металлической фольги в электроизоляционных испытаниях на доступных частях при оперировании или регулировке Приложение S (обязательное) Цифровые вводы и выходы Приложение Т (обязательное) Электронные реле перегрузки с расширенными функциями Приложение U (рекомендуемое) Примеры конфигураций цепей управления Приложение ДА (справочное) Сведения о соответствии межгосударственных стандартов ссылочным международным стандартам Библиография | | Разработан: | ВНИИНМАШ АНО НТЦ Энергия
| | Утверждён: | 25.06.2014 Межгосударственный Совет по стандартизации, метрологии и сертификации (Inter-Governmental Council on Standardization, Metrology, and Certification 45-2014) 09.09.2014 Федеральное агентство по техническому регулированию и метрологии (1025-ст)
| | Издан: | Стандартинформ (2015 г. )
| | Расположен в: |
| | Заменяет собой: | | | Нормативные ссылки: |   ГОСТ 28198-89 «Основные методы испытаний на воздействие внешних факторов. Часть 1. Общие положения и руководство»  ГОСТ 14254-96 «Степени защиты, обеспечиваемые оболочками (код IP)»  ГОСТ 28668-90 «Низковольтные комплектные устройства распределения и управления. Часть 1. Требования к устройствам, испытанным полностью или частично»  ГОСТ 27483-87 «Испытания на пожароопасность. Методы испытаний. Испытания нагретой проволокой»  ГОСТ 27473-87 «Материалы электроизоляционные твердые. Метод определения сравнительного и контрольного индексов трекингостойкости во влажной среде»  ГОСТ 28312-89 «Аппаратура радиоэлектронная профессиональная. Условные графические обозначения»  ГОСТ 21991-89 «Оборудование электротехническое. Аппараты электрические. Направление движения органов управления» ГОСТ 28199-89 «Основные методы испытаний на воздействие внешних факторов. Часть 2. Испытания. Испытание А: Холод» ГОСТ 28200-89 «Основные методы испытаний на воздействие внешних факторов. Часть 2. Испытания. Испытание В: Сухое тепло» ГОСТ 28203-89 «Основные методы испытаний на воздействие внешних факторов. Часть 2. Испытания. Испытание Fс и руководство: Вибрация (синусоидальная)» ГОСТ 28213-89 «Основные методы испытаний на воздействие внешних факторов. Часть 2. Испытания. Испытание Еа и руководство: Одиночный удар» ГОСТ 28216-89 «Основные методы испытаний на воздействие внешних факторов. Часть 2. Испытания. Испытание Db и руководство : Влажное тепло, циклическое (12 + 12 часовой цикл)» ГОСТ 28234-89 «Основные методы испытаний на воздействие внешних факторов. Часть 2. Испытания. Испытание Кb: Соляной туман, циклическое (раствор хлорида натрия)» ГОСТ 30336-95 «Совместимость технических средств электромагнитная. Устойчивость к импульсному магнитному полю. Технические требования и методы испытаний» ГОСТ Р 51317.4.5-99 «Совместимость технических средств электромагнитная. Устойчивость к микросекундным импульсным помехам большой энегрии. Требования и методы испытаний» ГОСТ Р 51317.4.6-99 «Совместимость технических средств электромагнитная. Устойчивость к кондуктивным помехам, наведенным радиочастотными электромагнитными полями. Требования и методы испытаний» ГОСТ 31602.1-2012 «Соединительные устройства. Требования безопасности к контактным зажимам. Часть 1. Требования к винтовым и безвинтовым контактным зажимам для соединения медных проводников с номинальным сечением от 0,2 до 35 кв. мм» ГОСТ 31602.2-2012 «Соединительные устройства. Требования безопасности к контактным зажимам. Часть 2. Дополнительные требования к винтовым и безвинтовым контактным зажимам для соединения медных проводников с номинальным сечением от 35 до 300 кв. мм» ГОСТ 30804.4.11-2013 «Совместимость технических средств электромагнитная. Устойчивость к провалам, кратковременным прерываниям и изменениям напряжения электропитания. Требования и методы испытаний» ГОСТ 30804.6.2-2013 «Совместимость технических средств электромагнитная. Устойчивость к электромагнитным помехам технических средств, применяемых в промышленных зонах. Требования и методы испытаний» ГОСТ 30804.4.2-2013 «Совместимость технических средств электромагнитная. Устойчивость к электростатическим разрядам. Требования и методы испытаний» ГОСТ 30804.4.3-2013 «Совместимость технических средств электромагнитная. Устойчивость к радиочастотному электромагнитному полю. Требования и методы испытаний» ГОСТ 30804.4.4-2013 «Совместимость технических средств электромагнитная. Устойчивость к наносекундным импульсным помехам. Требования и методы испытаний» ГОСТ 30011.5.1-2012 «Аппаратура распределения и управления низковольтная. Часть 5. Аппараты и коммутационные элементы цепей управления. Глава 1. Электромеханические аппараты для цепей управления» ГОСТ 30804.3.2-2013 «Совместимость технических средств электромагнитная. Эмиссия гармонических составляющих тока техническими средствами с потребляемым током не более 16 А (в одной фазе). Нормы и методы испытаний» ГОСТ 30804.3.3-2013 «Совместимость технических средств электромагнитная. Ограничение изменений напряжения, колебаний напряжения и фликера в низковольтных системах электроснабжения общего назначения. Технические средства с потребляемым током не более 16 А (в одной фазе), подключаемые к электрической сети при несоблюдении определенных условий подключения. Нормы и методы испытаний» ГОСТ IEC 61140-2012 «Защита от поражения электрическим током. Общие положения безопасности установок и оборудования» ГОСТ IEC 60664-5-2013 «Координация изоляции для оборудования в низковольтных системах. Часть 5. Комплексный метод определения зазоров и путей утечки, равных или менее 2 мм»
|
                                                                                                                                                                                           
|